A/C not working

2011 CADILLAC SRX
200,000 MILES • 3.0L • V6 • AUTOMATIC
Avatar
SHANNON WOLF
  • MEMBER
  • 3 POSTS
I don't know if it has a short or if it's a fuse..
Jun 7, 2021 at 11:17 AM
Advertisement
Avatar
JACOBANDNICKOLAS
  • CERTIFIED EXPERT
  • 110,175 POSTS
Hi,

Did this happen all at once? Does anything work with the HVAC system?

I attached the wiring schematic below. I highlighted a fuse to check to get started. Here is a link you may find helpful:

https://www.2carpros.com/articles/how-to-check-a-car-fuse

Let me know what you find. Also, let me know if the A/C was working properly prior to this happening.

Take care,

Joe

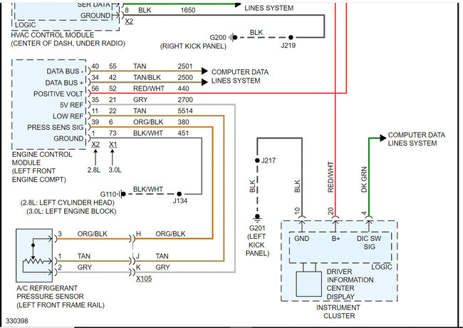
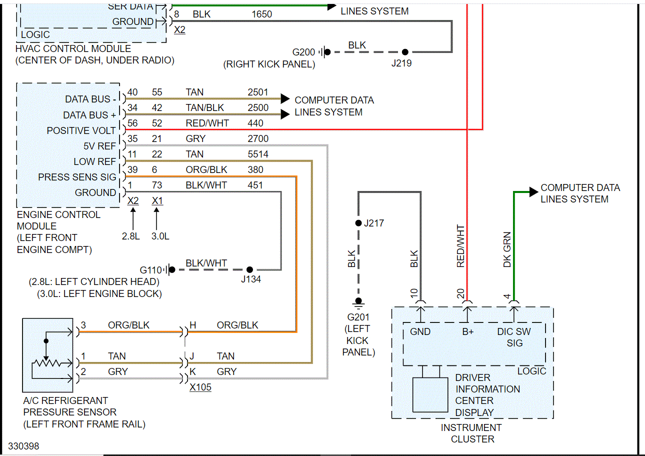
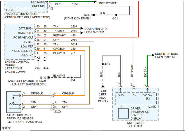
See pics below Note: I had to cut the wiring schematic in half to make it readable. I did overlap them so you can follow from one to the next.
Jun 7, 2021 at 9:36 PM
Avatar
SHANNON WOLF
  • MEMBER
  • 3 POSTS
Yes, my A/C was working... My husband went to turn on the A/C last month and that's when he noticed that it wasn't working. Then I drove out to a friends house and she got it to work for a little bit. Then it would stop for a little bit then it would would start working for a little bit and now not at all.
Jun 8, 2021 at 1:01 PM
Advertisement
Avatar
SHANNON WOLF
  • MEMBER
  • 3 POSTS
Is the fuse box under the hook and where?
Jun 8, 2021 at 1:03 PM
Avatar
JACOBANDNICKOLAS
  • CERTIFIED EXPERT
  • 110,175 POSTS
Hi,

It's in the vehicle's center console. If you look at pic 1 below, I circled the number 4 which is pointing at the fuse box. Pic 2 shows the fuse you are looking for.

Let me know what you find.

Take care,

Joe
Jun 8, 2021 at 8:28 PM