A/C blower not working properly

2004 FORD F-450
46,000 MILES • 6.8L • V10 • 2WD
Avatar
PORTAFISHING
  • MEMBER
  • 37 POSTS
air will not blow out vents until you turn blower motor to low.
Aug 7, 2020 at 2:53 PM
Advertisement
Avatar
ASEMASTER6371
  • CERTIFIED EXPERT
  • 52,796 POSTS
Good afternoon,

I attached the wiring diagram for you of the blower motor and resistor. In most cases, it is the resistor but the reason it fails is high draw from the blower motor. I would replace the blower motor and resistor. They are right next to each other under the dash.

https://www.2carpros.com/articles/blower-fan-motor-works-on-high-speed-only

https://www.2carpros.com/articles/how-to-check-wiring

https://www.2carpros.com/articles/how-to-check-a-car-fuse

Check the fuses I circled as well for power on both sides.

Roy

BLOWER MOTOR RESISTOR

REMOVAL
1. Remove the RH rear quarter trim panel access panel.



imageOpen In New TabZoom/Print



2. Remove the heater blower motor resistor.
1 Disconnect the electrical connector.
2 Remove the screws and remove the blower motor resistor.
Aug 7, 2020 at 4:24 PM
Avatar
PORTAFISHING
  • MEMBER
  • 37 POSTS
The blower motor blows on all speeds but the mode door vacuum actuator does not pull in completely to put air through the vents unless you turn blower motor to low speed then it will fully actuate the vents.
Aug 7, 2020 at 6:56 PM
Advertisement
Avatar
ASEMASTER6371
  • CERTIFIED EXPERT
  • 52,796 POSTS
Okay, the way you worded your question, it sounded like the blower was only working on low.

Do you have a vacuum gauge to check the vacuum to the motors?

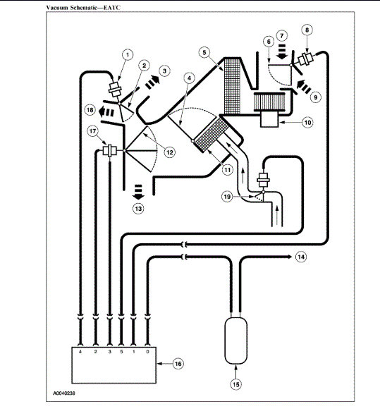
I attached the vacuum diagram for you to view. You will need to test for the vacuum at the proper times.

From your description, it sounds like the control head is bad.

Roy
Aug 8, 2020 at 5:40 AM
Avatar
PORTAFISHING
  • MEMBER
  • 37 POSTS
I put a vacuum gauge on it and it's showing 5" of vacuum.
what is it suppose to be? It's identical to the first image you sent me of the vacuum actuator.
Aug 8, 2020 at 6:13 PM
Avatar
ASEMASTER6371
  • CERTIFIED EXPERT
  • 52,796 POSTS
The vacuum is low. It should be more than that. It comes from the control head.

When you hook up the hose, does the arm move?

Roy
Aug 9, 2020 at 4:18 AM
Avatar
PORTAFISHING
  • MEMBER
  • 37 POSTS
yes it does but only part way. If blower is on low sometimes it will switch. Where is control head?
Aug 9, 2020 at 5:52 AM
Avatar
ASEMASTER6371
  • CERTIFIED EXPERT
  • 52,796 POSTS
It is in the dash. That is what you turn on to make the system work. I attached pictures of it in my previous posts.

Roy
Aug 9, 2020 at 5:55 AM