4WD light not working after TCA 19 actuator replacement?

1988 GMC C1500
178,000 MILES • 6 CYL • 4WD
Avatar
JAMCAR
  • MEMBER
  • 1 POST
4WD light not working after TCA 19 actuator replacement. The vehicle listed above is a GMC K1500.
Aug 21, 2024 at 9:17 PM
Advertisement
Avatar
STRAILER
  • CERTIFIED EXPERT
  • 53,855 POSTS
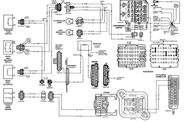
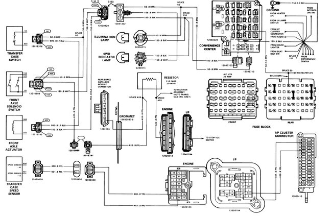
I would check the fuses in the fuse panel under the dash, here is a guide to help check the fuse and if the fuse has power. Also here are the wiring diagrams for the system which is pretty straightforward so you can see how it works.

https://www.2carpros.com/articles/how-to-check-a-car-fuse


Check out the images (below). Please let us know what happens.
Aug 22, 2024 at 10:31 AM