after a used car battery cable went bad?

2013 TOYOTA FJ-40
2,000 MILES
Avatar
ZX_CODE
  • MEMBER
  • 1 POST
After a used battery was installed the battery cable when bad, the engine will not crank over?
Mar 27, 2013 at 7:15 AM
Advertisement
Avatar
SQM
  • CERTIFIED EXPERT
  • 6,383 POSTS
Hello,

Is there corrosion on the battery cable? How did it go bad? Is it burnt/melted?

Keep in mind that if for some reason the battery was installed backwards (positive and negative wires crossed), it can damage the electrical system.

Make sure the battery is installed properly. Also try to jump start the vehicle.

https://www.2carpros.com/articles/how-to-jump-start-car-battery-using-jumper-cables

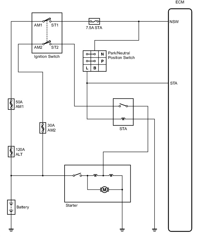
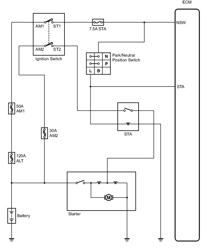
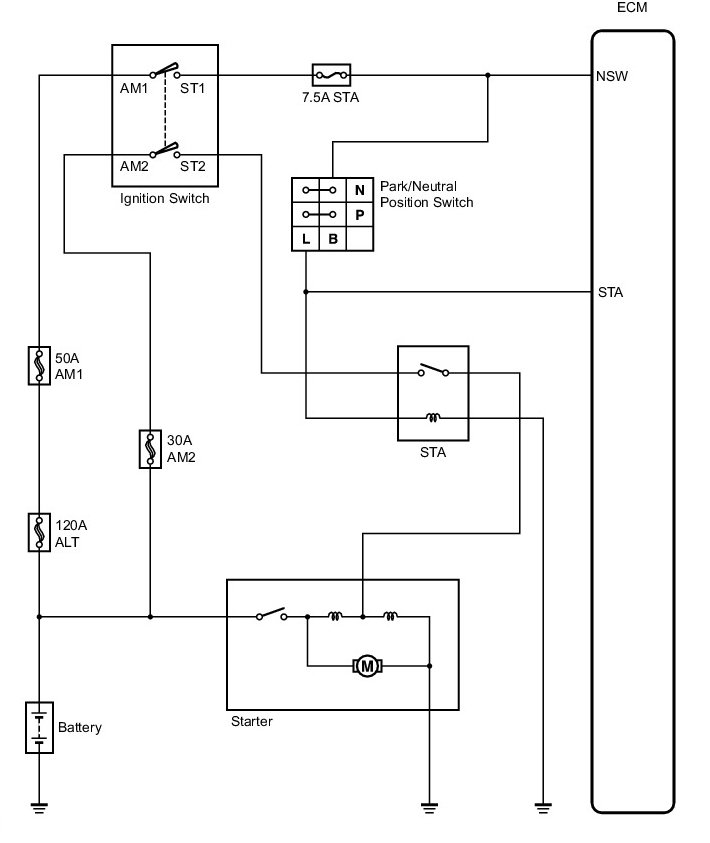
There is a 120A battery fuse located in the fuse box under the hood. Make sure that fuse is good.

https://www.2carpros.com/articles/how-to-check-a-car-fuse

Please let me know what you are experiencing.
Thank you.
Oct 8, 2021 at 3:57 PM