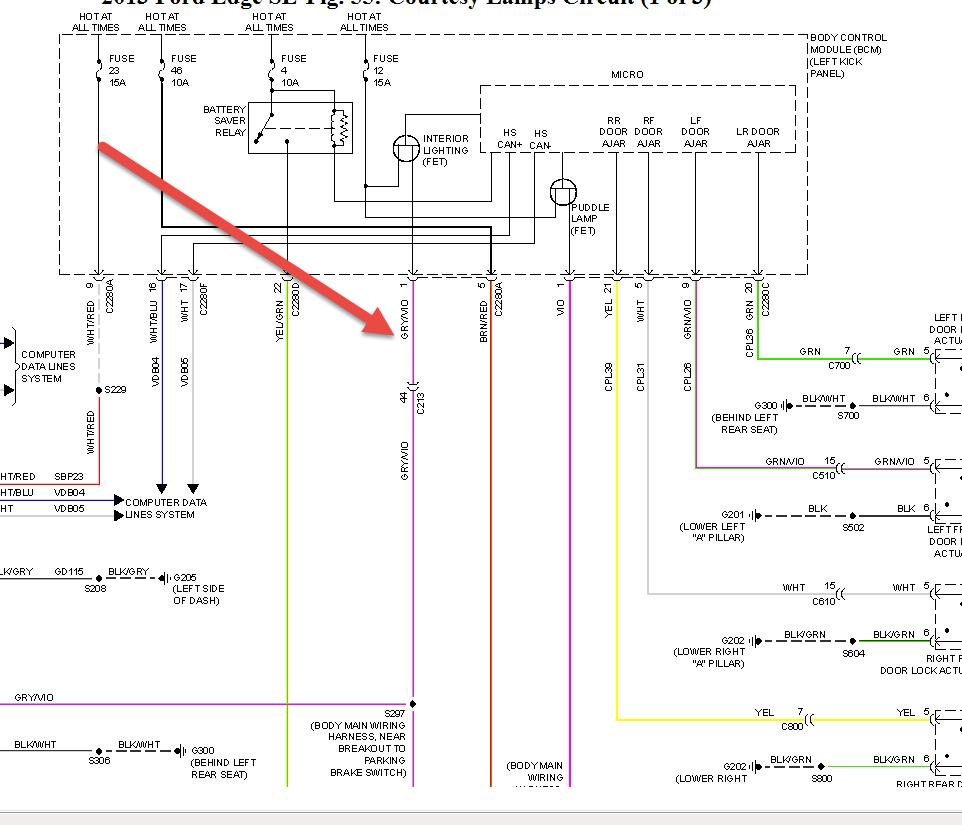
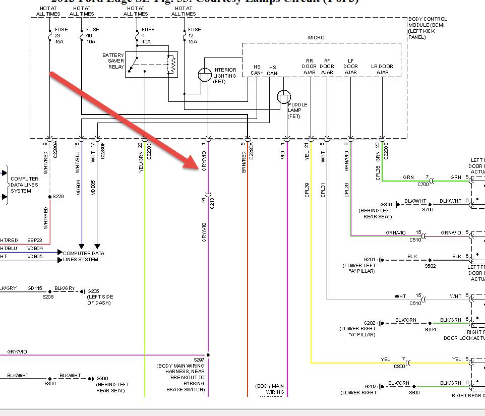
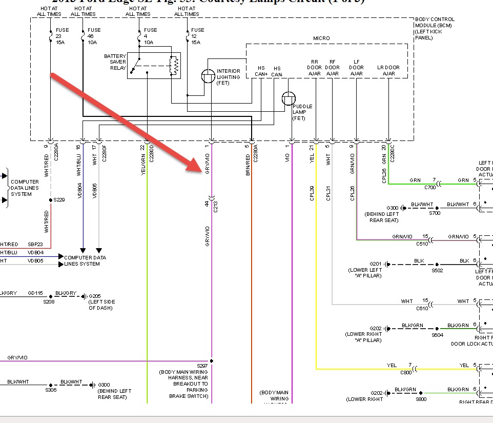
Trying to install illuminated door sill plates I bought from Ford the instructions said to tie into a gray/violet wire by the drive side windshield after removing the trim piece I couldn't find that color wire at the plug did Ford change the color code? Does anyone know the right color wire I'm looking for
May 16, 2014 at 12:48 PM

