☰
Login
Join
×
Home
Answered Questions
Repair Topics
Repair & Service Guides
Popular Questions
Warning Lights
Trouble Codes
How It Works
Testing / Diagnostics
Symptoms
Videos
Login
Become a Member
Home
Buick
Regal
Engine Cooling
Cooling Fan
Wiring
Cooling fan wiring diagram needed
2012 BUICK REGAL
75,000 MILES • 2.4L • 4 CYL • 2WD • AUTOMATIC
DEON AKEEM M. ROLLE
MEMBER
2 POSTS
FOLLOW
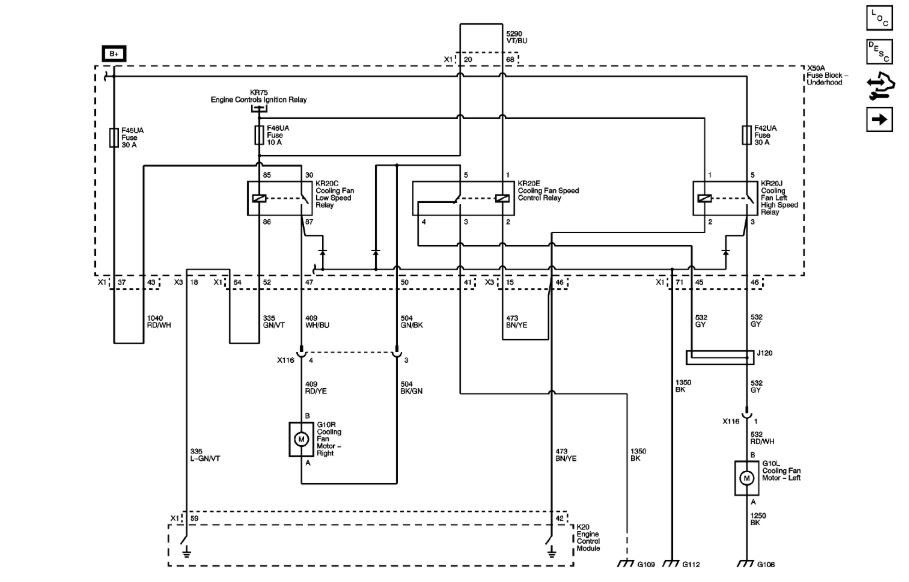
Need wiring diagrams for my my cooling fan system.
Fans do not work.
Jul 29, 2018 at 5:22 AM
Advertisement
ASEMASTER6371
CERTIFIED EXPERT
52,796 POSTS
Good afternoon.
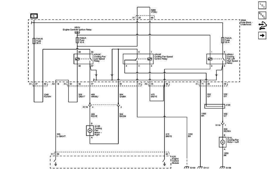
I attached a wiring diagram for you to view.
Roy
Image (Click to enlarge)
Jul 29, 2018 at 1:13 PM
DEON AKEEM M. ROLLE
MEMBER
2 POSTS
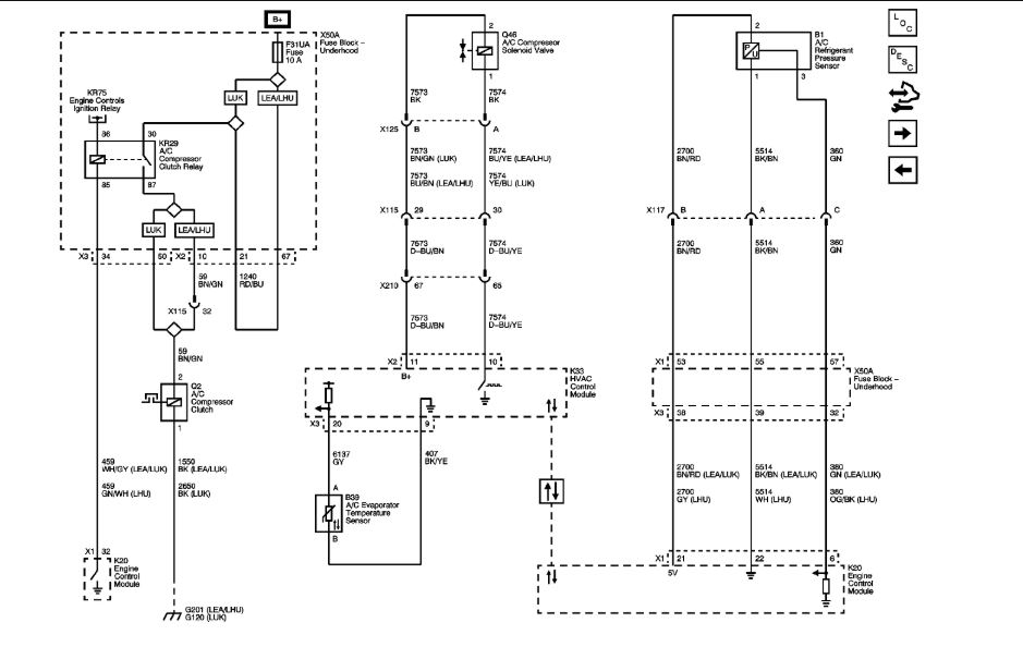
Thank you so much. Can you send me the AC clutch relay wiring diagram as well? I am trying to fix my AC.
Jul 30, 2018 at 3:52 AM
Advertisement
ASEMASTER6371
CERTIFIED EXPERT
52,796 POSTS
God morning.
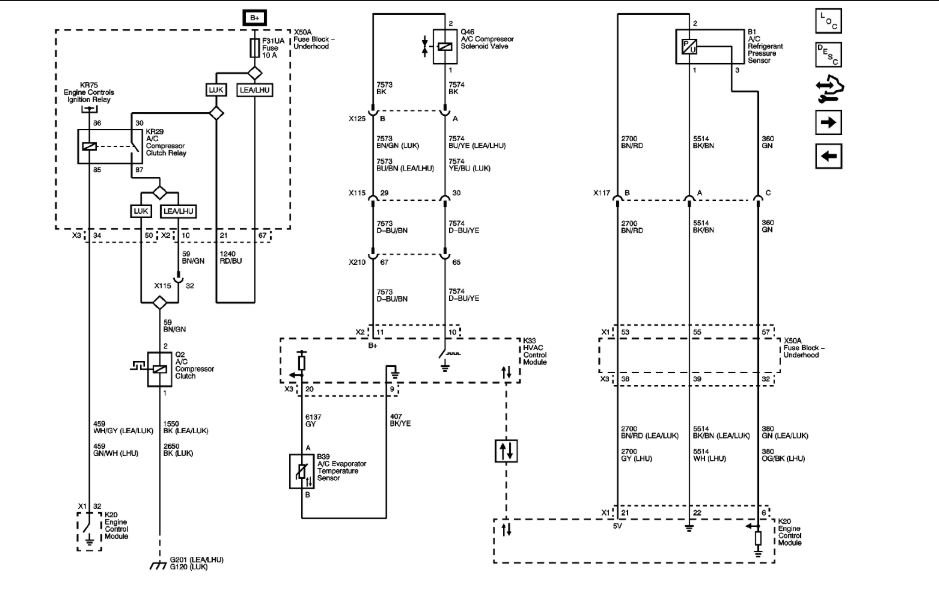
My pleasure.
Roy
Image (Click to enlarge)
Jul 30, 2018 at 3:55 AM