2006 LEXUS SC 430
49,000 MILES
Avatar
RDPETRIK
  • MEMBER
  • 2 POSTS
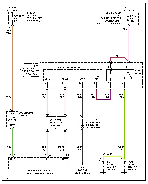
Horn not working. Checked fuse and it's okay. Other than a loose wire, what are other possible causes?
Feb 15, 2013 at 6:43 PM
Advertisement
Avatar
JDL
  • CERTIFIED EXPERT
  • 16,098 POSTS
Did you check for voltage at the horn fuse? Even if the fuse is good, if no voltage on the circuit, the circuit is still dead. Next check the horn relay. You can use a jumper wire across the two terminals on the right horn relay, the horn should sound.
Feb 15, 2013 at 7:04 PM
Avatar
RDPETRIK
  • MEMBER
  • 2 POSTS
JDL:

Thank you. I will try your suggestions when I return to home base next week.

RDP
Feb 15, 2013 at 7:17 PM
Advertisement
Avatar
JDL
  • CERTIFIED EXPERT
  • 16,098 POSTS
Let us know what you find.
Feb 15, 2013 at 9:18 PM