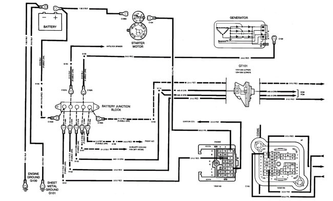
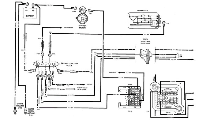
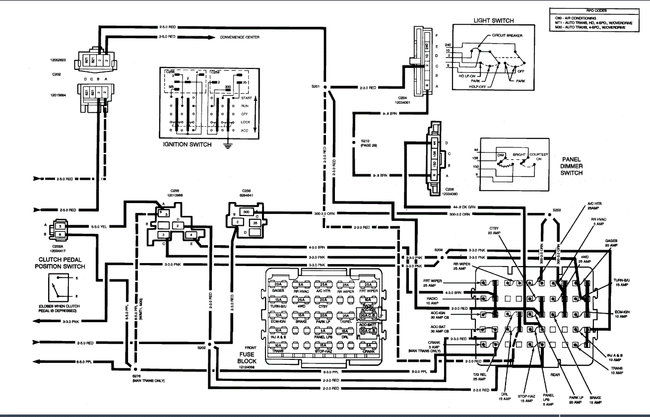
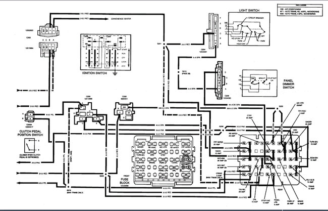
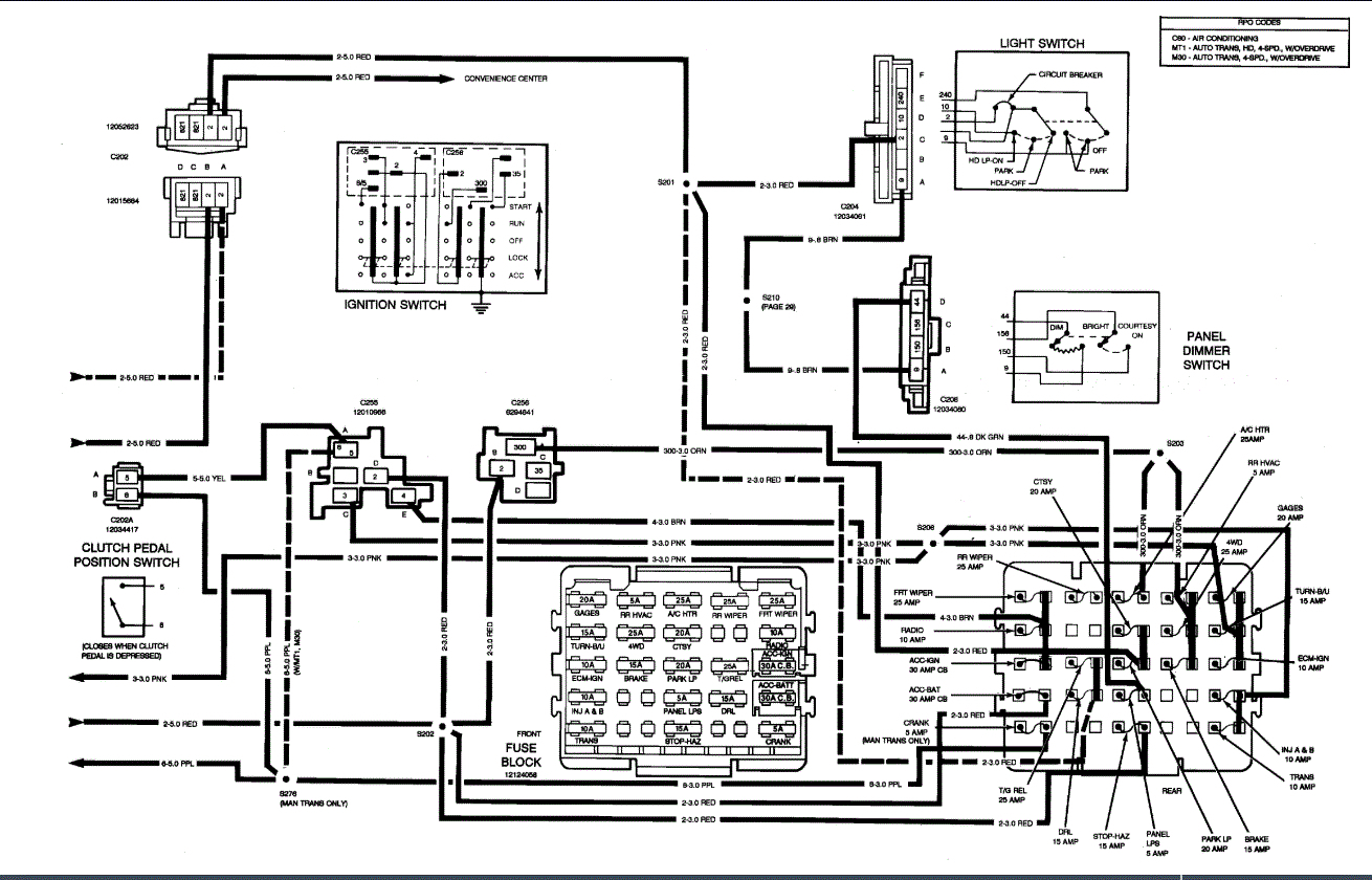
The high speed on my fan switch went out. The next day I started my truck with the switch on high and it came on high speed only so I need to check some fuses can you help me please?
Mar 17, 2015 at 7:52 AM

























