2006 FORD EXPEDITION
62,000 MILES
Avatar
ANONYMOUS
  • MEMBER
  • 1 POST
starter keeps spinning after the engine has started. burned up one starter already and replaced, still same problem. so i replaced the ignition starter switch, still same problem, then replaced starter relay at fuse box still same problem. also sometimes the starter will spin even with the ignition switch in the acc mode. your thoughts?
Nov 22, 2012 at 12:57 AM
Advertisement
Avatar
CJ MEDEVAC
  • CERTIFIED EXPERT
  • 11,004 POSTS
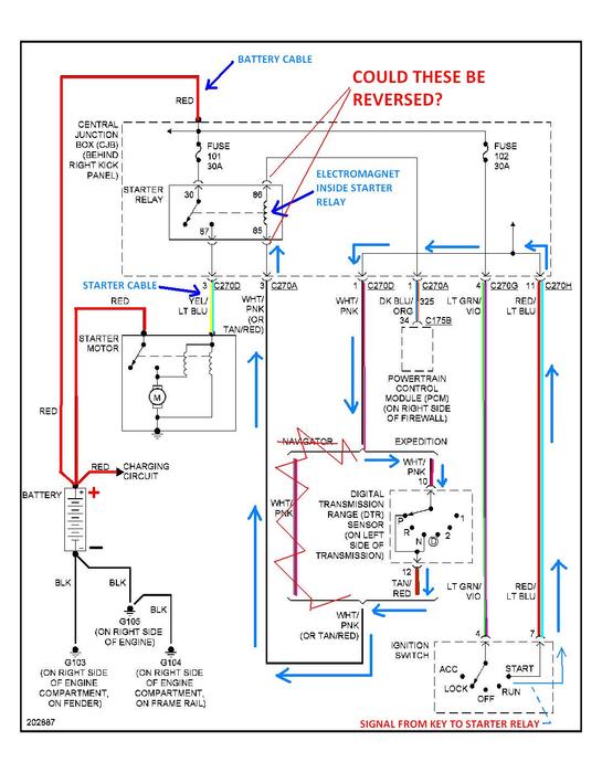
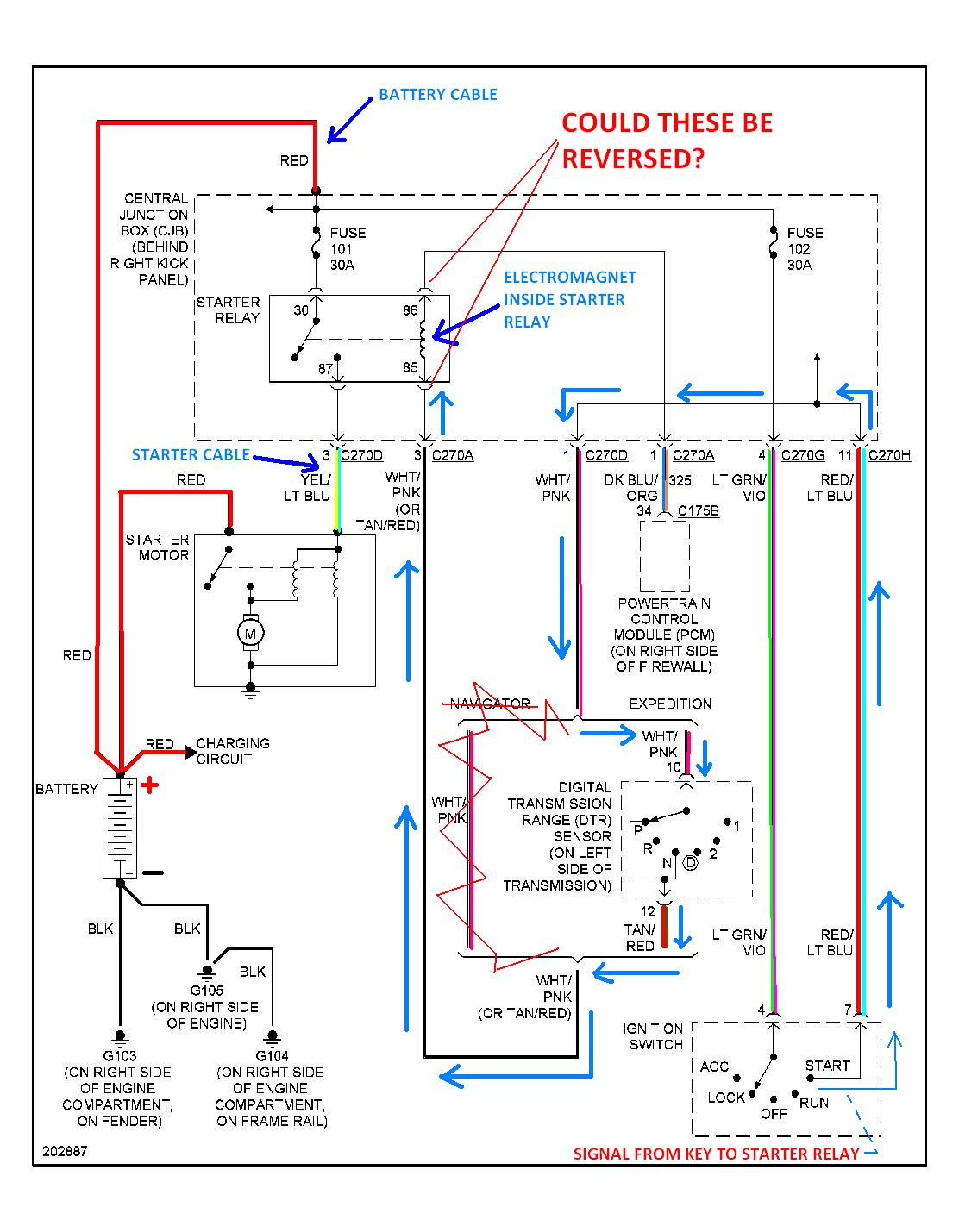
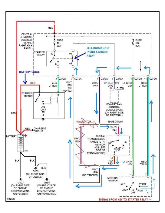
OK---GOT YOU A DIAGRAM

I DOODLED WITH IT AND COLORED SOME OF THE WIRES---CAN'T COLOR WHITE!

THE COLORS ARE LISTED BY THE WIRES IF YOU GET CONFUSED

I SHOW THE PATH OF THE KEY SIGNAL TO THE STARTER RELAY-----REALLY, THE PROBLEM MOST LIKELY IS BETWEEN THE KEY AND THE STARTER RELAY

I DID SHOW "A THOUGHT" OF WHAT COULD? BE THE PROBLEM----THIS IS A GUESS-----CHECK YOUR WIRE COLORS TO EITHER PROVE ME RIGHT OR WRONG

YOU AIN'T SPICED ANY AFTERMARKET ACCESSORIES IN HAVE YOU?

DOES THE STARTER RELAY HAVE A GOOD GROUND TO THE BODY?

IF YOUR STARTER RELAY IS LABELED, "S" WILL COME FROM THE KEY

YOU CAN USE A TEST LIGHT OR A VOLTMETER TO CHECK TO SEE WHICH WIRE COMES FROM THE KEY.....LIKE THIS

HOOK TEST LIGHT TO A GOOD GROUND-----REMOVE THE SMALL WIRES FROM THE STARTER RELAY----HAVE SOMEONE ACTUATE THE KEY TO THE "START POSITION"----TOUCH THE TEST LIGHT TIP TO THE WIRE---IT SHOULD LIGHT UP----RELEASE THE KEY (TO THE "ON POSITION")-------THE LIGHT SHOULD DIE------DO THIS OVER AND OVER TO VERIFY THE SIGNAL IS ON WHEN IT SHOULD BE AND OFF WHEN IT SHOULD BE

IF THE LIGHT REMAINS ON NO MATTER WHAT POSITION THE KEY IS IN (OTHER THAN OFF)-----SOMETHING IS FEEDING THE WIRE VOLTAGE THAT SHOULDN'T---TRACE THE WIRE BACK

IF THE KEY SIGNAL IS CORRECT---YOUR PROBLEM LIES FROM THE STARTER RELAY TOWARDS THE STARTER---OR THE WIRES WERE SWAPPED AT THE STARTER RELAY

ALSO GIVING YOU A PIC OF A CHEAP TEST LIGHT (TESTING FUSES IN THIS PIC--NOT RELATED TO YOUR DEAL)

RETURN WITH A BIG OLE GRIN!

LET US KNOW YOU ARE FIXED

THE MEDIC
Nov 22, 2012 at 7:06 AM
Avatar
CJ MEDEVAC
  • CERTIFIED EXPERT
  • 11,004 POSTS
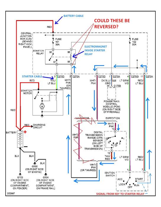
IT'S LATE AND I'M SORTA NOT THINKING JUST RIGHT---I WAS THINKING OF THE STARTER RELAYS USED ON '80s FORDS

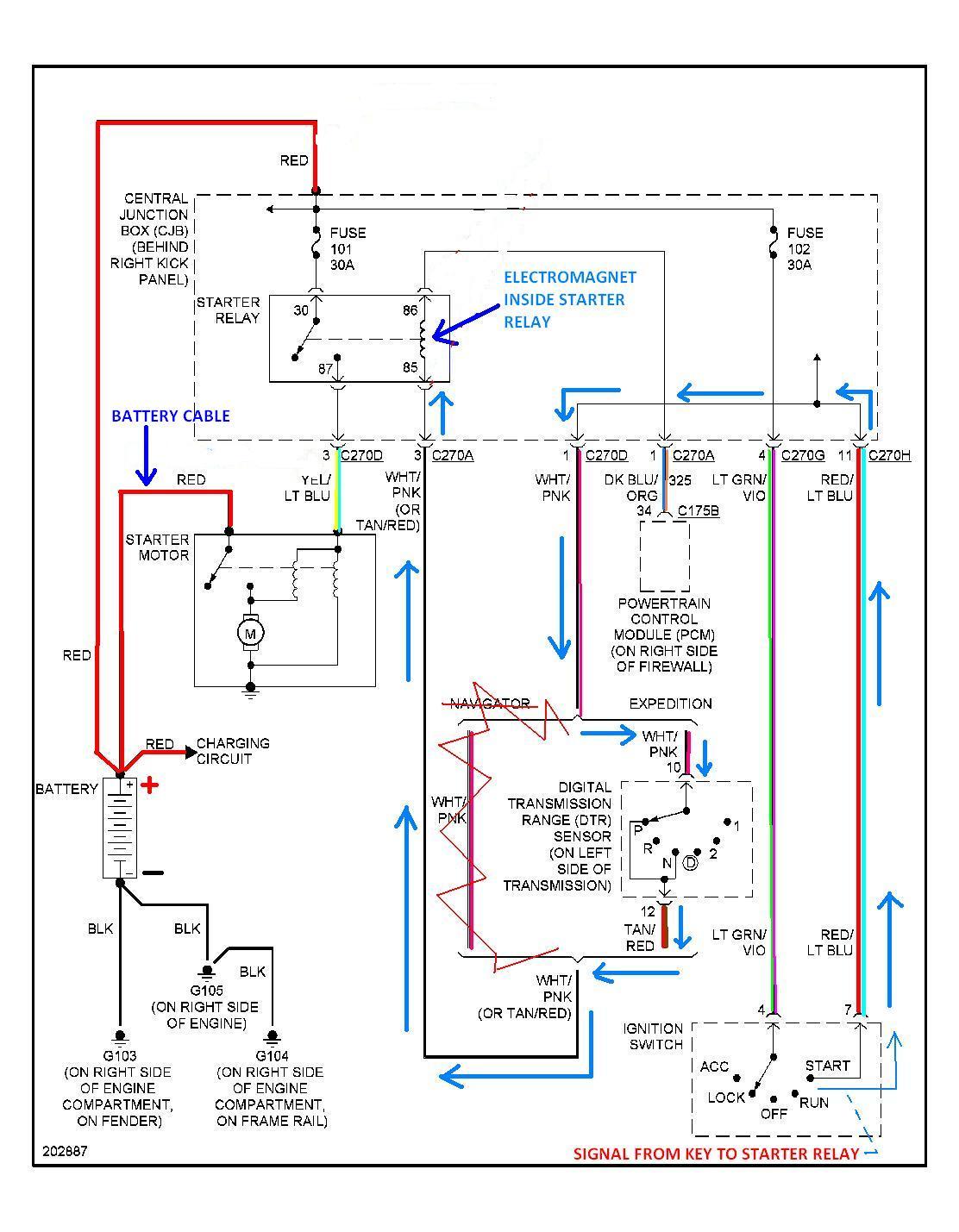
I LABELED THE 1ST DIAGRAM WRONG!

..............I WENT BACK AND FIXED IT!!!!

DISREGARD THE 1ST ONE----AND THE "REVERSED WIRE THEORY"

YOU CAN TEST THE KEY WIRE BY REMOVING THE RELAY---TEST LIGHT WILL BE TOUCHED TO THE FEMALE TERMINAL THAT THE RELAY WAS IN

HERE'S THE RIGHT ONE

THE MEDIC
Nov 22, 2012 at 7:27 AM
Advertisement