turn signals not working?

2006 CHRYSLER PT CRUISER
155,000 MILES • 4 CYL • 2WD • AUTOMATIC
Avatar
STEVEMPI
  • MEMBER
  • 1 POST
When I unlock the car the exterior lights come on as normal. When I insert the key and start the car they turn off. When I use the knob on the turn signal to turn the lights on nothing happens. None of the exterior lights come on. I checked the fuses that are just behind the air cleaner. They all seem good.
Thanks
Steve
Dec 2, 2015 at 9:23 AM
Advertisement
Avatar
KASEKENNY
  • CERTIFIED EXPERT
  • 18,907 POSTS
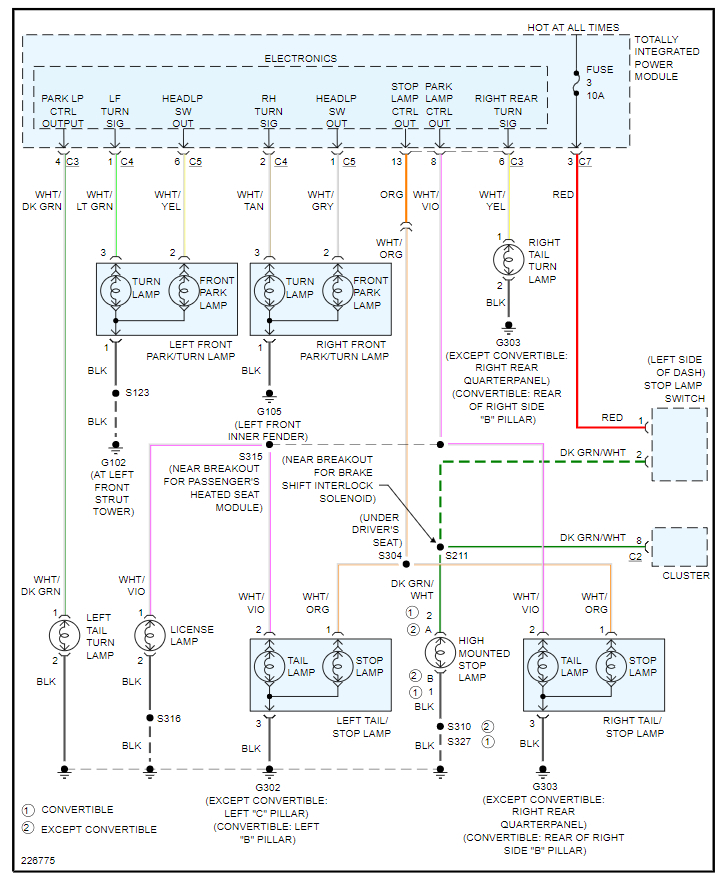
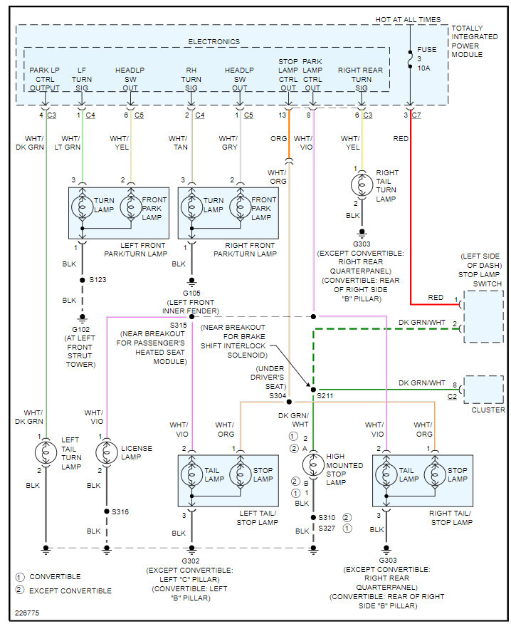
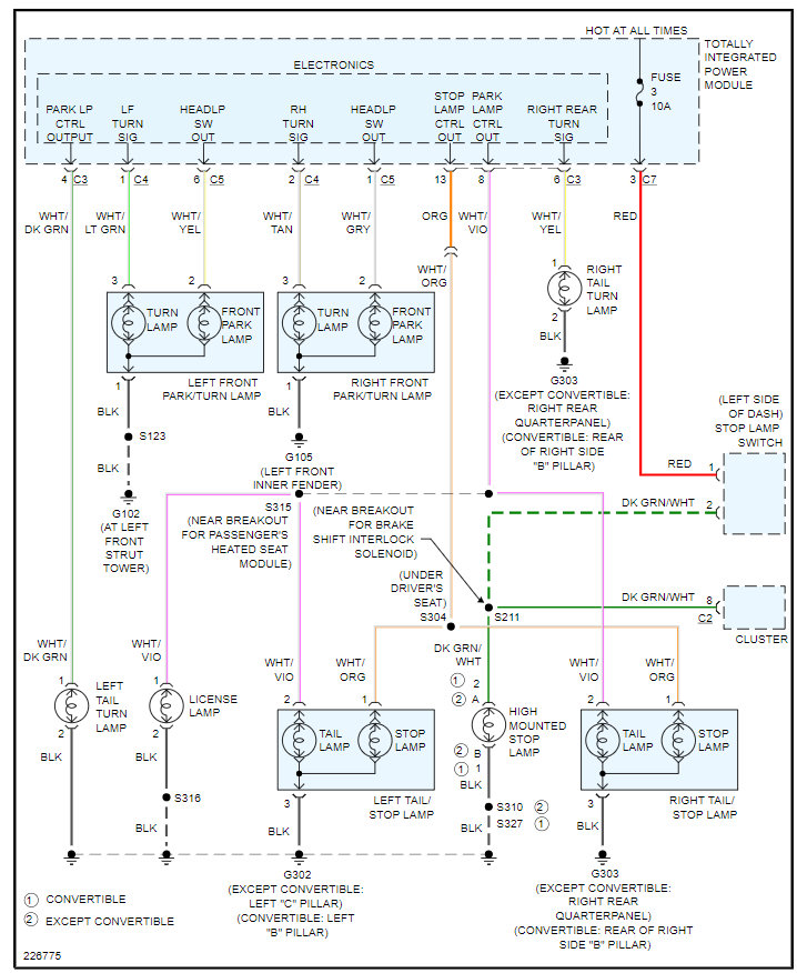
More than likely you have an issue with the TIPM but we need to prove this out by checking voltage on the circuits to the turn signals.

Here are a couple guides that will help with this:

https://www.2carpros.com/articles/how-to-check-wiring

https://www.2carpros.com/articles/turn-signals-not-working-blinker

The TIPM is what controls the lighting function and has a circuit board that fails commonly so I attached the wiring diagrams below and the process on how to replace it. It is the traditional fuse block but it has a control panel aspect to it which is the part of it that fails.

Please see this info below and we can go from there. Thanks
Jul 28, 2021 at 7:10 PM