2005 Toyota Tundra Starter, starter relay

2005 TOYOTA TUNDRA
60,500 MILES
Avatar
GRAYL
  • MEMBER
  • 5 POSTS
Driving down the road and all of a sudden all the power to the truck goes out. I pull off the road, put the car into park and start to disengage the key and pull it from the ignition when the starter starts to fire off again. I pull the key out and it continues to engage. I jumped out, open the hood and grab for the (+) terminal connected to the battery to try and yank it off. When I moved the battery by pulling on the terminal wire, the starter disengaged. I noticed that the (+) terminal had touched up against the metal mounting bracket that goes over the battery to hold it into place. The terminal and the metal bracket had ground themselves to each other.

I when back inside the cab and inserted the key into the ignition, turned it to the fire position, power was on, gauges worked but the truck was acting like the battery was very weak and did not have a charge. The windows will not work, the CD player will not come on. I tried to fire over the truck and get nothing, no clicking of the starter, nada.

I was able to make it home, grab some tools. I checked the fuse box under the hood and found only one fuse that was bad ( battery charge fuse, 30A), replaced it. Check the fuse inside the cab under the steering column and they seem to be ok as well. I looked and smelled under the hood for burnt wires or anything of that nature.

I don't know where to go from here diagnosing the issue? I am not sure if the starter is the problem, the relays, etc? The starter is located under the intake manifold on these trucks and therefore difficult to get to. I want to eliminate all other causes before diving into that problem?

HELP PLEASE?
Jul 11, 2013 at 7:22 AM
Advertisement
Avatar
GRAYL
  • MEMBER
  • 5 POSTS
I should mention I had the battery tested at Autozone and it is 100% charged and working fine.
Jul 11, 2013 at 7:28 AM
Avatar
HMAC300
  • CERTIFIED EXPERT
  • 48,601 POSTS
is this a standard cab or couble cab starting is different on each
Jul 11, 2013 at 8:22 AM
Advertisement
Avatar
GRAYL
  • MEMBER
  • 5 POSTS
2005 DC 4.7L 4x4 SR5
Jul 11, 2013 at 9:53 AM
Avatar
HMAC300
  • CERTIFIED EXPERT
  • 48,601 POSTS
does dc mean it's double cab like it's got a back seat?
Jul 11, 2013 at 9:54 AM
Avatar
GRAYL
  • MEMBER
  • 5 POSTS
Yes. It is a Double Cab. Sorry
Jul 11, 2013 at 9:59 AM
Avatar
HMAC300
  • CERTIFIED EXPERT
  • 48,601 POSTS
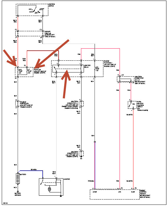
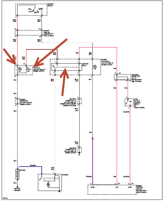
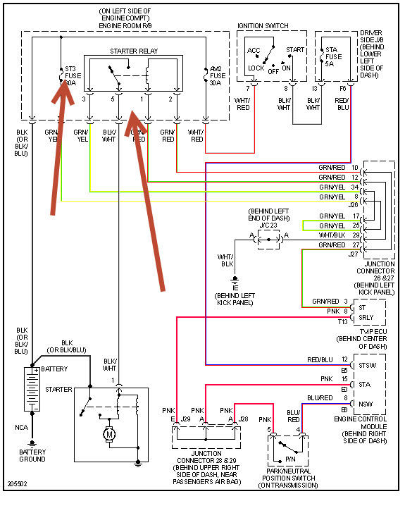
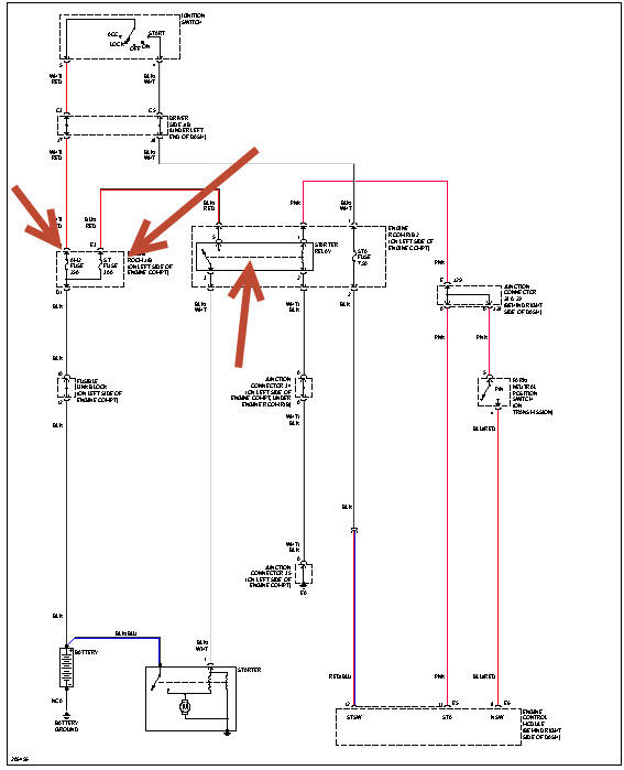
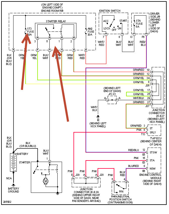
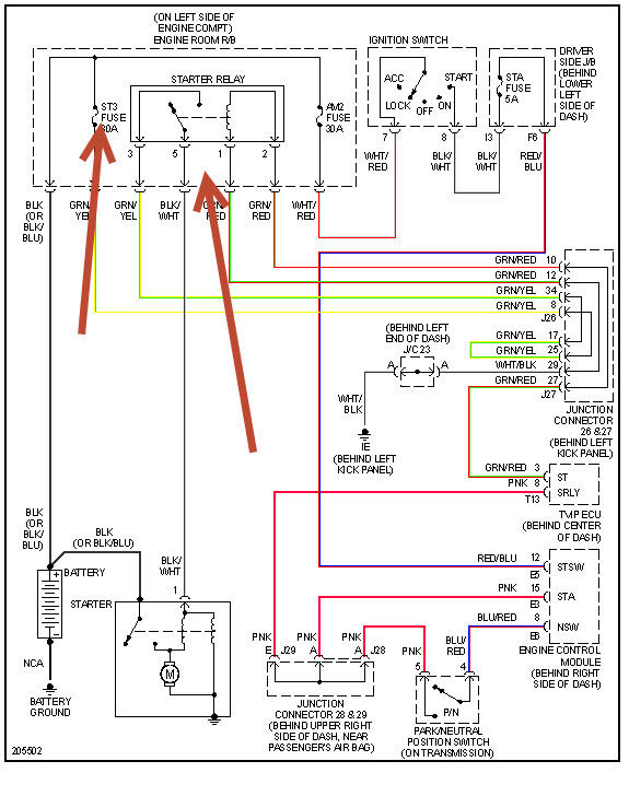
here s the one for both see pics. also check main fuse but is on charging system drawing.
Jul 11, 2013 at 10:03 AM
Avatar
GRAYL
  • MEMBER
  • 5 POSTS
Ok. Thanks, but I don't understand the last part of your statement "charging system drawing"? Which diagram is for the double cab? Does it matter. Thanks
Jul 11, 2013 at 10:15 AM
Avatar
HMAC300
  • CERTIFIED EXPERT
  • 48,601 POSTS
the one with the three arrows is the double cab . with the charging system drawing check the main fuse that I think I pointed out.
Jul 11, 2013 at 12:35 PM
Avatar
RICHARD BROWN4
  • MEMBER
  • 1 POST
Did you ever get a final diagnosis and result for this?
Feb 25, 2021 at 12:46 PM
Avatar
STEVE W.
  • CERTIFIED EXPERT
  • 15,113 POSTS
Richard Brown4,

Unfortunately what is posted is what we have. It seems the poster never returned with an update. If you have a similar issue you can use this link to ask a question about it. Thank you.
https://www.2carpros.com/questions/new
Feb 25, 2021 at 8:26 PM