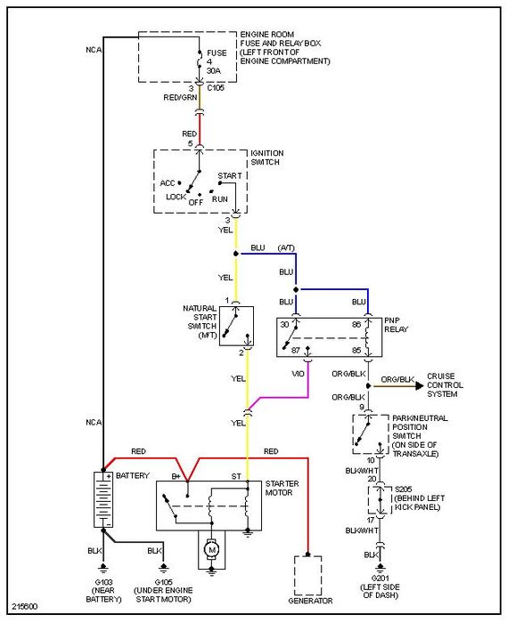
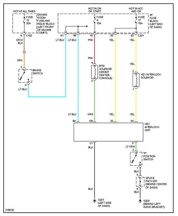
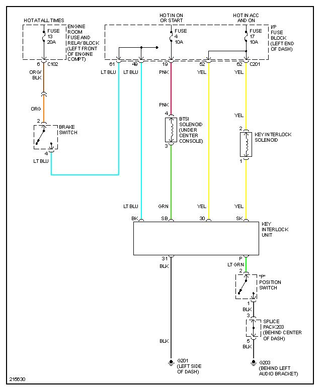
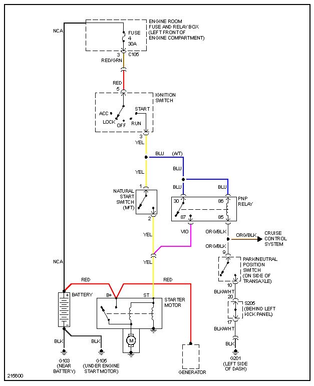
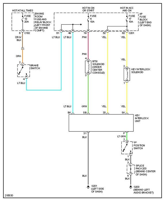
Drove my suzuki the other day out running errunds (have had no similar issues leading up to this point) put my car in brake and reached for my key to take it out of ignition, and it wouldn't release. I pressed harder on the brake peddle thinking maybe this was the issue, yet nothing, so I jiggled the steering wheel and tried again yet to no avail. I turned the engine over and tried to move the gear shift back into drive and it wouldn't budge. Had to manually release the gear shift to get it to move. To release the key I had to disconnect the negative lead on my battery. Later on when I went back out to take a look at the car I turned it over, and had the same issues as before but now the dash isn't working, at all. CD player is running fine, and the lights are working on the dash, but the actual gauges are not responding. Help!
Oct 9, 2012 at 2:32 AM



