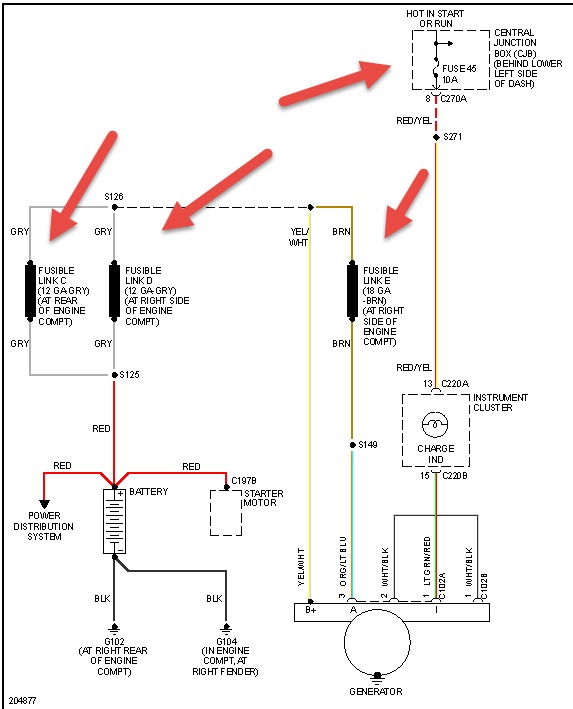
I have an 05 ford f350 6.0 diesel. The battery indicator light does not work, all other lights work. The alternator is good and I replaced the regulator to be sure it wasn't sticking at times. It does not charge and if You leave the cables connected it will completely kill the batteries. I have checked the fuses and all are good. I'm to the point I don't know what to check. Any help will be deeply appreciated.
Thanks
Thanks
May 5, 2014 at 9:04 AM
