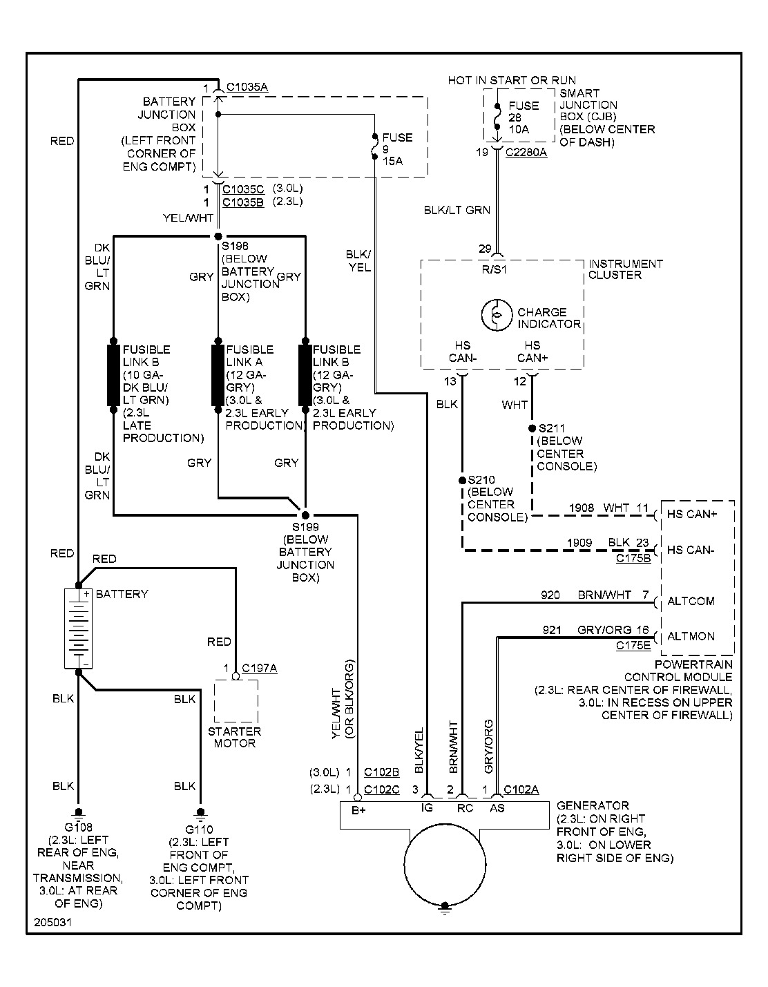
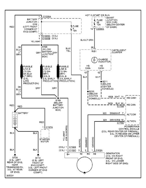
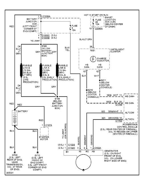
A few weeks ago my Escape would not start. It had power, lights, radio etc..... I tapped the starter and it started. It worked fine after that for a few days. Then again it would not start. This time it had absolutely no power at all. So I looked at the battery cables and the battery itself. I replaced the battery and it started at everything was fine. That lasted for about a week. Then it did the same thing were there was no power. I moved the cables around and then it would have power and then start. I took it to the Ford dealer and they diagnosed it with having a bad cable assembly. They wanted over 400 dollars to change this thing. So needles to say I bought the cable assembly from then and installed it. Now. I charged the battery before I replaced the cable. After installing the new assembly and batter, the battery/charging light has come on. I took my volt meter and checked the battery before starting it. It tested at 12.6 volts. I then stated the vehicle and had a my wife rev the engine to 2000 rpms. I tested it again and it had dropped to 11.10. I left it running and eventually it died. I checked the volts again and the battery was at 8.48. Does this mean my alternator is shot? Also, I would like to know if there is a free wiring diagram out there for this? I looked at the one on Autozone.com but it is not very good. Thanks.
Jan 8, 2014 at 6:55 PM

