Replaced alternator battery light was on still

2005 CHRYSLER PT CRUISER
151 MILES • 2.4L • 4 CYL • AUTOMATIC
Avatar
TROYBOY007
  • MEMBER
  • 1 POST
Replaced alternator battery light was on still and when we started the car it backfired is it due to a problem with the battery or is it something else please help as we need the car ASAP!!!!!!!!!!!!!!!!!
Jan 18, 2014 at 2:06 AM
Advertisement
Avatar
KASEKENNY
  • CERTIFIED EXPERT
  • 18,907 POSTS
This could be an issue with the battery, but we need to start with checking the basics so that we are not chasing our tail.

This means we need to start with checking the alternator and battery as shown in these guides:

https://www.2carpros.com/articles/car-battery-load-test

https://www.2carpros.com/articles/how-to-check-a-car-alternator

Even though the alternator is new, we still need to check it because new parts can be faulty as well.

Then we need to check the voltage at the alternator and find out what is there.

https://www.2carpros.com/articles/how-to-check-wiring

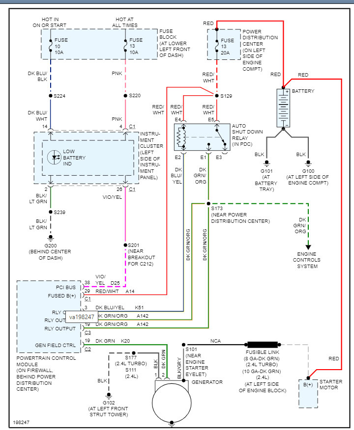
Basically, we could have a PCM issue as this is the field control, but we need to start with this and go from there.

Please see the wiring diagram below for more info and let us know what you find. Thanks
Nov 2, 2021 at 1:34 PM