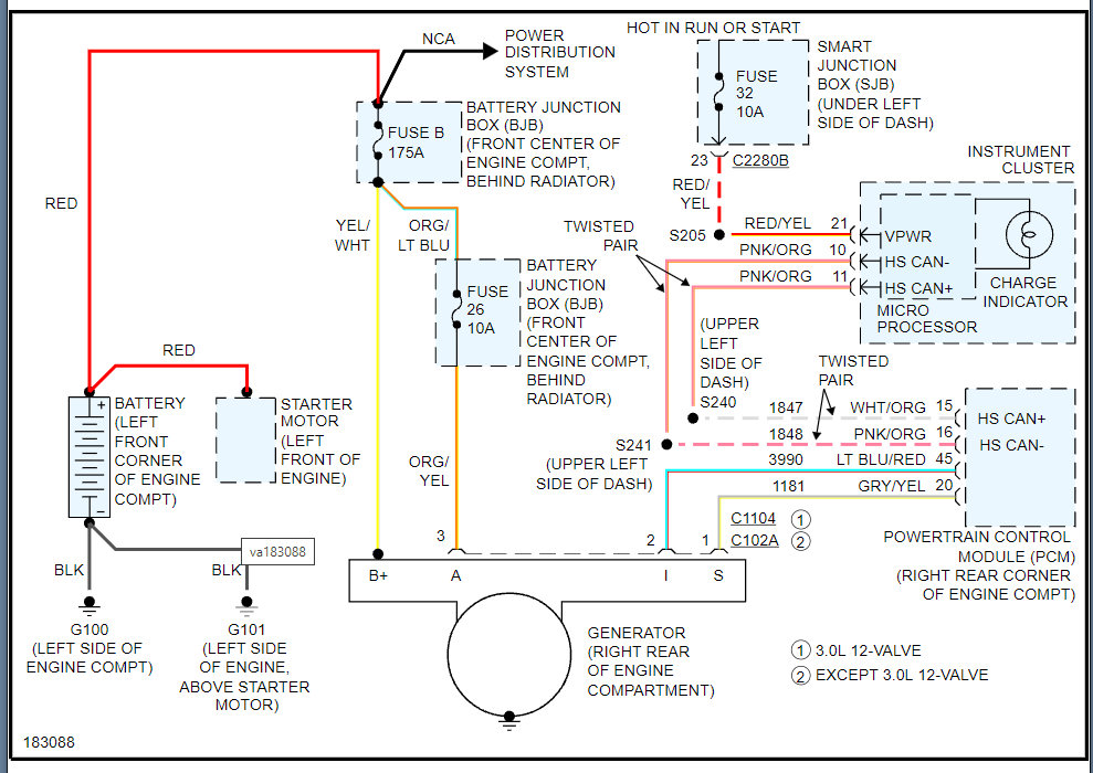
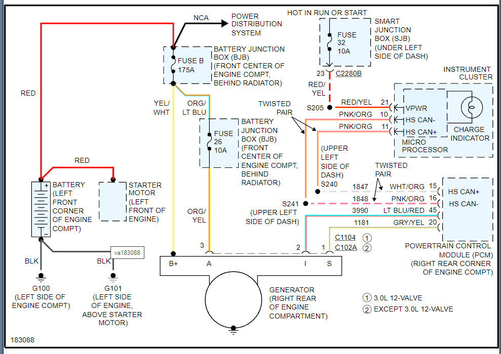
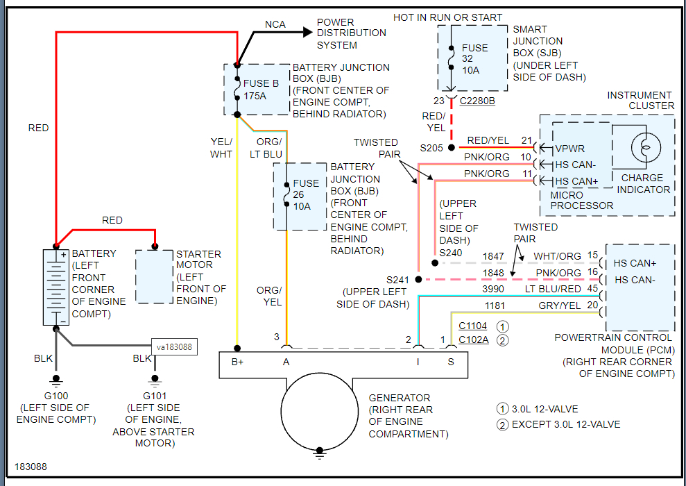
Back in December we had to replace the alternator and battery since then I've been getting a message on the dashboard "check charging system" and the battery light with it. It dings stays on a few seconds and goes off. It's gotten so annoying I've resorted to hitting the reset button several times which seems to make it stop for a while. The wiring for the battery and alternator have been checked, both the battery and alternator have both been tested. Even bench tested the alternator. It was mentioned to check a fusible link wire but none of us can seem to find one under the hood. Any help with this would be great. Thanks.
Feb 14, 2014 at 8:52 AM
