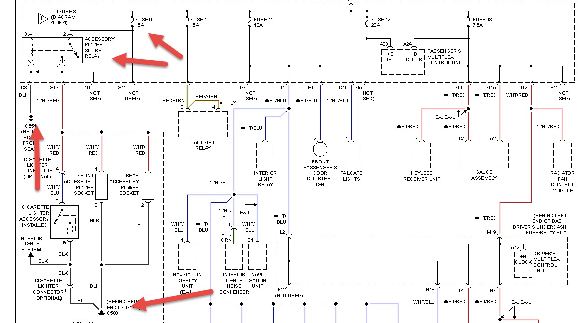
my honda pilot radio and the front penal cigarette slot does not work. i recently bought a new aux fm adapter and connected it to the front and soon noticed that there was something stuck inside the slot. when i took it out,the whole radio just shut off and the cigarette slot stoped working. i have checked the driver side fuse panel and the passenger side fuse panel and all fuses work. i am stuck now and i dont know what to do. can anyone help me out please
May 18, 2014 at 7:17 AM
