battery quickly goes dead

2004 FORD TAURUS
60,000 MILES
Avatar
SEKITYREESMITH
  • MEMBER
  • 1 POST
I have a 2004 Ford Taurus...My husband inserted the battery incorrectly and then tried to boost it off. It hasn't worked since. It will start once it is boosted off but then the battery quickly goes dead. I went to a mechanic thinking it was my alternator and he said it wasn't. We also got a new battery and still no luck.
Aug 27, 2012 at 11:18 PM
Advertisement
Avatar
HMAC300
  • CERTIFIED EXPERT
  • 48,601 POSTS
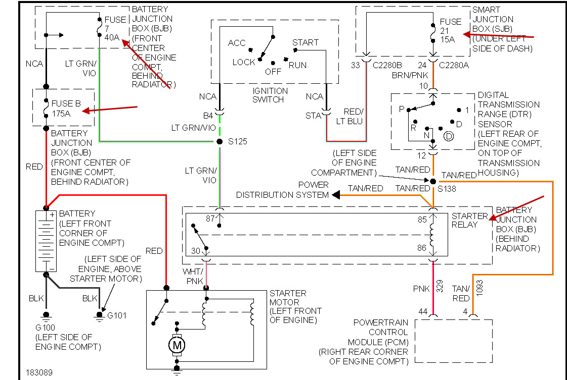
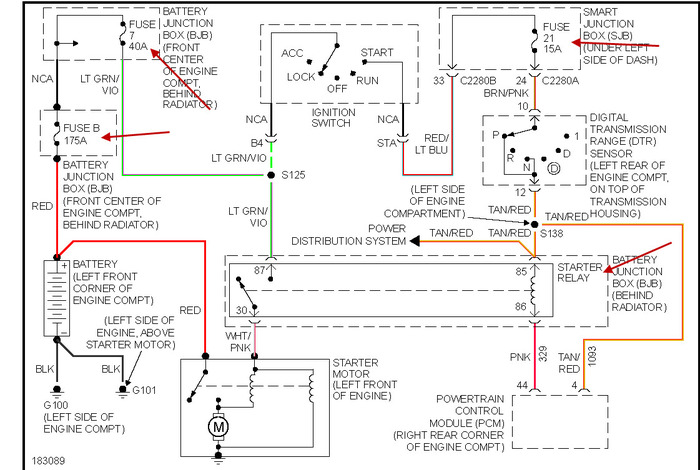
check the fuses that i have in the drawing, it's likely the large 175 amp fuse has burnt out or the 40 amnp fuse. pic enclosed.
Aug 28, 2012 at 12:24 AM