windows stopped working

2003 PONTIAC MONTANA
17,000 MILES
Avatar
STACYNELSON777
  • MEMBER
  • 1 POST
The windows stopped working. i do not know what to do.
Apr 2, 2012 at 5:40 PM
Advertisement
Avatar
FIXITMR
  • CERTIFIED EXPERT
  • 9,990 POSTS
when you checked fuses did you check them for power?
Apr 2, 2012 at 6:27 PM
Avatar
XJSHEN
  • MEMBER
  • 245 POSTS
passenger side window motor only works on the switch up direction, but does not spin at switch down direction. Motor spins two to three second shortly with click sound but does not spin and does not raise window up. Window power switch and regulator is normal. And motor looks work but wire have problem.
Jun 19, 2020 at 1:42 PM (Merged)
Advertisement
Avatar
STEVE W.
  • CERTIFIED EXPERT
  • 15,113 POSTS
Okay, If you are hearing the motor run in one direction it is not the wiring to the motor. It uses the same wiring to go both directions and simply reverses the polarity.

If you are pushing up on the switch and the window is not moving but it sounds like the motor is turning the issue is either stripped teeth on the regulator or the internal gear on the motor has broken.

If the window is already up but you cannot lower it using either switch then the likely problem is the passenger side switch itself is not passing power to the motor.
Jun 19, 2020 at 1:42 PM (Merged)
Avatar
XJSHEN
  • MEMBER
  • 245 POSTS
Thanks!
I saw the motor spin normal when window switch on up button but only spin slightly movement and stop with click sound when switch on down button. The regulator looks okay, and window switch works normal. the window is already up to top but it could not be lower and the passenger side switch works normal for lock and unlock. Is the motor problem? Thanks a lot for your direction and instruction!
Jun 19, 2020 at 1:42 PM (Merged)
Avatar
STEVE W.
  • CERTIFIED EXPERT
  • 15,113 POSTS
Sounds like a bad switch. The motor is easy to test. Remove the trim panel, remove the two wire connection to the motor. Now use two wires, of different colors, connected to the battery to touch the pins in the connector ON the motor. When you apply power with the wires connected one direction the window should go either up or down. Reverse the wires and touch them again and the window should go the opposite direction.

To test the switches, connect a digital volt meter to the two pins inside the connector that you removed from the motor. Most meters will tell you if they are hooked up "backwards" on DC. So when you have it connected to the wires, Pushing the switch one direction should read battery voltage and pushing the switch the other way will show a minus sign in front of the battery voltage. because the switches simply reverse the polarity to raise/lower the window.
Jun 19, 2020 at 1:42 PM (Merged)
Avatar
XJSHEN
  • MEMBER
  • 245 POSTS
Hello Steve,
Thanks a lot for your help and nice instruction. I tested voltage and all were normal. Actually, the motor was problem and regulator not match with motor caused window does not down. Strangely, my motor was very old motor, out side shell was fragmented. Anyway I replaced both motor and regulator. Again thanks!
Jun 19, 2020 at 1:42 PM (Merged)
Avatar
STEVE W.
  • CERTIFIED EXPERT
  • 15,113 POSTS
Sounds like maybe someone had been in there before and just used what they had. But you got it fixed which is what counts. Come back anytime with any auto questions we'll be here. Tell any friends about us.
Jun 19, 2020 at 1:42 PM (Merged)
Avatar
XJSHEN
  • MEMBER
  • 245 POSTS
You are right. I saw there were touched traces in side of window parts since I have never touched and never have received service on the window. Any way I learned how to replace window motor and regulator.I just paid $30 to buy motor and regulator. Again thanks!
Jun 19, 2020 at 1:42 PM (Merged)
Avatar
STRAILER
  • CERTIFIED EXPERT
  • 53,854 POSTS
Nice work, we are here to help, please use 2CarPros anytime.

Steve W. is one of our best!

Cheers, Ken
Jun 19, 2020 at 1:42 PM (Merged)
Avatar
PJQJ2000
  • MEMBER
  • 1 POST
Hi Ken, I’m new here.. great thing you going here thank you! 1969 Electra. Rear quarter window motor spins only one way even reversing the 2 wires. I had completely cleaned it out and re greased all good. The reason why I pulled it out was that it didn’t go up. Now with the motor and regulator installed. (Not the window yet) it only went down. The switch at the window and the drivers switch for same window only goes down. Thank you in advance!
Jun 19, 2020 at 1:42 PM (Merged)
Avatar
STEVE W.
  • CERTIFIED EXPERT
  • 15,113 POSTS
Welcome to 2CarPros. Nice ride.
Before you do anything, test it using two jumper wires and power directly from the battery. If you apply battery voltage with the wires one direction, and the motor goes up or down, then reverse the polarity and the motor goes the opposite direction, the motor is okay. If it still only turns one direction with the polarity reversal, the motor is bad.
If it does reverse okay then you have a problem in one of the switches. Grab a digital volt meter and connect it in place of the motor. When the switch is moved one way read the voltage and pay attention to the symbol that may show up on the meter saying - or neg. Most meters will indicate if the leads are connected "correctly" by showing a - sign if they are reversed. That symbol will tell you if moving the switch the other way is reversing the polarity or not. So say the first time you move the switch you get a reading of - 12.3 Now move the switch the opposite way. You should see 12.3 if the polarity is reversing.
If you see the same reading both times you have either a wiring or switch problem.
Jun 19, 2020 at 1:42 PM (Merged)
Avatar
TBOYD57
  • MEMBER
  • 1 POST
The power window on the driver's door is not closing properly. It appears to be "off track" or something. It gets part way up and then the back end tilts forward. This prompts 2 questions, 1. what would be causing that problem and 2. what is the best way to remove the door panel so I can take a look at it?
Jun 19, 2020 at 1:43 PM (Merged)
Avatar
CRYSTA84
  • MEMBER
  • 2 POSTS
[quote:3f41d9186f="tboyd57"]Other Category problem
2001 Pontiac Montana 6 cyl Front Wheel Drive Automatic 135000 miles
----------------------------------------------------------------
The power window on the driver's door is not closing properly. It appears to be "off track" or something. It gets part way up and then the back end tilts forward. This prompts 2 questions, 1. what would be causing that problem and 2. what is the best way to remove the door panel so I can take a look at it?[/quote:3f41d9186f]

Normally, I wouldn't even attempt to answer anything about a car! But, I just got my 2003 Montana back from the dealer a week ago. This was exactly one of the problems they diagnosed for me. They told me that the run channel was binding, and need replaced. It's binding on the front part of the window, and causing the back to tilt forward... although the mechanic that looked at it, said it just needed lubricated.
Good luck!
Jun 19, 2020 at 1:43 PM (Merged)
Avatar
WALLY83
  • MEMBER
  • 8 POSTS
hi i have a 2001 and the window does the same thing all i did was spry it with armerall and it fixed it just reaply every couple months
Jun 19, 2020 at 1:43 PM (Merged)
Avatar
1ATONY
  • MEMBER
  • 1 POST
If anyone else runs into this type of an issue.Here's a great video that will show you exactly how to take the door panel off of your 97-05 Pontiac Montana.
http://www.youtube.com/watch?v=SJRc1zTJ5Cw
Jun 19, 2020 at 1:43 PM (Merged)
Avatar
MURRAYANDREW1
  • MEMBER
  • 2 POSTS
Thanks to A1Tony, this video really helps me with my door speaker repair!!!
Jun 19, 2020 at 1:43 PM (Merged)
Avatar
CADIEMAN
  • CERTIFIED EXPERT
  • 3,544 POSTS
u will need to replace the front channel and the 2 window clips.1 in the front and 1 in the back.
Jun 19, 2020 at 1:43 PM (Merged)
Avatar
SWEET_MAMA
  • MEMBER
  • 5 POSTS
I have a 2001 Pontiac Montana 3.4L. The Passenger side window has stopped operating. Neither switch (driver side or passenger side) will work. When I press the switch down I hear nothing. When I lift it up, as to put the window up, i hear a sound like it is trying to work. I took the motor to a napa store. The guy put it on the battery and said he got it to turn both ways. He said something about a relay. I would like to fix this myself and would like some help troubleshooting. Can you help?
Jun 19, 2020 at 1:43 PM (Merged)
Avatar
2CARPRO JACK
  • CERTIFIED EXPERT
  • 11,533 POSTS
Just because it worked on the bench doesnt mean it can work under load. If the switch is supplying power in both directions (up and down) then it could very well be the motor. With the motor installed can you physically move the window up and down? If so be sure the regulator isnt broken.
Jun 19, 2020 at 1:43 PM (Merged)
Avatar
SWEET_MAMA
  • MEMBER
  • 5 POSTS
Thanks for your reply. The regulater is confirmed in working order. The motor is operable down when hooked up to the switch. However it is not working when the switch is pushed down(to put the window up). Neither switch will cause the motor to go down. The switch on the passenger side is giving a reading on a meter. Have not checked the driver side. Am I getting close to assume the switch on the driver side is the bad one??
Jun 19, 2020 at 1:43 PM (Merged)
Avatar
2CARPRO JACK
  • CERTIFIED EXPERT
  • 11,533 POSTS
Im a little confused. Is the passenger side switch giving power in both directions? If not test the drivers side switch in both directions. Windows going down but not up if the switches are giving power both directions means the motor is probably too weak to raise the window even if it works on a bench
Jun 19, 2020 at 1:43 PM (Merged)
Avatar
SWEET_MAMA
  • MEMBER
  • 5 POSTS
Sorry for the confusion. The both switches only have power to put the window up. No power for putting the window down.
Hope this clears things up...
Jun 19, 2020 at 1:43 PM (Merged)
Avatar
2CARPRO JACK
  • CERTIFIED EXPERT
  • 11,533 POSTS
As long as the main switch doesnt work, the secondary (p/s) switch wont work, it is a system that starts in the d/s switch, Try replacing it first and see if it gives the p/s switch power in the up position
Jun 19, 2020 at 1:43 PM (Merged)
Avatar
KB42
  • MEMBER
  • 13 POSTS
[quote:7dcfdcbb67="2CarPro Jack"]As long as the main switch doesnt work, the secondary (p/s) switch wont work, it is a system that starts in the d/s switch, Try replacing it first and see if it gives the p/s switch power in the up position[/quote:7dcfdcbb67]

My 97 has same problem, I replaced the motor, as when I examined it the brushes in the motor literally fell out. Cost $65.00 to replace. However the problem is with the driver side switch.
There are NO relays involved, it does not use relays.
Here is what is wrong. The driver side switch is dirty. You can try to replace it either with a new or salvaged one. Don't try to take it apart, you will break the knobs off if you do.
Reason it is the switch. The drivers side switches are the master switches. When you push it forward to cause window to go down, it sends power to the passenger side switch, and then to the motor. If the passenger tries to put the window up when the driver is trying to put it down, then the window stops, and loses power. This is to prevent blowing the circuit breaker. Like a 2 way switch in your home, you can turn the light on and the other person can turn the light off, and you can fight each other but it never blows the fuse in your house.
What happens is the contacts in the switch get dirty so when the switch is at rest, it is supposed to supply power to the passenger switch, but if the contacts fail, then you get the result that you can either raise or lower the window but not both.
The only other scenario is a broken wire where it passes thru the door, to the vehicle can break. You can usually tell this by opening up the door, activate the window and wiggle the harness in the rubber boot where it passes between door and frame.
In my 97 the problem was with the driver side switch however, I could pull out the switch, and wiggle the connector going into the switch and it would cure it. I ended up having to replace the switch to fix it. I tried to spray it with contact spray but it didn't work. Your results however may vary.
If you can manage to get the switch apart without destroying it, you might be able to repair it.
GM did use harness with plugs on the 97 and above and those plugs could or might also be a problem.
Pull yank and wiggle wires also you might find the broken wire and be able to splice it back to fix the problem.
Jun 19, 2020 at 1:43 PM (Merged)
Avatar
SWEET_MAMA
  • MEMBER
  • 5 POSTS
Thanks for the response, and details. Very helpful. I had gotten a swtch on Friday from the local dealer, went out and switched it out in the lot. That simple. And it did fix the problem.
Jun 19, 2020 at 1:43 PM (Merged)
Avatar
LYNNSEYMILLER1982
  • MEMBER
  • 1 POST
My driver's side window is rolled all the way down in my Pontiac Montana, and it will not roll up. I've pulled on the button numerous times, tried turing the van on and off, and pulled on the button again, but it is stuck. Also, I can roll down the passenger's side window from the driver's side door, but I cant roll it up. I have to use the switch on the passenger's side door to roll it back up.
Any ideas on what could be causing this, and how easily and costly it will be to have it fixed? Is it an easy fix on your own?
Jun 19, 2020 at 1:43 PM (Merged)
Avatar
JACOBANDNICKOLAS
  • CERTIFIED EXPERT
  • 110,175 POSTS
What you need to do is remove the door panel and check to see if the motor is getting power. If it is, then the motor is most likely bad. However, if there is no power to the motor, check the switch to make sure it is getting power. If it is, replace the switch.
Jun 19, 2020 at 1:43 PM (Merged)
Avatar
SHARON3360
  • MEMBER
  • 4 POSTS
On my drivers side window, i can roll it down, but it wont roll up, would it be the switch or motor?
Jun 19, 2020 at 1:43 PM (Merged)
Avatar
BLUELIGHTNIN6
  • CERTIFIED EXPERT
  • 16,542 POSTS
Try this ... dump some rubbing Alcohol down the swicth so it gets inside, then work the switch back and forth for a bit to clean the contact. If this doesn't help then most likely switch is faulty. If motor pulls window down then it is obviously working.
Jun 19, 2020 at 1:43 PM (Merged)
Avatar
SHARON3360
  • MEMBER
  • 4 POSTS
my driver side window will roll down, but not up. would you say it was the switch, or what?
Jun 19, 2020 at 1:43 PM (Merged)
Avatar
JACOBANDNICKOLAS
  • CERTIFIED EXPERT
  • 110,175 POSTS
Remove the door panel and check for power in both directions. If there is power in both directions, replace the motor. If there is only power in one direction, replace the switch.
Jun 19, 2020 at 1:43 PM (Merged)
Avatar
OCEAN29
  • MEMBER
  • 1 POST
The front windows work fine, the back ones are stuck open, I have checked the fuses and they are fine as well.
Jun 19, 2020 at 1:43 PM (Merged)
Avatar
ASEMASTER6371
  • CERTIFIED EXPERT
  • 52,796 POSTS
you need to remove the panels to gain aces to the motor. you can wire a power and ground to the motor to move it up. this is assuming the motors are good which you will probably find out that they are bad.

Roy

Heres a guide on using a test light , it will help

https://www.2carpros.com/articles/how-to-use-a-test-light-circuit-tester


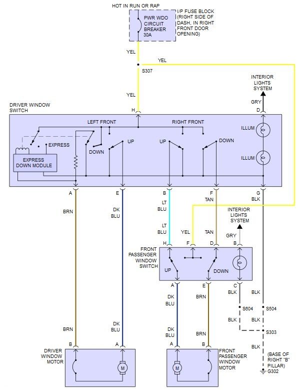
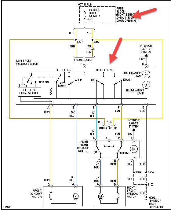
Attached below is the wiring diagram, you can check for power from the switch so you dont have to take the whole door apart
Jun 19, 2020 at 1:44 PM (Merged)
Avatar
POISONGNAT
  • MEMBER
  • 1 POST
I have a 2001 Pontiac Montana 3.4L. The Passenger side window has stopped operating. Neither switch (driver side or passenger side) will work. When I press the switch down I hear nothing. When I lift it up, as to put the window up, I hear a sound like it is trying to work. I took the motor to a napa store. The guy put it on the battery and said he got it to turn both ways. He said something about a relay. I would like to fix this myself and would like some help troubleshooting. Can you help?
AD
Jun 19, 2020 at 1:44 PM (Merged)
Avatar
HMAC300
  • CERTIFIED EXPERT
  • 48,601 POSTS
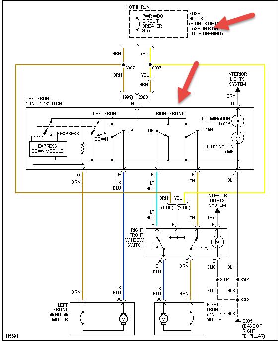
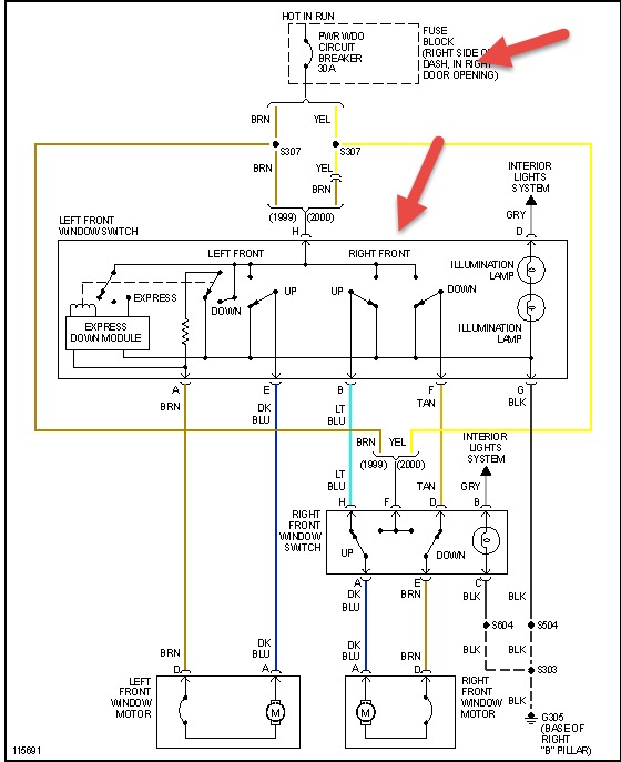
you don't have a relay in your setup see pic check the two things in pic as the switch may not be sending power to windows or it's a short between door and jamb
Jun 19, 2020 at 1:44 PM (Merged)
Avatar
JIMBOBM
  • MEMBER
  • 8 POSTS
Passenger window switch works.Drivers side switch up has 1.5 volts to motor.Drivers side passenger switch up has 1.6 volts to motor. changed drivers window switch , no change same problem.
Oct 14, 2020 at 12:58 PM (Merged)
Avatar
SCGRANTURISMO
  • CERTIFIED EXPERT
  • 4,897 POSTS
Hello,

This could be a problem of unwanted resistance somewhere in the driver's side window circuit. I would check the electrical connector to the drivers side window switch for unwanted resistance. In the diagrams down below I have included the wiring diagram of the Power Window Circuit, as well as a pinout diagram with callout for the Master Window Switch, as well as a guide for intermittent and problem electrical connectors inspection. I would pay special attention to pin G and H of the electrical connector. You can purchase a can of Electrical OD cleaner manufactured by CRC at any auto parts store. I would recommend using this for cleaning any electrical connectors. I have also included in the diagrams down below how to find unwanted resistance in an automotive electrical circuit with the preferred method called Voltage Drop. Please go through these guides and get back to us with what you are able to find out.

Thanks,
Alex
2CarPros
Oct 14, 2020 at 12:58 PM (Merged)
Avatar
STRAILER
  • CERTIFIED EXPERT
  • 53,854 POSTS
I added this guide which can help show you how to test:

https://www.2carpros.com/articles/electric-window-repair

Please run down this guide and report back.
Oct 14, 2020 at 12:58 PM (Merged)