normal or not?

2003 MAZDA PROTEGE
123,000 MILES
Avatar
FREETOBE
  • MEMBER
  • 5 POSTS
History: "new to me" car, purchased 2.5 weeks ago. No noticiable breaking issues with summer rims/tires. Just had new steel rims on car last week (minus sized to 15" with 195/55R15 snows). Today, (wet snow day), getting a occasional grinding/popping noise and rough on brake pedal when brakes are applied at extremely low speed. No consistency as to when it happens or whether on wet snow or pavement. Maybe -Small correlation to within first 5 mins of starting up. There is no ABS light on (either on first ignition lights, or with the pedal experience), so I don't know if the car has ABS or not as it is optional in the year/model. Wouldn't know how to check to see. Didn't say so in advert for vehicle. Is this braking normal? part of traction assist? or is something wrong re the new rims? Need to know whether normal or take it back to shop? sory can't afford to donate more.
Nov 19, 2011 at 7:25 AM
Advertisement
Avatar
DRCRANKNWRENCH
  • CERTIFIED EXPERT
  • 3,380 POSTS
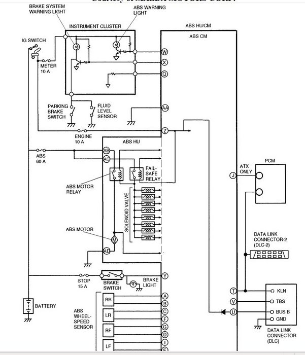
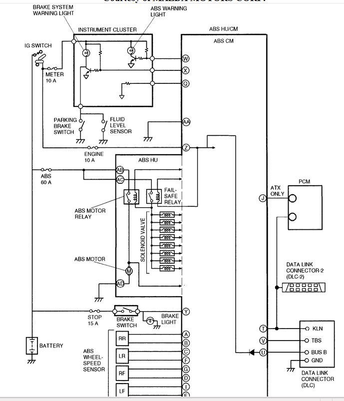
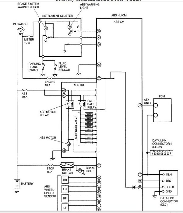
As far as the ABS, it is an option. The way to tell if you have it is to see if you have the servo module. It is located on the drivers side under the hood next to the master cylinder. The lines from the master cylinder will go into it and come out of it. I am including a diagram of what the ABS system looks like and it shows what the sevro module looks like and it general location as it is a diagram without any other part of the car other than the wheels.
If you have the ABS servo assembly under the hood and there for have abs brakes. The ABS light should come on for 3 seconds when you start the car and go off. I could not find a condition where the light does not come on. If you have ABS, you should have the trouble codes pulled since light is not coming on. Advance Auto or Auto Zone auto parts stores will do this for free.
As far as the grinding noise, the smaller rims may be trapping slush in the rim and getting it into the caliper and contaminating pads. That is not too likely. It is most likely that the brake pad sensor is scraping rotor. It is a piece of metal that is on a brake pad spring that rubs the rotor when the pad surface is getting low. So, you probably need new brakes.
Let me know if you need any further assistance.
Nov 19, 2011 at 9:31 AM
Avatar
FREETOBE
  • MEMBER
  • 5 POSTS
Hi, it had new brakes as part of the certification. All worked fine until new rims/tires put on 1 wk ago. So question remains whether that work could have caused this problem, if it is a problem. Can I not just check for an abs fuse to see if there is abs with the car?
Nov 19, 2011 at 9:38 AM
Advertisement
Avatar
FREETOBE
  • MEMBER
  • 5 POSTS
also, the (P) parking brake light is supposed to come on at ignitiona and doesn't indicating that i cant trust that all the dash lights are working, which leaves the absence of an (ABS)light inconclusive.
Nov 19, 2011 at 9:40 AM
Avatar
DRCRANKNWRENCH
  • CERTIFIED EXPERT
  • 3,380 POSTS
The parking brake light should come on at any time the parking brake is oon and the starting switchis in the, "ON" position. That does not necassarily indicate a malfunction.
You can look at the under dash and under hood fuse boxes for a fuse. There is a digram of the fuse box layout and description of the circuit each fuse protects. Altough the best way is to look for the ABS servo Module. It is hard to miss.
If you had an inspection done or when rims were put on, sometimes the heat shiel for the rotor gets bent. It can be a few millimeters away from rotor surface when you inspect it and still rub as it flexes under load or suspension geometry chages and will scrape then. Check the heat shield for clearance and pay special attention to the area near the lower ball joint as this is tight fit.
The only other thing I can think of is that the back spacing for the rims is incorrect and rubbing something. Check the calipers for scratches with the tire off as well as other areas that it may scrape.
Nov 19, 2011 at 9:53 AM
Avatar
FREETOBE
  • MEMBER
  • 5 POSTS
I'll check for ABS first, and get back to you. Because i can feel it through the pedal when it happens, and it is noisy. It only happens on a crawl of a stop with gentle pressure and not every time. Sounds like I'll have to take it to the shop to have the other things you mention checked. I am not a mechanic, just a gal looking to know whether the shop screwed up when they put new rims on or not.
Nov 19, 2011 at 9:58 AM
Avatar
DRCRANKNWRENCH
  • CERTIFIED EXPERT
  • 3,380 POSTS
With the back pressure on brake, that may be ABS, but the scraping too...that is an odd mix. As long as rims clear calipers and suspension parts, you are okay. You could remove a tire and look at parts for scrapes. But, you figure you would here it at speed, unless it is a suspension part that only scrapes under braking when front end is loaded.
If I can think of anything else I will post it, but that is the things I would look for.
Let me know hot things turn out and the person who installed the tires and put on the rims should have noted clearance issues.
Nov 19, 2011 at 3:41 PM
Avatar
FREETOBE
  • MEMBER
  • 5 POSTS
Hi again;
i can't see much from under the car. here are two pics of what "may" be indicitive of ABS parts. Can you let me know?
Nov 19, 2011 at 4:24 PM
Avatar
DRCRANKNWRENCH
  • CERTIFIED EXPERT
  • 3,380 POSTS
The picture on the right looks like the distribution block. Althoguh it looks like it has a =n electrical connection.
If it is the distribution block, the 2 lines from the master cylinder, which you can see the brake booster in the pciture, the large round part against the firewall, and the master cylinder attaches to the front of that.So, the 2 lines from the master cylinder will go into the ABS servomotor and 2 lines will come out. The 2 lines will then go into the distribution block and 4 lines will come out, 2 for the front and 2 for the rear.
The servoe motor for the ABS should be in between the master cylinder and the distribution block.
There are some electrical connectors on the master cylinder in the picture on the right. They are either level sensors or the servomotor may be broken into 2 parts, I don't have pic infromt of me but I thoguht it was 1. The 2 parts in this case would be the same lines as I described above with the lectrical leads coming out of the Servomotor and going to the master cylinder the 2 connectors in the picture would be hooked to large motors or servos that would pump the brakes. So they would be pretty big. If they are just level sensors they will just be connected to the master cylinder with nothing in between.
I realize this is confusing. It is very hard to describe without being there. If you are still confused, you can take a picture of the master cylinder so I can see it bettter and where the 2 electrical connectors go to .
I will do my best but without being there it is tough. In the picture I was surprised how low they showed the ABS motor. It does look like you might have to get under the car to see it.
the main thing is that it will be in between the master cylinder and the distribution block as it senses the pressure of the 2 main lines and then pump the master cylinder by servos that are either on the master cylinder or in the ABS assembly, which is what it looked like as I did not see any indication of the ABS system going to the master cylinder.
I am pretty sure it would not be past the distibution block as al 4 lines would stay together and go in and out as 4 lines and it looks like the block in the right pic, each line starts heading toward the front and rear wheels as only 2 go towards the rear and 2 go towards the front.
Let me know if you need help as I am sure I wrote too much and further confused the issue. I tend to do that sometimes. It is so hard to relay in person describing this kind of stuff much less via text. I will watch for your post.
Nov 19, 2011 at 6:53 PM