2003 Kia Carens Cooling fan not working

2003 KIA CARENS
202,900 MILES
Avatar
AMARTKEY
  • MEMBER
  • 7 POSTS
When the engine temerature roses the cooling is suppose to start but not.The radiator fan does not work but works when ac is on could be the fault can I have the fuse specs. Also another important issue my is in Korea language
Oct 27, 2013 at 7:50 PM
Advertisement
Avatar
HMAC300
  • CERTIFIED EXPERT
  • 48,601 POSTS
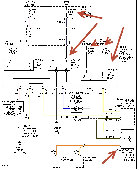
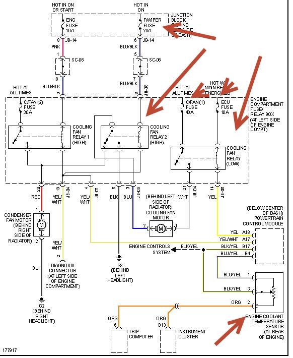
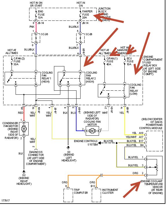
we don't have this model in us. but am sending a cooling fan circuit from a Sedona so it may be similar to this. if this is a diesel the cooling sensor is probably in wrong place. see pic.
Oct 28, 2013 at 7:46 AM
Avatar
AMARTKEY
  • MEMBER
  • 7 POSTS
thaks so much, but i want the fuse box specification in english my is in korea
Oct 28, 2013 at 1:00 PM
Advertisement
Avatar
HMAC300
  • CERTIFIED EXPERT
  • 48,601 POSTS
it won't be for your car and may be different from what you have. this is the underhood fuse box which I've sent in pdf format so you can make it larger. that is where the cooling fan relays are.
Oct 28, 2013 at 1:07 PM