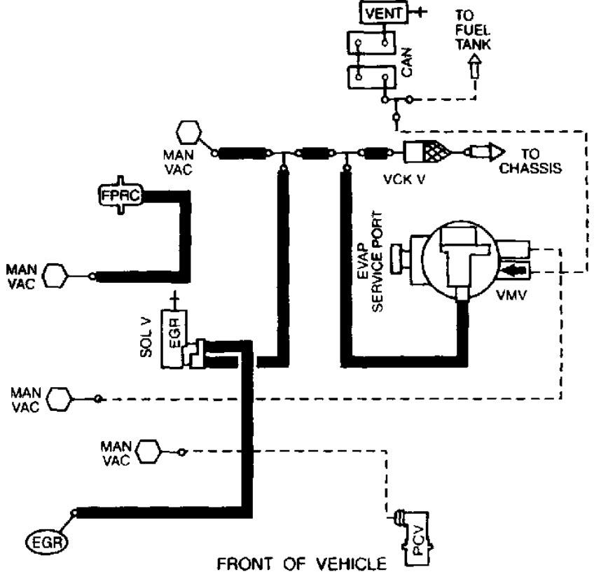
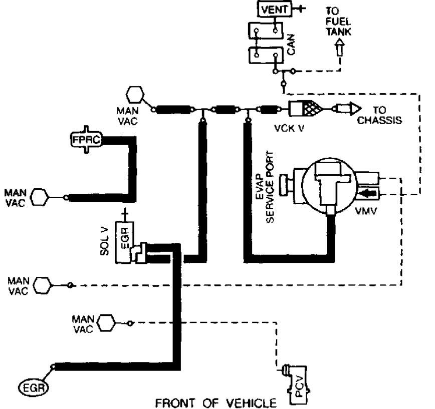
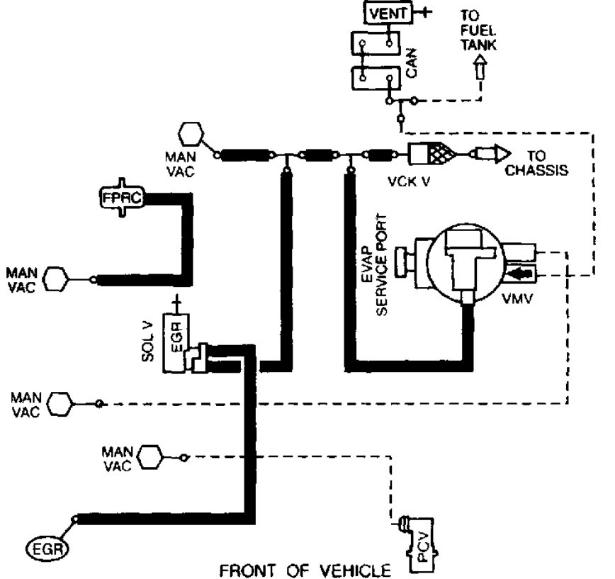
I replaced the intake manifold gaskets and Iso lator bolts last weekend. since then, my climate control is not functioning.. could I have missed a vacuum line on reassembly?where would I look for a missing vacuum connection?
Oct 1, 2015 at 11:11 PM

