Engine vacuum diagram?

2003 CHEVROLET S-10
105,000 MILES • 2WD • AUTOMATIC
Avatar
FRANK LAIACONA
  • MEMBER
  • 1 POST
i have a 2003 s-10 pickup with a vacuum leak and am looking for a piping diagram so i can replace bad vacuum lines
Feb 28, 2011 at 1:59 AM
Advertisement
Avatar
JACOBANDNICKOLAS
  • CERTIFIED EXPERT
  • 110,175 POSTS
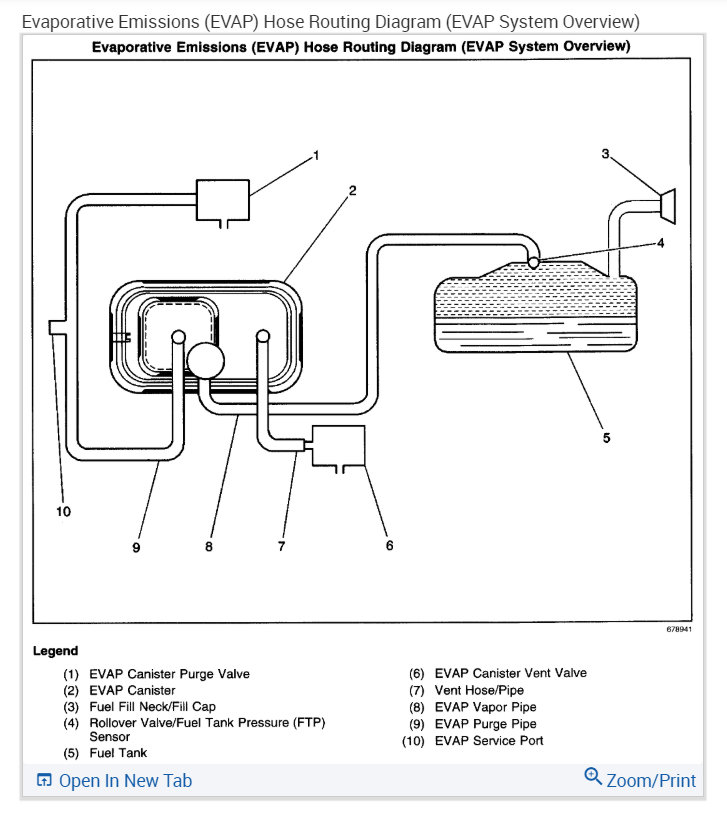
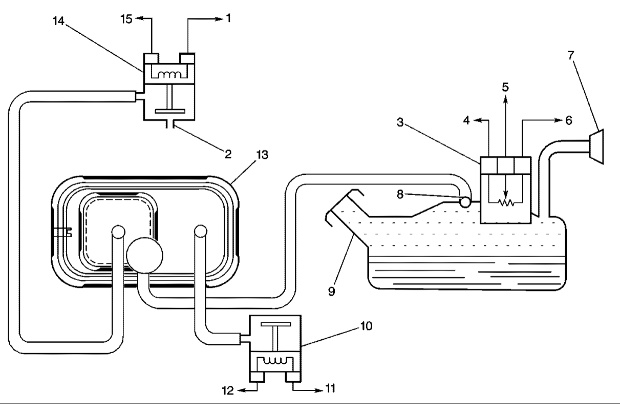
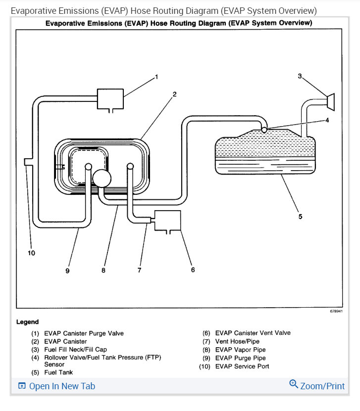
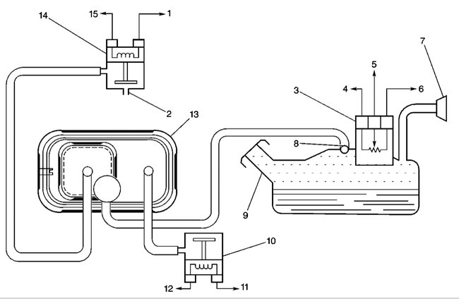
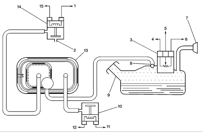
Here are two that I was able to find regarding the vacuum lines. Both are for the 4.3L V6. The 3rd one is for the HVAC system. NOTE: These are general diagrams from GM. If you have a different routing diagram under the hood, follow it, but I will assume you don't have that.

If there is something specific or a specific area that you need, let me know. Also, (I don't know if this helps) but you should have around 12psi vacuum at the intake at an idle. If that is low, you have a leak. If you maintain that and still feel you have a problem, don't look for disconnected or broken hoses, but rather, look for kinked or collapsed hoses.

Let me know what you find and if this helps. (CHECK THE IMAGES BELOW)

Joe
Feb 28, 2011 at 3:37 AM
Avatar
COLEMAN9702
  • MEMBER
  • 1 POST
4.3 vacuum diagram please
Aug 21, 2020 at 10:07 AM (Merged)
Advertisement
Avatar
WRENCHTECH
  • CERTIFIED EXPERT
  • 20,761 POSTS
Hello,

Here is the vacuum line routing diagrams you have requested. Check out the diagrams (Below). Please let us know if you need anything else to get the problem fixed.

Aug 21, 2020 at 10:07 AM (Merged)
Avatar
GRAMPA JAKE
  • MEMBER
  • 2 POSTS
I put a 350 into my s-10 replacing the 4.3L. I eliminated the AC. Now I have no vacuum at the heat/defrost control. Looking at the schematics on your web site most lines are hooked up to a canister. I don't recall the old setup ever having one. Do I just need to run one of the lines to the front of the carburetor or where would I get a vacuum source? All the lines on the control are colored and I assume one of them is the main feed, correct? If not, is there a main feed? Thanks for your help.
Aug 21, 2020 at 10:07 AM (Merged)
Avatar
SCGRANTURISMO
  • CERTIFIED EXPERT
  • 4,897 POSTS
Hello,

Yes, you will need to bring vacuum in from a source, probably through the firewall. I have included the vacuum diagram for your vehicle and original engine in the diagrams down below. Please let us know if there is anything else we can help you with.

Thanks,
Alex
2CarPros
Aug 21, 2020 at 10:07 AM (Merged)
Avatar
HOME1250
  • MEMBER
  • 2 POSTS
I just bought a 2000 s10. It needs some TLC, but I bought it right.
There is a vacuum line just "hanging" back behind and to the left of the ABS unit. There is also a connector just "hanging" there also. I can find no place to hook either of them up.
I carried the truck for a state inspection this AM, and it failed because some items were "not ready". I am wondering if this is caused by the vacuum and electrical lines that are not hooked up.
Is this possibly part of the vapor cannister unit?
The electrical line can't be stretched very far, and there are no empty connectors with the length of the wires.
Any ideas will greatly appreciated.
Thanks,
Jim
Aug 21, 2020 at 10:07 AM (Merged)
Avatar
DOCFIXIT
  • CERTIFIED EXPERT
  • 18,828 POSTS
Hi
Is there vacuum on the hose? possible vacuum for HVAC does it work?
What color are wires ? and iis it a terminal connector/
Also why did truck fail? emissions? brakes? exhaust?
Let me know
Aug 21, 2020 at 10:07 AM (Merged)
Avatar
HOME1250
  • MEMBER
  • 2 POSTS
The vacuum hose comes from the throttle body and goes over behind the ABS and goes through what is apparently a check valve and then T's off. One branch is just hanging there and the other appears to go down and toward the rear of the truck. There IS vacuum on the line.
I found that the electrical connector is supposed to hook up to the ABS. It connects to a Kelsey-Hayes unit. But when I plug it in, the Kelsey-Hayes unit has a motor that begins running. I let it run for a couple of minutes to see if it would "equalize" and turn off, but it did not. The ABS light is on with or without the connector plugged in. Will this affect the state inspection which is basically emissions.
The catalytic converter was plugged when I got the truck. I have had it replaced.
When I carried the truck to be inspected, there were no codes, but the technician said that the state computer said that some items were "not ready". He could not, or would not tell me any more. He said that it usually needed driving (a couple of hundred miles was what he suggested). I have since picked up a code that says it has a #1 misfire. Plugs, wires and maybe a coil pack would probably help that.
Any ideas on the loose vacuum line and the ABS problem?
Thanks,
Jim
Aug 21, 2020 at 10:07 AM (Merged)
Avatar
DOCFIXIT
  • CERTIFIED EXPERT
  • 18,828 POSTS
Look in the fender well to see if there is a round plastic ball... this is a vacuum reservoir and it is most likely where your other line hooks up to. It keeps the vents from going to defrost when you are hard on the throttle.

The ABS unit will need the control unit that is bolted to the top replaced.... this is where the main power relay is and it sounds like that one is stuck in the on position, common problem

Here is a guide on replacing the ABS control module

https://www.2carpros.com/articles/how-to-replace-a-abs-controller

Here is another one pertaining to the vacuum issue mentioned previously

https://www.2carpros.com/articles/air-vents-stay-in-the-defrost-position
Aug 21, 2020 at 10:07 AM (Merged)
Avatar
COYOTE00'
  • MEMBER
  • 1 POST
Transmission problem
2000 Chevy S-10 6 cyl Four Wheel Drive Automatic

I am replacing the vacuum hoses that run from my transmission to somewhere else. there are 3 of them and i don't know where they hook up. Is there a diagram that can help me?
Aug 21, 2020 at 10:07 AM (Merged)
Avatar
4X4S10DRIVER
  • MEMBER
  • 3 POSTS
I found this diagram but it is for years 1982 - 1993. It looks the same but I'm not sure about it. If you click on the diagrams, they will enlarge. It may or may not help you. I am looking for a digram also for a year 2000. Hope it helps.
Aug 21, 2020 at 10:07 AM (Merged)
Avatar
PHANTOM531
  • MEMBER
  • 1 POST
I need to replace crummbling vaccum hoses, but I can't tell where they all go. I need a diagram of all the placements.
Aug 21, 2020 at 10:08 AM (Merged)
Avatar
RASMATAZ
  • CERTIFIED EXPERT
  • 75,992 POSTS
Here are the vacuum line diagrams you needed. Please let us know if you need anything else.


https://www.2carpros.com/forum/automotive_pictures/12900_v1_2.jpg


https://www.2carpros.com/forum/automotive_pictures/12900_v2_2.jpg

There are more featured (below)
Aug 21, 2020 at 10:08 AM (Merged)
Avatar
CARADIODOC
  • CERTIFIED EXPERT
  • 34,306 POSTS
Please start a new question so we can tailor our answer just for you, and to help the people researching this topic who have the same model as you have. And you must understand there may be multiple engines available for your model, so be sure to list the engine size.

Also be aware there are usually different vacuum hose routing diagrams depending on the options on your car. The only way to know for sure you have the right diagram is it's on the emissions sticker under the hood. In the unlikely event yours is missing, Ford has very nice paper "EVTM" manuals. That's "Electrical, Vacuum, something something". You can find those pretty inexpensively on eBay. I bought 50 of them from one seller for my classroom a few years ago. That book will have every diagram that could pertain to your model.

Please post your question here

https://www.2carpros.com/questions/new

Cheers
Aug 21, 2020 at 10:08 AM (Merged)
Avatar
JUSTINRANTON
  • MEMBER
  • 1 POST
I have removed the vacuum hoses from the air intake plenum and I now need a diagram to replace them... I'm not sure where they go. I think there is only 3 of them. At least that's all coming from the air intake.
Aug 21, 2020 at 10:08 AM (Merged)
Avatar
STRAILER
  • CERTIFIED EXPERT
  • 53,854 POSTS
Hello,

Here are engine and emissions vacuum hose diagrams for both the 4 and 6 cylinder engines. (below)

Please let us know if you need anything else to get the problem fixed.

Cheers, Ken
Aug 21, 2020 at 10:08 AM (Merged)
Avatar
MATTOLITHIC
  • MEMBER
  • 1 POST
Need to know what this vacuum line is on the intake manifold and where it goes.
Aug 21, 2020 at 10:09 AM (Merged)
Avatar
KASEKENNY
  • CERTIFIED EXPERT
  • 18,907 POSTS
It is hard to know what hose you are talking about without seeing it, but here are the diagrams we have. If you still can't figure it out, get a picture of the line and the location in the intake and I should be able to tell you what it is.
Aug 21, 2020 at 10:09 AM (Merged)
Avatar
APOSTLE
  • MEMBER
  • 1 POST
Have no vacum to selector switch for air conditiong control.Need routing of vacum lines and where located.
Aug 21, 2020 at 10:09 AM (Merged)
Avatar
HMAC300
  • CERTIFIED EXPERT
  • 48,601 POSTS
the hose you are looking for is black with a gray stripe. there should only be one and it will connect to the front of dash(firewall) there may be a block there with a hose that goes inside to the heater. I't spretty simple you shouldn't need a diagram for that.....
Aug 21, 2020 at 10:09 AM (Merged)
Avatar
DABOUD
  • MEMBER
  • 1 POST
I have a gurgling sound coming from my heater controls in the dash. I,ve had chevy replace the vacuum switch twice. I pulled the vacuum line going from the motor to the fire wall and there is oil in the lines. I,ve replaced the lines and it is back again.. What,s up with that???
Aug 21, 2020 at 10:09 AM (Merged)
Avatar
BMRFIXIT
  • CERTIFIED EXPERT
  • 19,053 POSTS
check and replace the PCV valve
check and add coolant
Aug 21, 2020 at 10:09 AM (Merged)