Vacuum diagram needed

2003 NISSAN ALTIMA
122,000 MILES • 4 CYL • 2WD • AUTOMATIC
Avatar
RAO IRFAN AHMAD
  • MEMBER
  • 2 POSTS
Hi, I got a vacuum leak in the car. I am trying to find it. Can someone please share the vacuum diagram for the car listed above. It will be extremely helpful.
I tried to do the break part cleaner test. I guess I was not very sure where to spray. Apparently, I was spraying everywhere.

Thank you,
May 21, 2022 at 7:32 PM
Advertisement
Avatar
JACOBANDNICKOLAS
  • CERTIFIED EXPERT
  • 110,175 POSTS
Hi,

When you check for a leak, spray around vacuum hoses and intake manifold. Here is a link that you may find helpful:

https://www.2carpros.com/articles/how-to-use-an-engine-vacuum-gauge

Let me know if this helps or if you have other questions.

Take care,

Joe

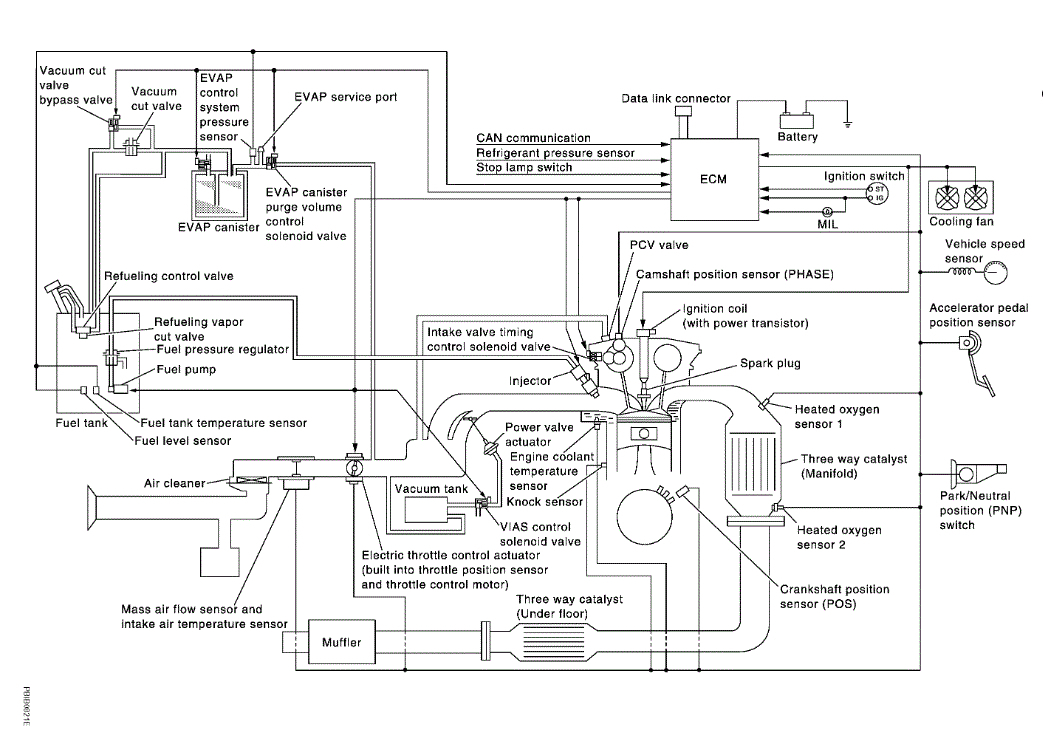
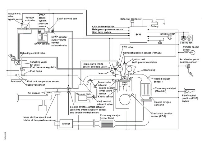
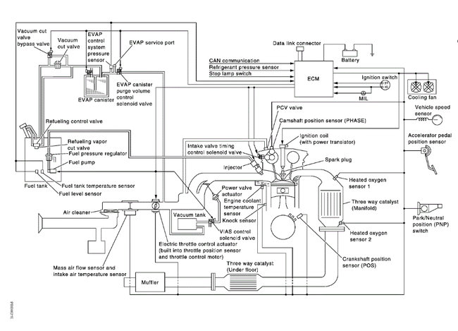
See pics below.
May 21, 2022 at 11:13 PM
Avatar
RAO IRFAN AHMAD
  • MEMBER
  • 2 POSTS
Thank you.
May 22, 2022 at 2:16 PM
Advertisement
Avatar
JACOBANDNICKOLAS
  • CERTIFIED EXPERT
  • 110,175 POSTS
Hi,

You are very welcome.

Please feel free to come back anytime in the future.

Take care,

Joe
May 22, 2022 at 8:56 PM