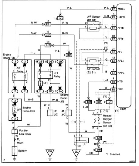
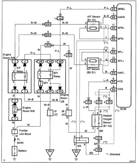
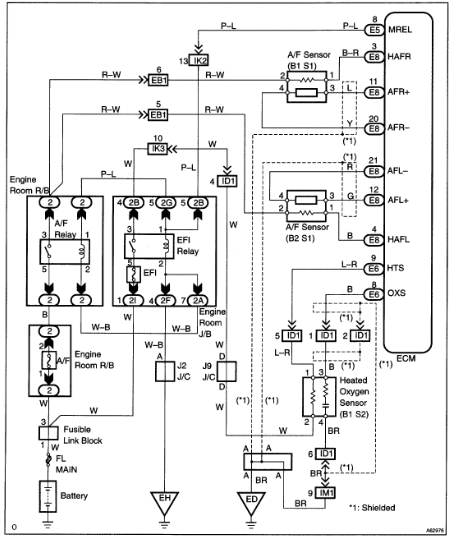
I have the vehicle listed above Limited with a check engine and VSC code. I hooked a scanner up and got the error code P1135 for Bank 1 Sensor 1. I was told that it was the upstream sensor, so I replaced it with a Direct Fit Denso Direct Fit Air/Fuel Ratio Sensor ' DEN 234-9009. I replaced the one under the hood, not the one under the vehicle down on the exhaust. I was told that it was the upstream bank 1 sensor 1. Is that the correct one? The codes are still present even after resetting it by disconnecting the battery and even the fuse. I was told it could be the intake plenum gasket, mass airflow sensor, intake manifold gasket, engine coolant thermostat, engine intake manifold, or plenum chamber.
Dec 8, 2022 at 6:00 AM








