wire that connects to the starter got disconnected?

2002 OLDSMOBILE INTRIGUE
Avatar
ANONYMOUS
  • MEMBER
  • 1 POST
the wire that connects to the starter got disconnected. where on the starter am i supposed to attach the wire to?
Dec 17, 2012 at 1:34 AM
Advertisement
Avatar
KASEKENNY
  • CERTIFIED EXPERT
  • 18,907 POSTS
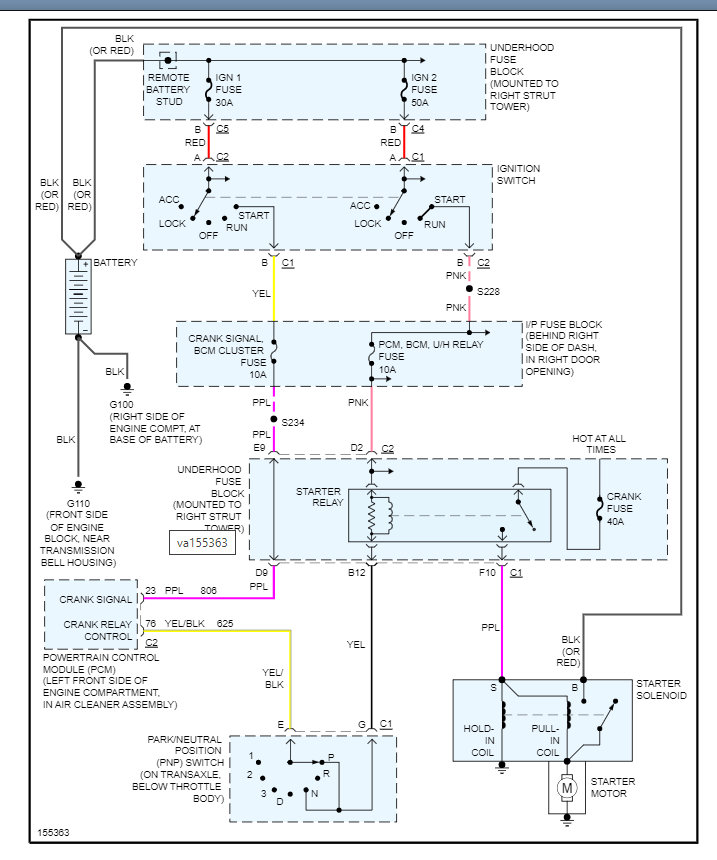
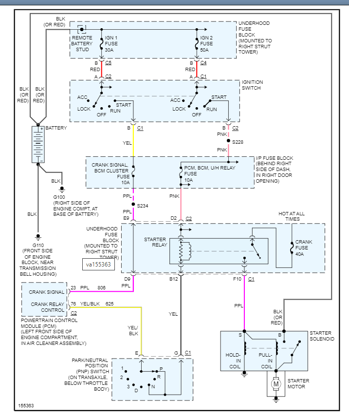
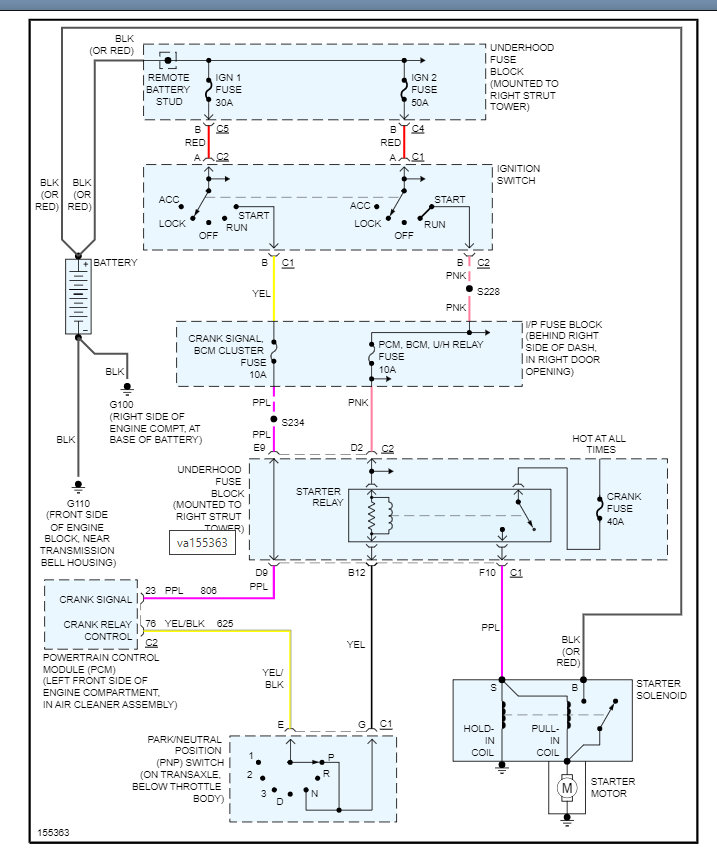
I am attaching all the info needed to get this repaired. Including here is a guide that will help with this:

https://www.2carpros.com/articles/starter-not-working-repair

Below you will find the wiring diagram and the repair instructions which show the location of the wires.

Please run through this and let me know if you have questions. Thanks
Jan 23, 2022 at 2:34 PM