Depends on what happened to the original generator and the new one. Bearing failure is due to mileage and is not likely to happen so soon on the new one as long as they were replaced when the unit was rebuilt. Brush failure is also related to mileage. Throughout the '90s Ford had a pretty nice design where the voltage regulator was bolted to the back of the generator, and when you removed it, the brushes were right there too and easy to replace. I guess the engineers didn't like that ease of diagnosis and service because by 2000 they put another cover over the regulator and test points to increase the difficulty.
If you're getting a maximum of exactly one third of the generator's rated current, one of the six diodes has failed. If the same thing happened to both of them, replace the battery. Due to how these voltage regulators work, the generator's output "stator" winding develops a lot of voltage spikes that can damage the diodes, voltage regulator, and interfere with computer sensor signals. The battery is responsible for damping and absorbing those voltage spikes but as they age and the lead flakes off the plates, they lose their ability to do that. GM owners are very familiar with this problem. It is responsible for going through four to six replacement generators in the life of the vehicle. The battery should be okay if it is less than about two years old.
You also have a 15 amp fuse inline with one of the three wires in the smaller plug on the generator. That wire used to be the yellow one. It should have 12 volts on it all the time. If that fuse has corroded terminals it could cause intermittent operation.
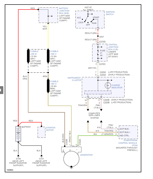
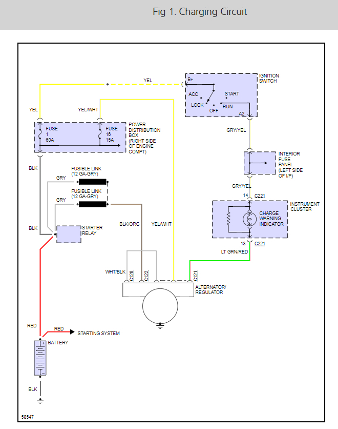
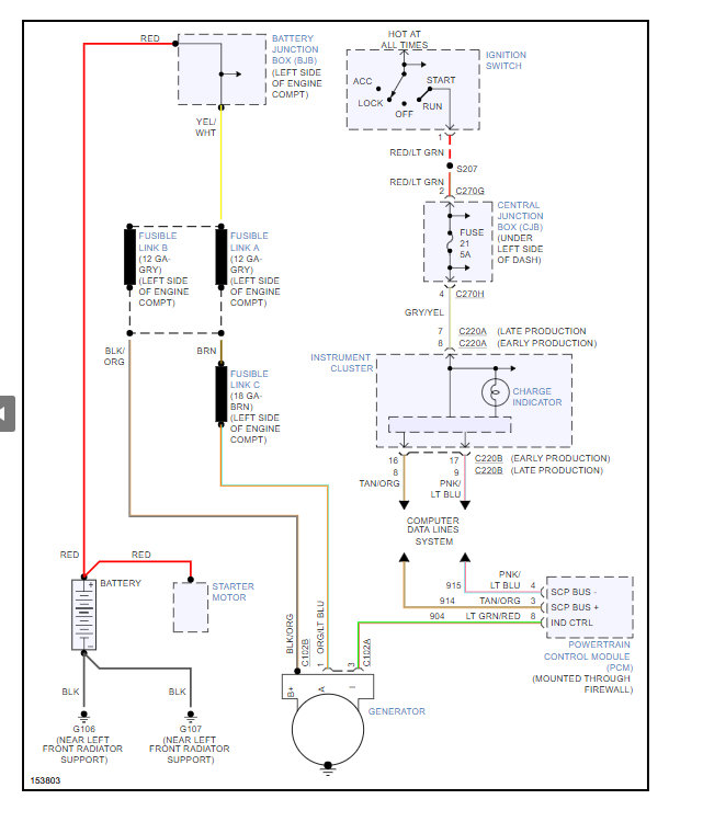
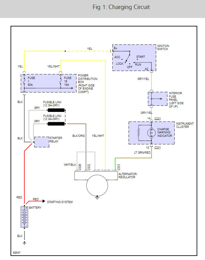
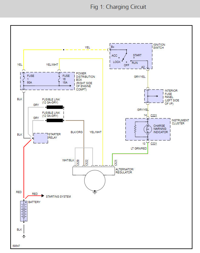
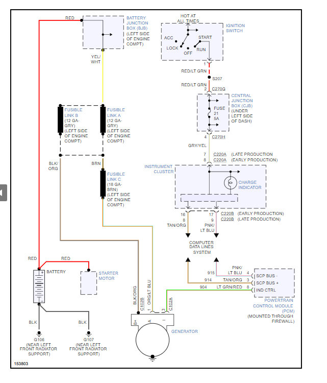
Here is the alternator wiring so you can see how the system works with a guide to help check the connections.
https://www.2carpros.com/articles/how-to-check-wiring
Check out the diagrams (Below). Please let us know what happens.
May 12, 2015 at 10:08 PM