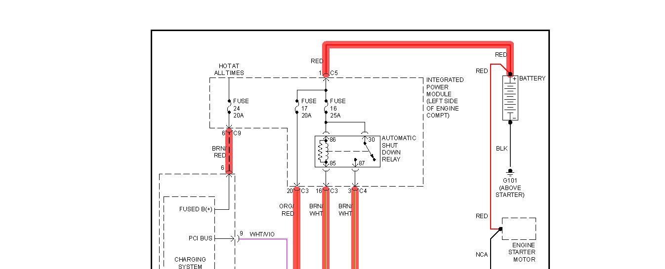
Battery light came on the other day. I had the Battery and Alternator tested and the alternator tested bad. I just replaced alternator and recharged the battery. Light is still on and the van seems to be running off of battery until the battery dies. Is their a fuse, or fusible link that I can check?
Oct 30, 2012 at 2:03 AM

