The engine will not stay running?

1989 CHRYSLER TC
89,000 MILES • 2.2L • 4 CYL • 2WD • AUTOMATIC
Avatar
CAMC61
  • MEMBER
  • 36 POSTS
Car had a replacement engine exact type as original and ever since it has only started for couple seconds and stalls. The fuel pump is new and with the key turned on it has 50 PSI at fuel rail. Car has a new fuel pressure regulator new Auto shut down relay for fuel. Timing has been set to specs..
I'm running out of ideas. If anyone knows what's problem. I'd really appreciate any help. Thanks

2002 Chrysler TC Maserati.
Oct 17, 2022 at 2:38 PM
Advertisement
Avatar
CARADIODOC
  • CERTIFIED EXPERT
  • 34,306 POSTS
Before you go any further, the battery has to be disconnected to replace the engine. Doing so erases all the learned data in the Engine Computer. All of that is relearned as you drive, without you even noticing, except for "minimum throttle". Until that is relearned, idle speed will be too low. You won't get the normal idle flare-up to 1500 RPMs at start-up, it will tend to stall at stop signs, and the engine may not even start unless you hold the accelerator pedal down 1/4".

To meet the conditions for that relearn to take place, drive at highway speed with the engine warmed up, then coast for at least seven seconds without touching the pedals.

The clue is the engine will continue running if you hold the accelerator pedal down a little. If it still stalls, it could be in theft mode. The clue there is running for two seconds or less. Use the key to lock, then unlock a door to get it out of theft mode.

If neither of those things work, we'll need to use a scanner to view "idle steps" under the "Engine Sensor Data" menu. That will tell us if minimum throttle has been relearned and what the Engine Computer is doing for idle speed.
Oct 17, 2022 at 5:42 PM
Avatar
CAMC61
  • MEMBER
  • 36 POSTS
Thank you so much for the info. Unfortunately, I can't drive the car. It only starts for two seconds and even if I pump or hold gas down it still stalls. I will try the key in door thing and see what happens. Also, when I do the OBD1 check by the flashing in sequence on the dash. I turn the key on and off five times fast and dash light flashes 1and a pause and 2 so 12 then I flashes 5 and 5 that means end of codes. 12 means no codes found.
I'll reply with my findings on door key check.
Oct 17, 2022 at 6:13 PM
Advertisement
Avatar
CAMC61
  • MEMBER
  • 36 POSTS
Thank you so much for info. Unfortunately I can't drive car.It only starts for 2 secs and even if I pump or hold gas down it still stalls. I will try the key in door thing and see what happens. Also when I do the OBD1 check by the flashing in sequence on dash.I turn key on and off 5 times fast and dash light flashes 1and a pause and 2 so 12 then I flashes 5 and 5 that means end of codes. 12 means no codes found.
I'll reply with my findings on door key check
Oct 17, 2022 at 7:11 PM
Avatar
CAMC61
  • MEMBER
  • 36 POSTS
Okay, tried the lock and then unlocked the door and same thing. Car starts revs to about 1500 then shuts off! Very frustrating.
Oct 17, 2022 at 7:12 PM
Avatar
CAMC61
  • MEMBER
  • 36 POSTS
Also, I don't think in 1989 these computers were so sophisticated. All these computers really control is fuel delivery spark and the A/C system. They do monitor, but as far as learning I don't think so.
It has to be something simple. Something missed somewhere..
I know fuel pump and Spark are good or car wouldn't start at all.
It's a mystery.
Oct 17, 2022 at 8:28 PM
Avatar
CAMC61
  • MEMBER
  • 36 POSTS
Okay, I checked volts on coil with key in on position no crank there is 0 volts.
As I crank car and it starts momentarily the voltage is fluctuating anywhere from 1.2v up to 8v and when car stalls with key still on. .21 Vs not even 1 volt..
I don't think this is normal ?
Oct 18, 2022 at 12:03 PM
Avatar
CARADIODOC
  • CERTIFIED EXPERT
  • 34,306 POSTS
Sounds like it's in theft mode. To clarify, when you have electronic fuel injection, there is an electronic provision for adjusting idle speed. GM and Chrysler use the same part for that. Chrysler calls it the "automatic idle speed" motor, (AIS). That is not a regular spinning motor like you would think of. Rather, it's a "stepper" motor with four wires and four electromagnetic coils. The Engine Computer pulses those coils with varying voltages and polarities to rotate the armature slightly. As it rotates, the armature includes a threaded shaft that extends or retracts a pintle valve. That valve opens or closes an air passage around the throttle blade. As that valve opens more, the computer also increases the number of milliseconds the injectors are pulsed open. Together the increased air and fuel increases idle speed.

That AIS motor can be placed to any of 256 positions. Chrysler calls them "steps". Those can be viewed with a scanner, sometimes both as actual and desired, and sometimes just as actual, meaning what the computer thinks it has set it to. For a properly running engine, step 32 is typical. With a single-cylinder misfire on a V-8 engine, you can expect to see it at around step 50 to maintain desired idle speed. One big clue is if you see it at step 0, minimum throttle hasn't been relearned. That's when the computer is doing nothing to control idle speed.

Two things can occur to confuse the issue when reading AIS steps. While pretty rare, it is possible for the AIS motor to become stuck, either from something broken inside or the shaft is gummed up with carbon. To check for that, remove the motor while it's still plugged in, then it can be run in and out with the scanner. It takes a lot of effort, but you can also extend or retract the pintle valve by hand.

The more common failure was carbon buildup in the air passage around the throttle blade. Even though the computer keeps opening the AIS motor / valve more and more, idle speed doesn't increase. In fact, this was a real common cause of stalling due to low idle speed on the Mitsubishi-built 3.0L engines. Happened once to my '88 Grand Caravan. That passage can be cleaned out rather easily with the AIS motor removed. Use a small brush and carburetor cleaner. I never saw that occur on any other engine, and the problem seems to have gone away by the mid to late '90s with better detergents in the gas.

Another thing to be aware of is the position of the AIS motor is not monitored by the computer. It simply looks at the current idle speed, then pulses the motor to rotate it to where it thinks it needs to be, then just assumes it gets there.

Everything related to the AIS motor, its wiring, and the computer controls only has to do with idle speed. Any problem will be temporarily overcome by holding the accelerator pedal down about 1/4". Since that didn't help your problem, we have to look somewhere else.

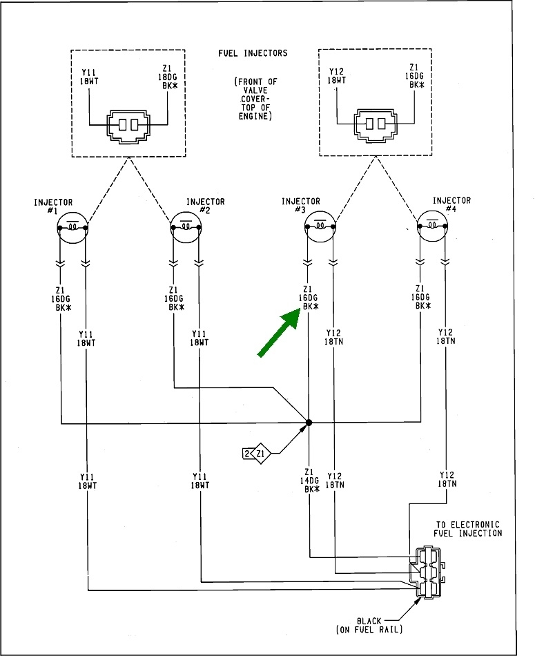
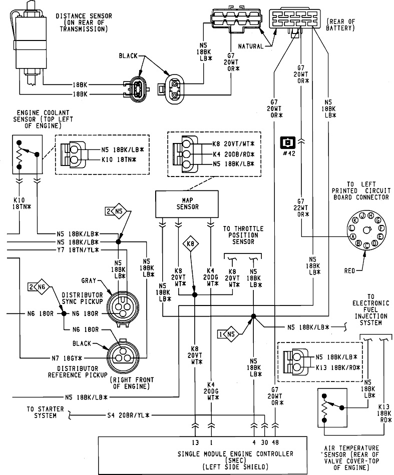
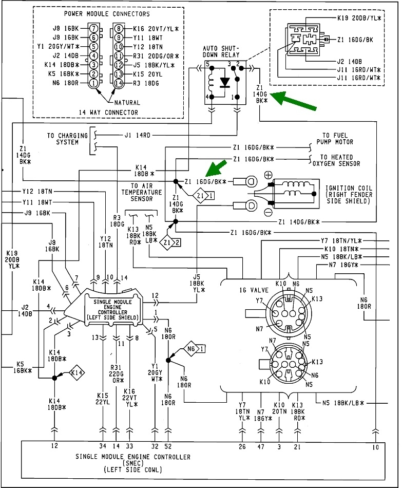
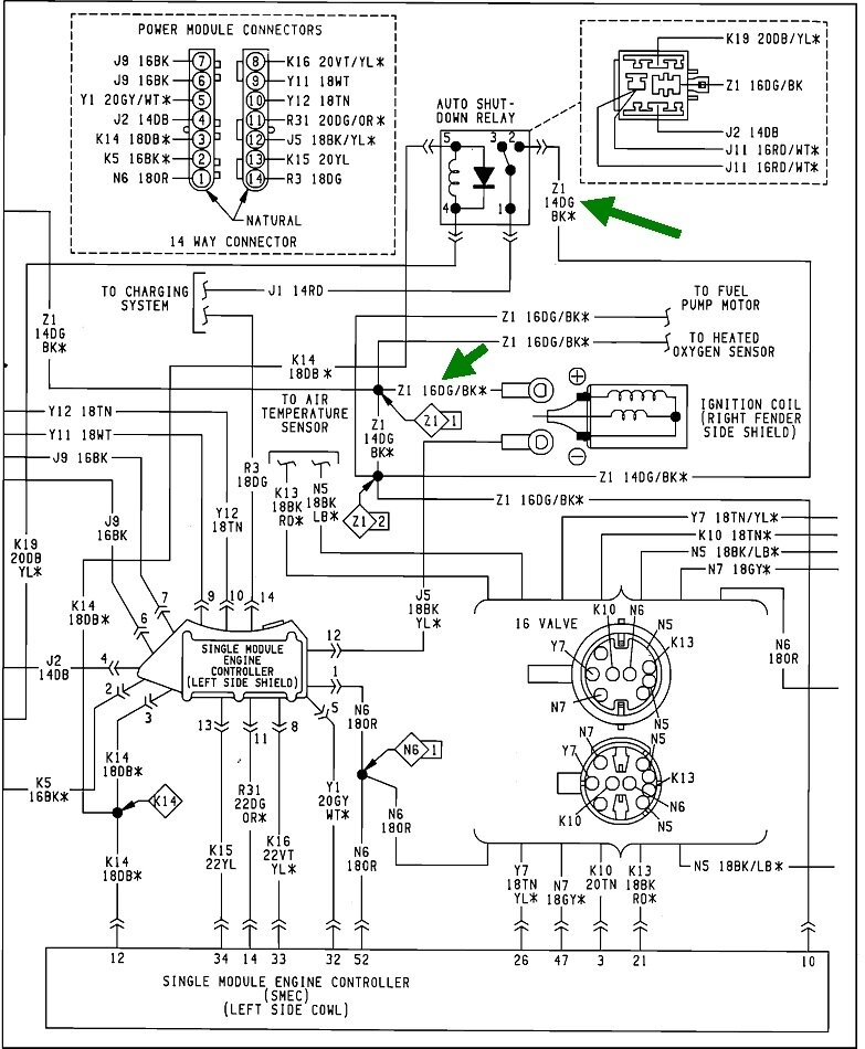
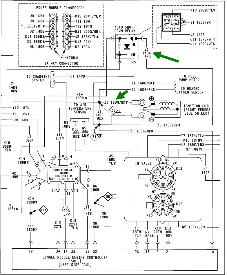
Next, it sounds like you were on the right track when looking at voltages on the ignition coil. The one in question is the positive terminal. 12 volts to the ignition coil(s), injector(s), oxygen sensor heaters, alternator field, and fuel pump or pump relay is switched on through the automatic shutdown, (ASD) relay, (third diagram). The Engine Computer turns that relay on two times. The first is for two seconds when you turn on the ignition switch. That is to get fuel pressure up high enough for starting in case it bled down over days or weeks. That relay gets turned on again during engine rotation, (cranking or running). On newer models it knows that by the signal pulses it gets from the crankshaft position sensor and the camshaft position sensor. On your engine it gets two signals from pick-ups inside the distributor.

This is where I have to tell you more than I know. While this system is identical to what Chrysler used in the late '80s and even the early '90s, the distributor is a little different. The 3.0L used two optical pickups and switched between them at different engine speeds. Failures were extremely rare. Older models used a two-wire magnetic pickup, and in a few instances they used two of them, one for cranking / starting and the other once the engine was running. A failure of the second pickup would cause the symptom you're chasing. Your distributor uses a pair of Hall Effect sensors. Those are special transistors that switch on and off in the presence of a magnetic field. Only one was used on Chrysler 2.2L and 2.5L engines, and they had a very high failure rate. So much in fact that many people carried spares in the glove box. Fortunately, they were inexpensive and easy to replace.

In the '90s, when two sensors were used, a crankshaft position sensor and a camshaft position sensor, both signals had to be present for the ASD relay to remain turned on. If either signal went missing, the computer turned the ASD relay off and the engine stalled. By around the early 2000s, both signals were needed for the engine to start, but after that it would remain running if one sensor failed.

This brings me to your distributor. You have two sensors of the style that had a history of a high failure rate, and I can't find any information on whether both signals are needed for starting and / or for running. I can still get you started, but we really need a scanner to diagnose this. The place to start is by monitoring the voltage again at the ignition coil or the wire that is the same color at any injector. That is the dark green / black wire. A test light is the better choice for this. Most digital voltmeters don't respond fast enough.

For the benefit of others researching this topic, here's a link to some related article, if needed:

https://www.2carpros.com/articles/how-to-use-a-test-light-circuit-tester

https://www.2carpros.com/articles/how-to-use-a-voltmeter

Back-probe through the rubber seal at any injector, or connect the probe to the positive terminal on the ignition coil, dark green / black wire. Have a helper run the ignition switch, or position the test light where you can see it from inside the vehicle. You'll see it light up full brightness for roughly two seconds when you turn the ignition switch to "run", then it will turn off. (You may be able to hear the hum of the fuel pump at the same time). Next, you'll see the test light turn back on when you crank the engine. Here's where it gets tricky. The engine is going to stall after two seconds, but if possible, it could be helpful to see what happens first. If a signal is lost from one of the sensors in the distributor, the ASD relay will be turned off, (test light turns off), and THEN the engine stalls. If the engine stalls for some other reason, that occurs first, then the ASD relay turns off about two seconds later.

The clinker is if the system is in theft mode, the computer will turn the ASD relay off after the engine runs for two seconds, then the engine stalls immediately after that. That makes it hard to know if the relay turned off due to theft mode or loss of a signal. This is where a scanner is the only thing that will help. Chrysler's scanner of that era was the DRB2, (diagnostic readout box, version 2). It required the use of a specific plug-in cartridge. I have one of those but no Maserati-specific cartridge. You can find these on eBay for a reasonable price, but look for a 1994 cartridge with a yellow label to match the color of the service manuals that year. The 1994 "Supercartridge" replaces all the older individual cartridges, and was used for the '95 models as well.

I also have Chrysler's next DRB3 for all of my vehicles. Those work back to '96 or '98 models directly, depending on the year they were made, but with an extra plug-in card they will work back to '94 models or to '83 models, depending on the card. These are on eBay too, but they go for around $2000.00. They first went obsolete on the 2004 Dakota / Durango, and last on some 2008 Jeep models. You may be able to find one for sale at a local independent repair shop. A lot of them bought them because with the extra '94 - '97 card plugged in, the scanner could do emissions diagnostics on any brand of car or light truck sold in the U'S. starting with '96 models.

There's two things to look at on the scanner. First, there's a menu choice for "no start". It shows all the pertinent sensor data, and it lists fuel as "blocked" or "allowed" during cranking. If it shows "blocked" the system is in theft mode. If unlocking a door with the key doesn't help, first try the other door, but suspect broken wires between the door hinges. I don't recall a way to get it out of theft mode with the scanner.

If fuel is allowed,, the next step is to view live engine sensor data and look at the two distributor pickups. When the newer models use a crankshaft position sensor and camshaft position sensor, they are listed right next to each other with a "No" or "Present". They will both be "No" with the ignition switch in the "run" position, but should switch to "Present" as soon as you start cranking the engine. The tricky part here is if one of them is failing or not working, you have to see it switch to "No" first, then the engine stalls and then the other one switches to "No".

The reason for trying to catch which one drops out first is it's real common for one failed sensor to not set a diagnostic fault code to lead you to the cause of the problem. The computer usually needs more time to detect the missing signal, as when a stalled engine is coasting to a stop. For that reason, never assume those sensors or pickup coils are good just because there's no fault code set related to them.

If any of these tests leads you to suspect one of the sensors in the distributor, I'll try to find repair information for you. On most import models and some newer Chrysler models with Mitsubishi engines, the sensors are not available separately, possibly because replacing them is difficult. For those you just replace the entire distributor.

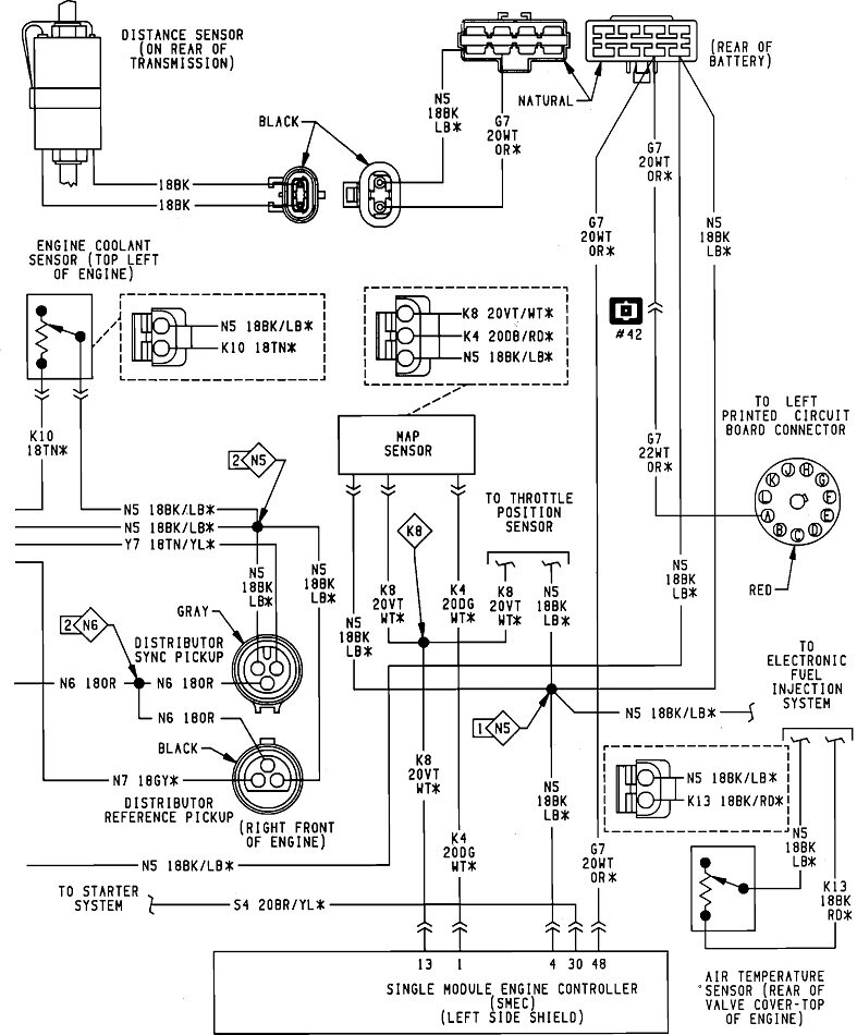
These six diagrams are everything for "Powertrain Management". I should mention too that if any fault codes were set previously, they will be erased if the battery is disconnected or run dead, then that valuable information will be lost. Also, more again for the benefit of others researching this, no fault code ever says to replace a part or that one is bad. They only indicate the circuit or system that needs further diagnosis. When a part is referenced in a fault code, it is only the cause of that code about half of the time. First we have to rule out wiring and connector terminal problems, and mechanical problems associated with that part.

Let me know if this helps and what you find.
Oct 18, 2022 at 2:46 PM
Avatar
CAMC61
  • MEMBER
  • 36 POSTS
That's great info. Thanks so much. I will check all that.. I picked up another coil just in case..
Oct 18, 2022 at 4:06 PM
Avatar
CARADIODOC
  • CERTIFIED EXPERT
  • 34,306 POSTS
About the time I say, "it can't be, . . .", it will be, but it shouldn't be the ignition coil as it wouldn't run for two seconds. That said, I chased an intermittent problem on my '88 Grand Caravan for a year and a half where it would stall only on the hottest days of summer, and only when under a high load. Worst was when it took me over half an hour to nurse it up a steep half-mile long hill, then it ran fine the next two miles to home. It finally quit completely on a winter day and turned out to be the ignition coil. Used coil and no more stalling.

I'll be waiting to see what you find.
Oct 18, 2022 at 4:14 PM
Avatar
CAMC61
  • MEMBER
  • 36 POSTS
Okay, if it is the theft deterrent on car? Isn't there a way to bypass it?
Oct 18, 2022 at 5:05 PM
Avatar
CARADIODOC
  • CERTIFIED EXPERT
  • 34,306 POSTS
Funny you should ask. I've been compiling diagrams for Traveler Computers and alarm systems for Chryslers from the mid '80s to mid '90s. I have a Traveler Computer to repair for someone but I can't figure out which year or model it's from. In looking at the information for your car, I can't find any reference to a theft deterrent system. Around this time it was not an option on the minivans. When it was on the car models, I learned at some Chrysler classes that the theft system lived in the Engine Computer and the Body Computer. This leads to a frustrating problem with an elusive solution.

When your car has factory-installed anti-theft, you can use any Engine Computer and any Body Computer from a salvage yard or any other similar car. If the module you install doesn't have anti-theft programming, it will learn it from the other computer the instant you turn on the ignition switch. That learning can not be undone. If you borrowed that module from a friend's car that doesn't have anti-theft, and yours does, it will self-program to activate the anti-theft function, then, when you put it back, it will teach the anti-theft system programming to his other computer. At that point he will have a crank / no-start due to both modules waiting for a disarm signal that's never coming. The only remedy is to replace both modules at the same time with two that aren't programmed for anti-theft. All new or rebuilt modules from the dealer come with that programming not activated so they'll work in any car with or without the anti-theft system. Once those modules learn, or self-program, to have the anti-theft system programmed, they will still work in any car that has that factory-installed system. I saw a coworker at the dealership struggle with this on a '92 Dynasty, and I ran into it on a '94 Intrepid that Chrysler donated to my community college after a Chrysler instructor was done with. Took almost the entire school year to convince my tool room attendant he had to find two non-anti-theft modules at the same time. That all started after a student asked to borrow the Engine Computer to try in his car. His had anti-theft, so his Body Computer taught that to our Engine Computer, then when put it back in our car, the Engine Computer taught it to the Body Computer.

Now, when looking at the block diagrams for this system on a few different models, they do make reference to an alarm module, but from what I learned in the Chrysler classes, that is the "RKE, (remote keyless entry) module. Unplugging that will only lose the remote key fob functions. That won't disable the rest of the system. In fact, the entire idea is there must not be a simple module to disconnect as that is exactly what a car thief would do, thus making the system worthless and ineffective.

Regardless, since I can't find any reference to anti-theft for your model, I think it's safe to say we have to look at the distributor and its sensor signals. That might involve towing the car to a shop that has a scanner that can access your car's computers. If you want to look for a scanner of your own, a popular aftermarket model is Snapon's Solus Edge. I bought one on eBay for less than half of what a new one would cost, but I haven't tried using it on anything older than a '94 model. For the price, and considering how much it can do, I'd look for the DRB2. The advantage of dealer-level scanners such as the DRB2 and DRB3 is they always do more than the aftermarket scanners do. The advantage to the aftermarket scanners is they are less expensive than the dealer's scanners, but they do it on most car brands and models.

Update: I just looked on eBay and was surprised to see the DRB2s are going for twice what I expected, and there are two Snapon scanners for less than $1000.00. One has been updated to 2021 models.

For your needs, you also might consider a Snapon MT2500, commonly known as the "red brick". There were tons of them sold, but I have no experience with them. They do require two cartridges. You'd have to ask if they will support your car model. Another thought is a scanner by Autel, found at Harbor Freight Tools. They look very impressive, and I've never heard of a complaint, but I also have never used one.
Oct 18, 2022 at 6:14 PM
Avatar
CAMC61
  • MEMBER
  • 36 POSTS
Okay, I also read that the 89 didn't have the theft deterrent system. They started that on the 90 and above. But there are signs of an aftermarket Alarm on this car that may have been butchered by the last owner.
It does have a very small red light on center console by shifter. So, I'm assuming someone put it in years ago..
Under the dash is some wires cut.
So, whatever it is most likely interfering with the spark on car.
Oct 18, 2022 at 7:23 PM
Avatar
CAMC61
  • MEMBER
  • 36 POSTS
I do have a few scanners a Autel and a launch, but I know there's a diagnostic plug in engine compartment that is for OBD1 how would I connect my OBD2 ? I did the 5 times on off ignition and all the dash flashed was 55 for no codes stored.
Oct 18, 2022 at 7:29 PM
Avatar
CARADIODOC
  • CERTIFIED EXPERT
  • 34,306 POSTS
OBD 1 and 2 are totally different systems. OBD 2, (on-board diagnostics, version 2) started on all '96 models. It was an attempt to standardize the language computers use to talk back and forth to each other, among all car manufacturers. As such, it became more advantageous for aftermarket scanner manufacturers to design their equipment to work on OBD2 systems since it worked on all car models. With OBD1, each manufacturer had their own system, so the aftermarket designers had to figure out each one of them. That meant developing and producing a lot of different versions of software. That made the cost of OBD2 scanners quite reasonable, but it left the OBD1 users behind.

The data link connector, (test port) is the same for all vehicles with OBD2, and is always in the same area, under or near the steering column. With OBD1, the plug can be anywhere, and each manufacturer's is different.

Chrysler's DRB2 is an OBD1 scanner. Their DRB3 is for OBD2 Chrysler vehicles only, but if you plug in the extra "Supercard 2", it converts it to work on '94 - '97 Chrysler models, and it can do emissions-related tests on other brands. If you plug in the extra "Supercard 1", the scanner works on all Chrysler models from '83 through '93. That scanner still works like normal on OBD2 vehicles if either Supercard is left plugged in.

If an aftermarket scanner is capable of communicating with OBD1 vehicles, they usually use a different cable with one that you must choose the right adapter plug and connect that to the cable. The only aftermarket scanner I've used is Snapon's Solus Edge. With that one, if you select an OBD1 vehicle, a message pops up instructing you to change the cable. The correct cable has a resistor built in that the scanner sees. That's what tells it the right cable is being used.
Oct 20, 2022 at 5:59 PM