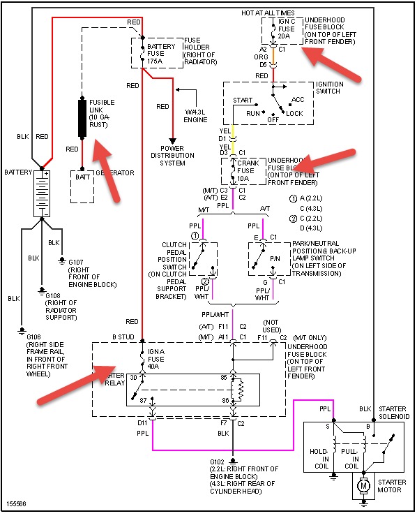
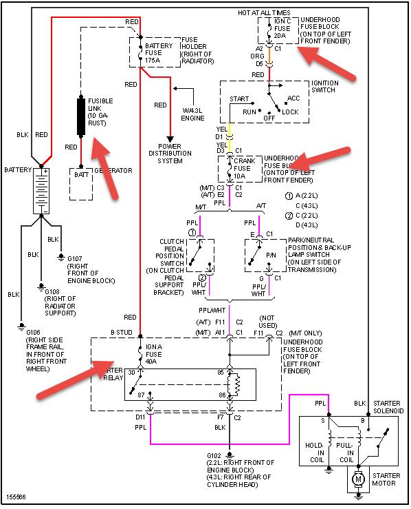
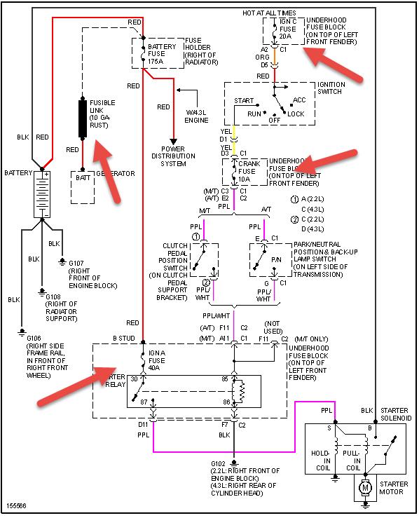
i was going to tack weld new corner pieces on the cab & a new btm. for the trd door. i screwed the pieces in place & then hooked the ground for the welder to the springs (leaf). i couldn't get a spark so i moved the ground to the door latch; still no spark. I DID NOT DISCONNECT THE BATTERY GROUND, which i've now been told i should have done. since then the truck has been hard to srart & there are times i have to jump it in order to start. it doesn't take much of a jump but for the last two days that is the only way to get going. once started it is fine as long as u don't turn it off. Apparently I've fried something but where do I start looking; fuses, alternator, starter?????
Mar 2, 2014 at 12:06 PM
