secondary air pump location?

2002 CHEVROLET S-10
110,000 MILES • 4 CYL • 2WD • MANUAL
Avatar
LUNNSWORLD
  • MEMBER
  • 1 POST
location of air pump on the truck listed above 2.2l. also is there a fuse for this, if so it's not marked clearly on the fuse cover. I have a engine code of P0410. thanks
Jan 2, 2011 at 6:30 PM
Advertisement
Avatar
STRAILER
  • CERTIFIED EXPERT
  • 53,854 POSTS
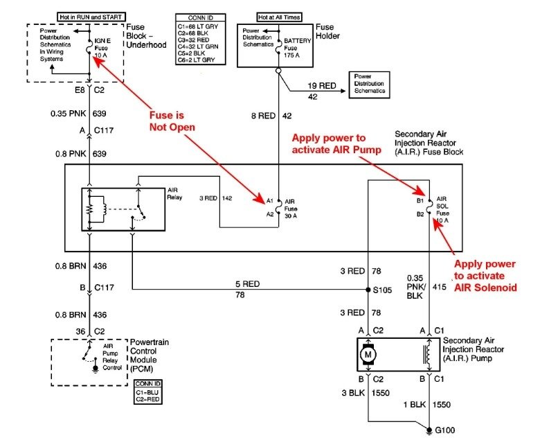
The secondary air pump is located under the hood on the passengers side. Check out the diagrams (below). Let us know what happens and please upload pictures or videos of the problem.
Dec 17, 2020 at 5:16 PM
Avatar
COFFEEBOY2
  • MEMBER
  • 1 POST
Computer problem
2000 Chevy S-10 Four Wheel Drive Manual 140000 miles

My s10, with the zr2 package has an engine code that says secondary air pump malfunction, I have pretty much checked the wires and connections, checked the 30 amp and 10 amp fuse behind the battery and all checked OK, when I start the engine the pump located under the radiator will not come on, how ever, you connect it to the trucks battery and the pump will still come on, does the pump run all the time, or just some of the time? If the pump was the problem would it come on with a battery connected to it and still be faulty?, Any help with this would surely be appreciated, Thank you.
Dec 17, 2020 at 5:17 PM (Merged)
Advertisement
Avatar
HMAC300
  • CERTIFIED EXPERT
  • 48,601 POSTS
these systems have a relay that will be probably in the underhood electrical center. The VCM- vehicle control module supplies a ground to turn on the relay and pump. Do the easy stuff first, change the relay and see if it works or not. The secondary system only works at start up and deceleration. If it still doesn't work after the relay change then you'll have to see if the relay is getting power and whether or not it is getting ground from the module/computer. Which means you'll probably have to have a pro look at it.
Dec 17, 2020 at 5:17 PM (Merged)
Avatar
MLONG98
  • MEMBER
  • 79 POSTS
I am still somewhat new to the mechanic world, so there is a lot i do not know. I just bought an air pump yesterday, and it will be in this morning. I was hoping to see if there is any special tricks or whatever to replacing this? Are the pulleys pressed on to the air pumps?
Dec 17, 2020 at 5:17 PM (Merged)
Avatar
ASEMASTER6371
  • CERTIFIED EXPERT
  • 52,796 POSTS
Good morning,

No, it is easy. The pulley bolts on the pump.

I attached a procedure for you below. You should be good. If you have any further questions, feel free to respond.

Roy

AIR PUMP, REPLACE

Except 4-119 Engines

1. Mark and remove air pump pulley.
2. Disconnect air hoses and vacuum line from diverter valve. On models with a remote diverter valve, disconnect air hose from pump.
3. Remove pump mounting bolts and the pump. If pump is being replaced, transfer diverter valve to new pump.
4. Reverse procedure to install, noting the following:
a. Ensure that centrifugal filter is properly seated on pump hub.
b. Torque pulley mounting bolts to 10 lb ft evenly.
c. Adjust drive belt tension to specifications.
Dec 17, 2020 at 5:17 PM (Merged)
Avatar
MLONG98
  • MEMBER
  • 79 POSTS
Seems pretty easy, thank you! I ask the same question with things i haven't done, rather be prepared.
Dec 17, 2020 at 5:17 PM (Merged)
Avatar
ASEMASTER6371
  • CERTIFIED EXPERT
  • 52,796 POSTS
Yep. Good luck

Roy
Dec 17, 2020 at 5:17 PM (Merged)
Avatar
MLONG98
  • MEMBER
  • 79 POSTS
So I pulled the diverter valve off of the old smog pump, and where the removable filter is, a bunch of metal pieces and plastic like items fell out. not sure if there's anything inside of the diverter valve that can fall apart like that, or if that stuff came from my smog pump.
Dec 17, 2020 at 5:17 PM (Merged)
Avatar
ASEMASTER6371
  • CERTIFIED EXPERT
  • 52,796 POSTS
It sounds like the pump vanes. Cleanout the lines and make sure you got them all out.

Roy
Dec 17, 2020 at 5:17 PM (Merged)
Avatar
WRENCHMANJIM5709
  • MEMBER
  • 2 POSTS
My computer posted a code of 410 and I repalced the electric air pump but the code continues to come up even after clearing it. Could the O2 Sensors
be causing the code to appear? Or couldt the pump be seeing some type of electrical intermitt signal? This is 2001 S-10 with a 4.3
Dec 17, 2020 at 5:17 PM (Merged)
Avatar
2CARPRO JACK
  • CERTIFIED EXPERT
  • 11,533 POSTS
Secondary air system is referring to the check valves on the exhaust where the air pump lines connect. They are supposed to be check valves, but they burn up and let exhaust back the wrong way
Dec 17, 2020 at 5:17 PM (Merged)
Avatar
KARM2U
  • MEMBER
  • 2 POSTS
I just recently purchased a Chevy S10 with 116,000 miles, standard transmission for my son. It failed the emission test on "Secondary emission". The mechanic did a diagnostic test ($100) and told us that The AIP Pump fuse is blown. Found water in the AIP pump assembly and the AIR pump failed. He said he found factory service bulletin to verify AIP pump failure and recommends a new air pump for the cost of labor and parts at $598. I feel after the price of the diagnostic test that took all of 10 minutes he's scamming us. Could it just be the fuse needs to be replaced? Or could another filter be causing the emission test to fail?
Dec 17, 2020 at 5:17 PM (Merged)
Avatar
CHEVY22
  • CERTIFIED EXPERT
  • 1,375 POSTS
im going to touch this one gently, there is and has always been issues with gm airpumps , if the fuse is blown its blown for a reason , an internal failure of the air pump or wiring , but more than likely the pump is bad , as far as getting ripped off i say no it takes more than most people know to do this job or they would fix their own cars , but most people dont have a seven thousand dollar diag scanner , and monthly access fees for info and 50 grand in tools ,and years of experience to properly diagnose and repair a vehicle , a wise shop owner of 35 years once told me that we as techs work our whole lives around cars that dont pay for what we have learned, or for the abuse we put our body and minds through, give your guy a break he sounds honest and picked up the problem quickly and the price sounds fair

thanks

jim
Dec 17, 2020 at 5:17 PM (Merged)
Avatar
KARM2U
  • MEMBER
  • 2 POSTS
Actually Jim, and I'll be gentle; we took it to another mechanic who changed out the O2 sensor and the truck passed the emission test!! So my "gut" instinct was right.
Dec 17, 2020 at 5:17 PM (Merged)
Avatar
MONSTERQIQW
  • MEMBER
  • 11 POSTS
Check to see if the air pump works.Run two jumper wires from the negative and postive side of the battery directly to the air pump. You should hear it cut on,if it does'nt,there is your problem.The o2 sensor will be another code,if it has failed.If the air pump has failed it has gotten moisture in it and shorted it out.Put a hole in the bottom of the new air pump before you put it back on to let the moisture out,and change the air pump check valve at the same time, or you will get the same code over and over.
Dec 17, 2020 at 5:17 PM (Merged)
Avatar
MONSTERQIQW
  • MEMBER
  • 11 POSTS
Do it yourself.It is not a complicated job.
Dec 17, 2020 at 5:17 PM (Merged)
Avatar
MONSTERQIQW
  • MEMBER
  • 11 POSTS
Go to amazon or your local Auto Zone.The part should be relatively cheap.AGAIN it is an easy do it yourself job
Dec 17, 2020 at 5:17 PM (Merged)
Avatar
TRACYHALFPINT
  • MEMBER
  • 1 POST
I have a 2001 Chevy S-10 and i had to take it to the dealership because it has a code on it for the smog pump but i had just replaced it so i replaced it again and it burnt up,i have replaced everything so i don't know whats making it burn the pumps up,could i straight wire the pump to make it clear the code off or what?I just need it to pass inspection and i dont know what else to do.Thanks Tracy
Dec 17, 2020 at 5:18 PM (Merged)
Avatar
JDL
  • CERTIFIED EXPERT
  • 16,098 POSTS
What was the actual code number? If you had the pump replaced, take it back and tell them, you still have a problem. Who did the work on your vehicle? Did the dealership diagnose the problem? I don't mean the code, did they diagnose the system?
Dec 17, 2020 at 5:18 PM (Merged)
Avatar
AL514
  • CERTIFIED EXPERT
  • 5,464 POSTS
Hello, here is the location of the air pump and fuse. The main failure of these pumps is moisture getting into the air tube, then into the pump. Make sure to remove the piping and check for water intrusion and there is a check valve also on the piping. Be sure it's not stuck open. There is also a technical service bulletin I included.
Dec 17, 2020 at 5:19 PM