Trunk will not open with the fob or the switch

2002 VOLKSWAGEN BEETLE
120,000 MILES • 1.8L • 4 CYL • 2WD • AUTOMATIC
Avatar
JOSH MISKAR
  • MEMBER
  • 2 POSTS
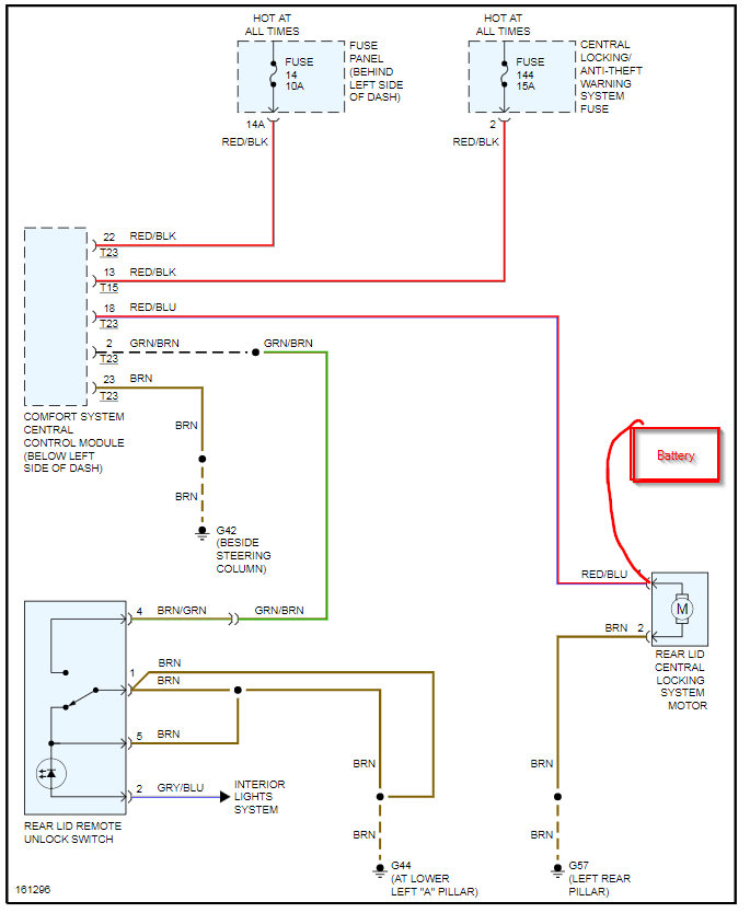
I have replaced the latch, actuator, wiring harness, and switch. When I press the button on the fob the lights blink. I have 10.78v at the actuator that goes to zero when I push the button. I have about the same voltage on the connector at the switch in the door. Nothing happens to the voltage when I press the button on the fob at the door. Is this a relay problem? Where is the relay panel in a beetle?
May 11, 2021 at 11:41 AM
Advertisement
Avatar
KASEKENNY
  • CERTIFIED EXPERT
  • 18,907 POSTS
Just to be sure what you are seeing. You are testing voltage at the actuator and when you press the button on the fob it goes to zero but does not open. Then when you test the same voltage at the switch it does not drop to zero when you press the fob button?

If this is the case then that is correct as the comfort system control module sends voltage directly to the trunk switch when using the fob and the switch is not included in that.

If you have voltage at the actuator but it is not working then lets try and jump 12 volts from the battery to the actuator and see if this makes it work. The fact that it has less then 11 volts may be your issue.

However you need to first make sure you have 12 volts on the battery.

Let us know if you have questions on this.
May 13, 2021 at 4:44 PM
Avatar
JOSH MISKAR
  • MEMBER
  • 2 POSTS
I tested the battery this morning and it is 12.35v. I jumped the actuator from a battery and it operates. Looks like a new comfort control module. thanks for your help.
May 14, 2021 at 8:32 AM
Advertisement
Avatar
KASEKENNY
  • CERTIFIED EXPERT
  • 18,907 POSTS
Sounds great. Thanks for the info. The only other possible cause would be a wiring issue that is causing the voltage drop. So I would just do a voltage drop test on that wire which is pretty easy.

Just put your meter leads on the wire at the control module and the other at the actuator. Then operate the lock and there should not be much voltage on that wire. If you have over a volt then the wire is the issue.

Otherwise it is the module which is what I suspect it is as well.
May 15, 2021 at 6:13 PM