Hi team,
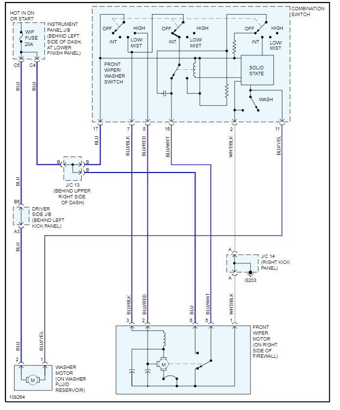
2021 Toyota Corolla Fielder (Model... TA - ZZE122G - AWMEK)
Wipers won't turn off. Having read some of the other advice, I have removed the fuse, which has stopped them.
So, assume this would indicate failed/faulty switch?
Is this likely the case?
And if yes, advice please on where/how to access the switch and perform the replacement
Thanks in advance.
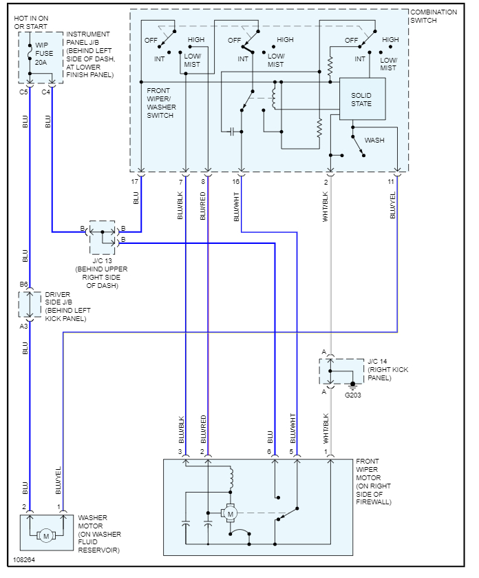
2021 Toyota Corolla Fielder (Model... TA - ZZE122G - AWMEK)
Wipers won't turn off. Having read some of the other advice, I have removed the fuse, which has stopped them.
So, assume this would indicate failed/faulty switch?
Is this likely the case?
And if yes, advice please on where/how to access the switch and perform the replacement
Thanks in advance.
Jun 28, 2023 at 1:41 AM



