This is a friends car and my first time to touch a nissan.Supplied direct battery voltage to both fans, one was not running at all, the other one is running slow and rough.
Replaced both fan anyway. When I checked for battery voltage in both fan connectors, I get none.
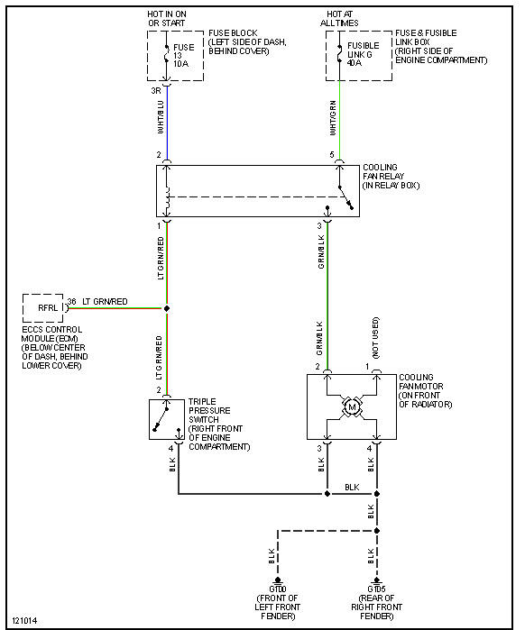
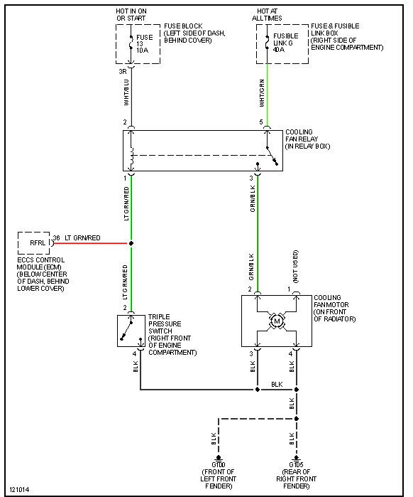
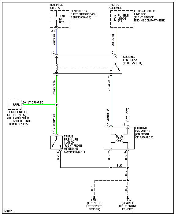
1. Can somebody help me to find a free wiring diagram for the condenser fans.
2. Location of specific relay/s and fuse/s related to the operation of the fans?
Thanks in advance pros.
Replaced both fan anyway. When I checked for battery voltage in both fan connectors, I get none.
1. Can somebody help me to find a free wiring diagram for the condenser fans.
2. Location of specific relay/s and fuse/s related to the operation of the fans?
Thanks in advance pros.
Jul 12, 2013 at 11:15 AM
