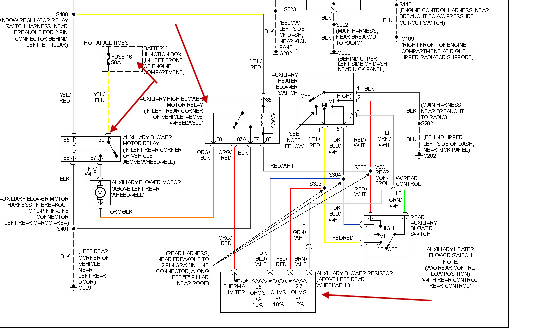
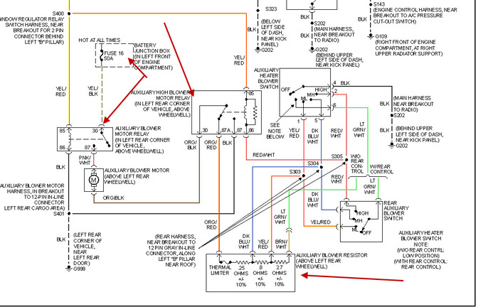
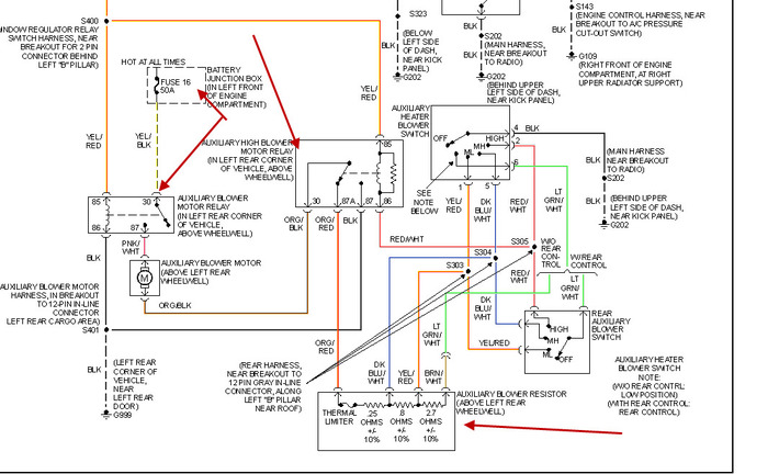
i have a 2001 ford e-450 Diesel -V8 got cold air in front and hot air in the back just fixed it and cant get the air cold in the back agine there are 3 fans on the out side and thay are not working do thay have to work for the back air ?
Mar 24, 2012 at 9:29 PM

