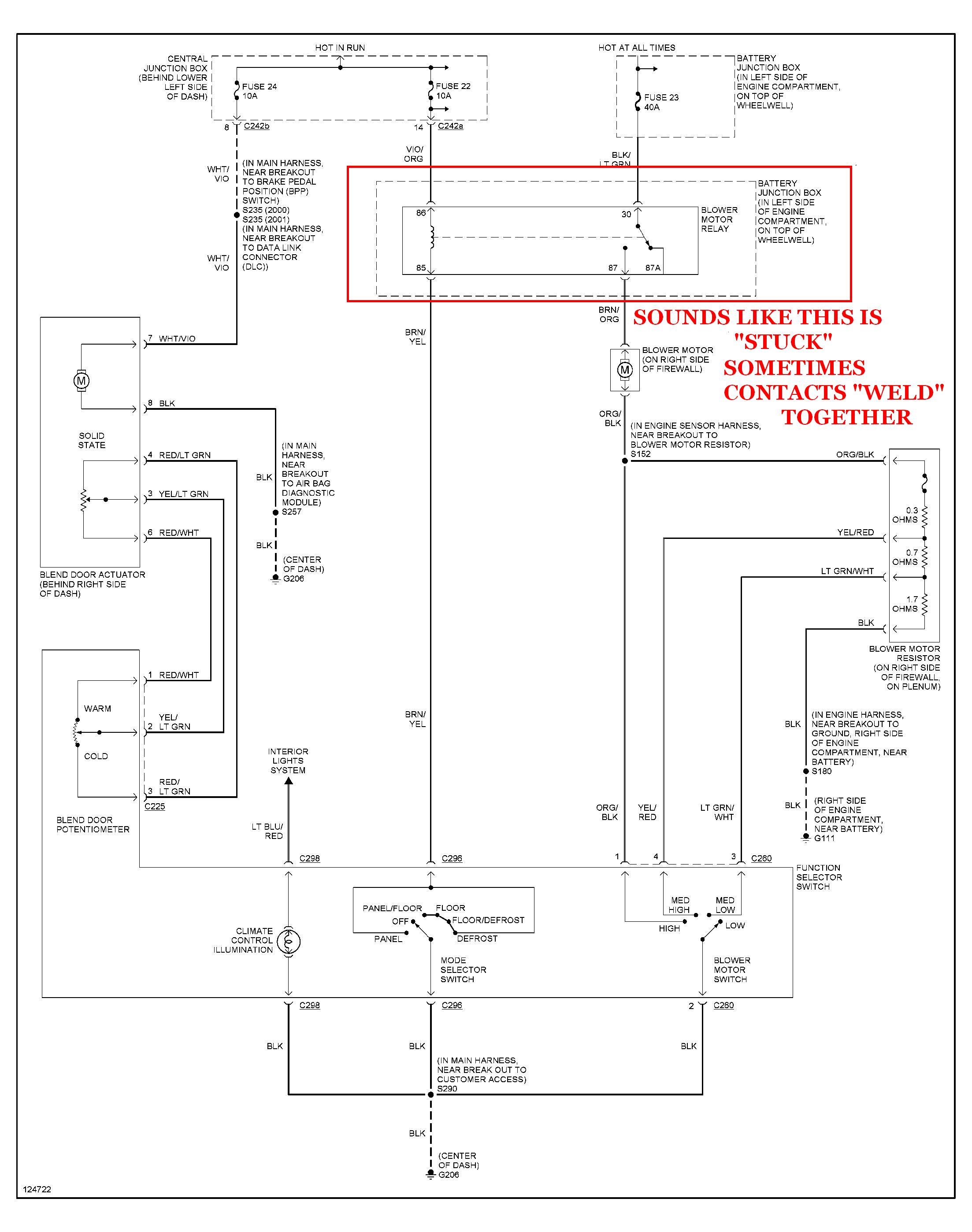
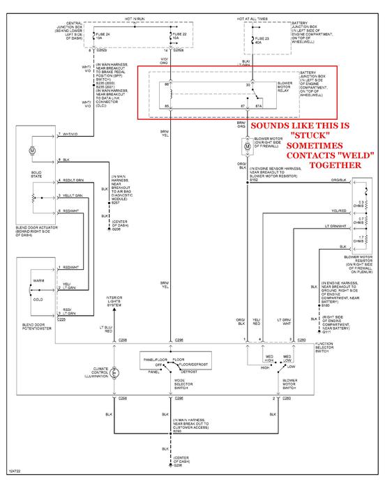
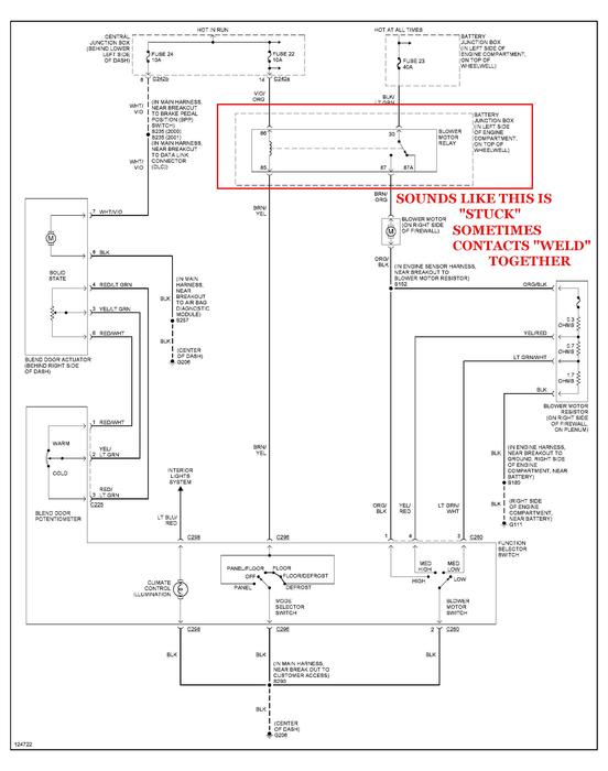
The blower motor stays on with out the key in the ignition. The battery then drains also... Just got a new battery and there is a clicking noise under the steering wheel column. I have seen others post on the same problem but have not seen the answer posted anywhere...
Mar 4, 2013 at 1:26 AM
