vacuum line diagrams

2001 CHEVROLET BLAZER
156,000 MILES • 4.3L • V6 • 4WD • MANUAL
Avatar
RRMAGG06
  • MEMBER
  • 1 POST
There is a vacuum hose coming from the manual transmission area into the engine compartment that is loose. I cannot find where it's supposed to go to.
May 3, 2015 at 8:14 AM
Advertisement
Avatar
CJ MEDEVAC
  • CERTIFIED EXPERT
  • 11,004 POSTS
Knowing a whole bunch more about jeep cjs than yours

Are you sure it's not a "vent" for one of the drive train components (it might even have a plastic-like cap over the loose end where fresh air can enter?

Other than that

I did go into "prodemand"

I found "only" 2 vacuum diagrams that showed up for a 4.3l

They are at the bottom

The medic
Jun 3, 2019 at 6:20 PM
Avatar
KASEKENNY
  • CERTIFIED EXPERT
  • 18,907 POSTS
I attached the diagrams for the transfer case and the emissions system. Let us know if you need more info. Thanks
May 26, 2020 at 5:23 PM
Advertisement
Avatar
MOOSE1752003
  • MEMBER
  • 1 POST
Hi, I need to replace all vacuum lines on my blazer due to age and deterioration. I would appreciate it if you could supply me with a routing diagram for vacuum lines as I've had to remove and plug a couple of the the lines and am now not sure of the routing. Thank you, Mark
Sep 8, 2020 at 11:26 AM (Merged)
Avatar
CARADIODOC
  • CERTIFIED EXPERT
  • 34,306 POSTS
Here are the vacuum diagrams our manuals show. If you done see what you need here you may want to try the dealer
Sep 8, 2020 at 11:26 AM (Merged)
Avatar
RICKYJOE99
  • MEMBER
  • 1 POST
I've got some vacuum lines off and don't know where they go. Can you help me?
Sep 8, 2020 at 11:27 AM (Merged)
Avatar
BMDOUBLE
  • CERTIFIED EXPERT
  • 1,139 POSTS
Here you go, hope this helps! Check out the diagrams (Below). Please let us know if you need anything else to get the problem fixed.
Sep 8, 2020 at 11:27 AM (Merged)
Avatar
CLOVER12
  • MEMBER
  • 3 POSTS

I need a vacuum diagram from the transfer case forward
Sep 8, 2020 at 11:27 AM (Merged)
Avatar
SERVICE WRITER
  • CERTIFIED EXPERT
  • 9,123 POSTS


https://www.2carpros.com/forum/automotive_pictures/30961_vac_1.jpg

Sep 8, 2020 at 11:27 AM (Merged)
Avatar
CLOVER12
  • MEMBER
  • 3 POSTS
I need to know where the vacuum lines go from the transfer case one i know goes to the actuator and one to the canister on the hood where does the third one go to
Sep 8, 2020 at 11:27 AM (Merged)
Avatar
LLHOCH
  • MEMBER
  • 1 POST
Heater problem
1997 Chevy Blazer 6 cyl Four Wheel Drive Automatic
----------------------------------------------------------------
I can not figure out where the vacuum hose that runs
the door in the heater system to trip from defrost to
panel vents. I was checking the vacuum hose under the hood and the hose came off from somewhere and i
have looked and looked but can not find a place to connect hose
Sep 8, 2020 at 11:27 AM (Merged)
Avatar
SWILLIAMS
  • CERTIFIED EXPERT
  • 597 POSTS
Do you mean you have a loose vacuum line under the hood and are looking for it's connection? If yes post the location where it comes out of the fire wall and I'll look it up. I've got a 97 myself, but there are a few lines under there.
Sep 8, 2020 at 11:27 AM (Merged)
Avatar
BJCHARLE
  • MEMBER
  • 2 POSTS
1996 Chevy Blazer 6 cyl Four Wheel Drive Automatic

I was just wondering if the vacuum hose was a normal rubber hose or something different
Sep 8, 2020 at 11:27 AM (Merged)
Avatar
MIKE H R
  • CERTIFIED EXPERT
  • 3,094 POSTS
the vacuum hose is like any other one you can buy in a store. there are cases where there is pressure involved and those hoses are made heavier.
Sep 8, 2020 at 11:27 AM (Merged)
Avatar
DANVONBEHREN
  • MEMBER
  • 2 POSTS
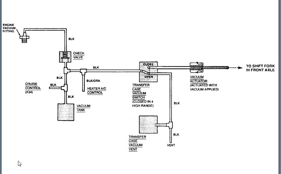
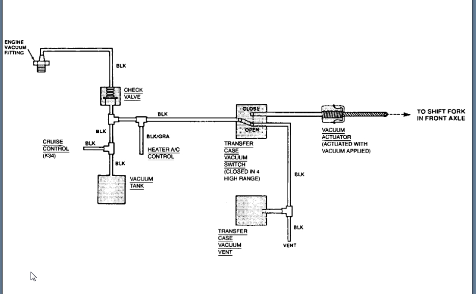
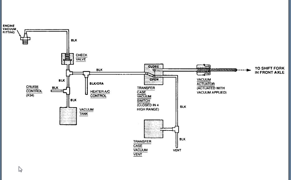
there are 3 vacuum lines that run from the top of the tranny,what are they and were do they go?
Sep 8, 2020 at 11:27 AM (Merged)
Avatar
2CARPRO JACK
  • CERTIFIED EXPERT
  • 11,533 POSTS
They are for the transfer case. Heres the diagram


https://www.2carpros.com/forum/automotive_pictures/1639_blazer_3.jpg

Sep 8, 2020 at 11:27 AM (Merged)
Avatar
DANVONBEHREN
  • MEMBER
  • 2 POSTS
can you tell me where on the engine point (a) connects to.
this is a 1996 v 6 4.3 4x4 engine came out of 2 wheel drive vehicle
thank you
Sep 8, 2020 at 11:27 AM (Merged)
Avatar
2CARPRO JACK
  • CERTIFIED EXPERT
  • 11,533 POSTS
The vacuum port on the back of the intake plenum, near the distributor
Sep 8, 2020 at 11:27 AM (Merged)
Avatar
ROOSTER36
  • MEMBER
  • 2 POSTS
I am replacing a motor in my buddy's blazer, and need a diagram of the entire motor. Anyone know where I can find one?
Mar 29, 2021 at 11:28 AM (Merged)
Avatar
BLUELIGHTNIN6
  • CERTIFIED EXPERT
  • 16,542 POSTS
what exactly you need diagram for? vacuum lines, ground wiring, ...etc..?? not really sure what you need but below are couple of pics for the engine..


https://www.2carpros.com/forum/automotive_pictures/261618_Graphic_276.jpg


https://www.2carpros.com/forum/automotive_pictures/261618_Graphic2_34.jpg

Mar 29, 2021 at 11:28 AM (Merged)
Avatar
ROOSTER36
  • MEMBER
  • 2 POSTS
Thanks so much. This helped tremendously. I still have a couple of hoses that I'm not sure of, but I don't know if they would have a super detailed diagram of those.

Thanks again.
Mar 29, 2021 at 11:28 AM (Merged)