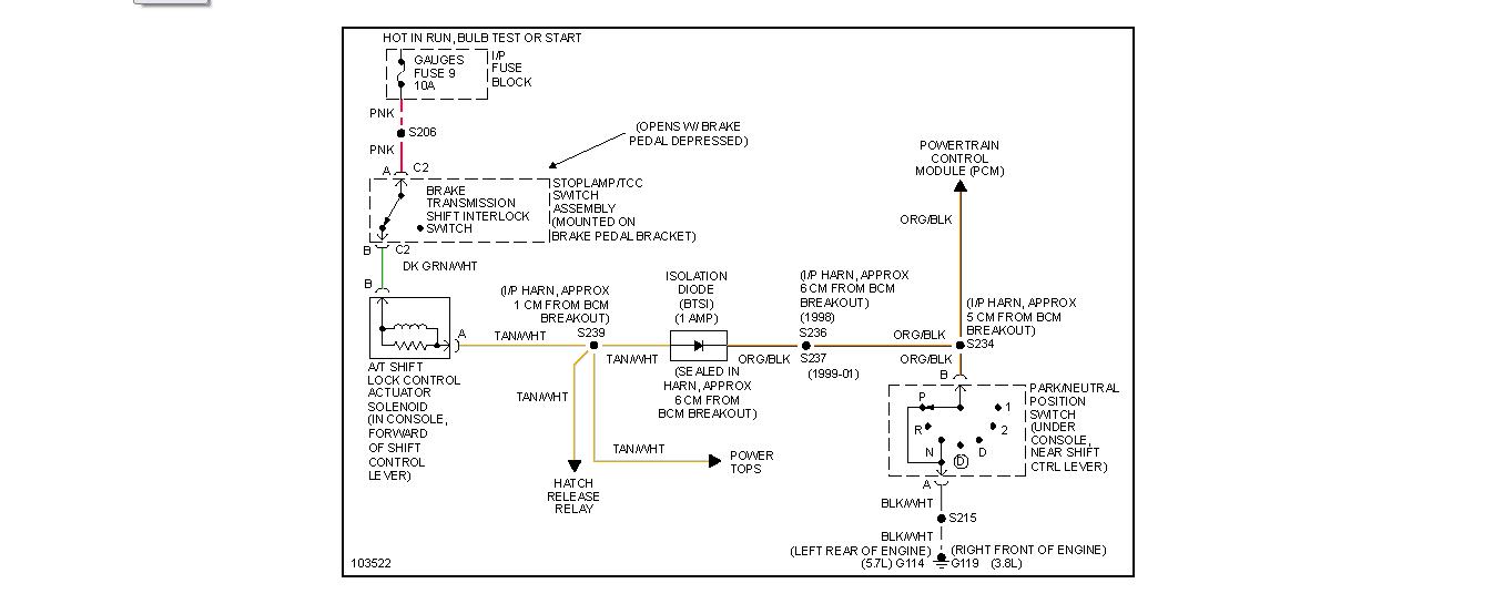
I am not the most mechanically smart person, although I will try my best to clearly state and ask about my problem. I have a 2000 Pontiac Firebird 3.8l v6 automatic transmission about 118k miles. Everything is stock. My problem is that the stick shift will not move up to the park position. It goes to reverse and every other gear, but no amount of force pressure can move it to park (almost like something inside the stick or gears is blocking the movement).
This happened not too long back, I never thought too much of it nor really had the time to check it out thoroughly until recently I decided to try and research the problem and fix it. In order to "park" my car I now just put my car in neutral with the parking brake on and it seems to work fine for the time being. Anytime I try to move the shifter from any other position to park I can push it up to the reverse position but cannot push upwards any further.
I contacted a local mechanic about the problem to which he told me it was the transmission which probably needed fixing/replacement. Well to say the least his suggestion seemed kind of drastic, I mean I have never noticed any signs of transmission failure. I don't know whether to trust his word or if he just wants my business. The car still shifts smooth as butter while driving, I can still take my key in and out as well as still use braking fine. As mentioned I have never noticed any previous signs of transmission failure. I wanted to get some second opinions on the matter so I have asked a few friends who have good knowledge of vehicles. They have suggested some more likely possibilities such as: a faulty brake interlock safety switch, worn and compressed spring in shifter, shift linkage, shifter cable, even as far as a loose screw or debris in the shifter blocking from parking. Please help with any suggestions as to what It likely could be or sound like. Is it fixable myself or would I need to take it to a mechanic?
This happened not too long back, I never thought too much of it nor really had the time to check it out thoroughly until recently I decided to try and research the problem and fix it. In order to "park" my car I now just put my car in neutral with the parking brake on and it seems to work fine for the time being. Anytime I try to move the shifter from any other position to park I can push it up to the reverse position but cannot push upwards any further.
I contacted a local mechanic about the problem to which he told me it was the transmission which probably needed fixing/replacement. Well to say the least his suggestion seemed kind of drastic, I mean I have never noticed any signs of transmission failure. I don't know whether to trust his word or if he just wants my business. The car still shifts smooth as butter while driving, I can still take my key in and out as well as still use braking fine. As mentioned I have never noticed any previous signs of transmission failure. I wanted to get some second opinions on the matter so I have asked a few friends who have good knowledge of vehicles. They have suggested some more likely possibilities such as: a faulty brake interlock safety switch, worn and compressed spring in shifter, shift linkage, shifter cable, even as far as a loose screw or debris in the shifter blocking from parking. Please help with any suggestions as to what It likely could be or sound like. Is it fixable myself or would I need to take it to a mechanic?
Jul 15, 2012 at 4:27 AM
