☰
Login
Join
×
Home
Answered Questions
Repair Topics
Repair & Service Guides
Popular Questions
Warning Lights
Trouble Codes
How It Works
Testing / Diagnostics
Symptoms
Videos
Login
Become a Member
Home
Honda
Passport
Exterior Light
Brake Light
REPLACE/REMOVE
2000 HONDA PASSPORT
160,222 MILES
ANONYMOUS
MEMBER
1 POST
FOLLOW
I want to replaced stop light left side
Jan 14, 2013 at 8:41 PM
Advertisement
DRCRANKNWRENCH
CERTIFIED EXPERT
3,380 POSTS
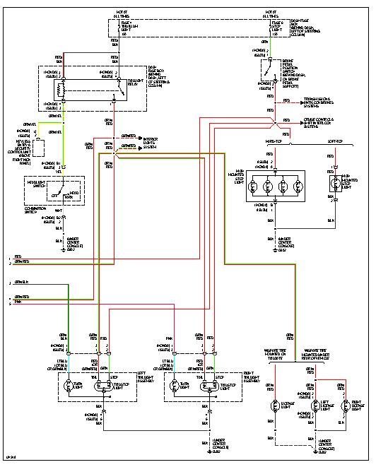
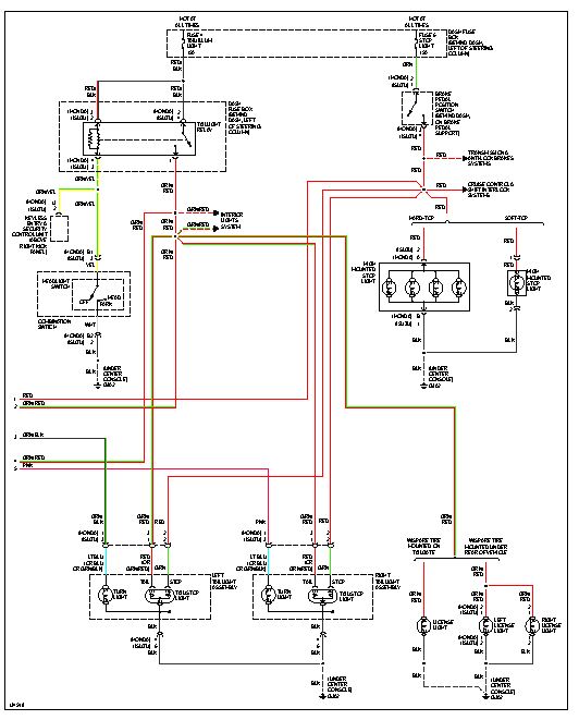
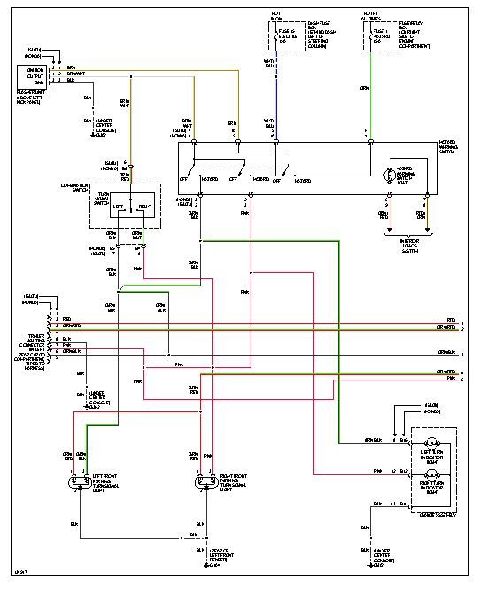
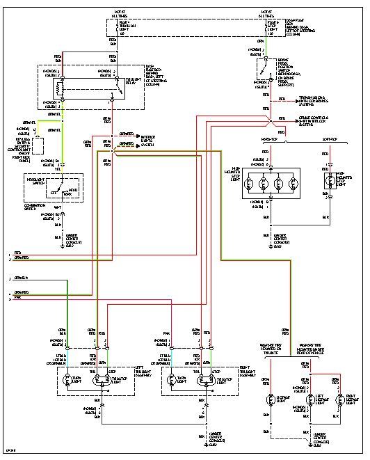
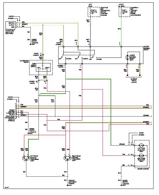
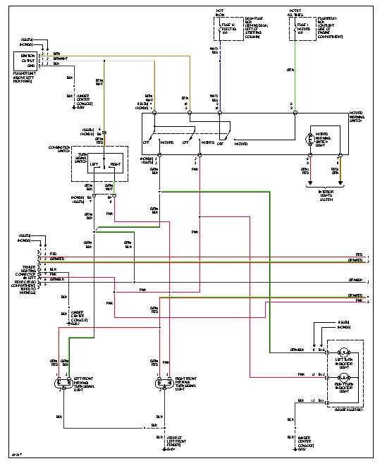
To remove the assembly move the carpet from the rear brakelight area. Then you can access the retaing screws/bolts. It will then come out. I am attaching wiring diagrams just in case you need them.
Images (Click to enlarge)
Jan 14, 2013 at 10:26 PM