2000 Ford F-350 elctrical issues

2000 FORD F-350
197,000 MILES
Avatar
CHRISLB
  • MEMBER
  • 1 POST
When I turn the key to start the truck I got power but the starter dosent do anything so I jump the solinod and the truck starts and runs fine both solinods have been replaced where do I go from there
Sep 3, 2013 at 7:13 PM
Advertisement
Avatar
CJ MEDEVAC
  • CERTIFIED EXPERT
  • 11,004 POSTS
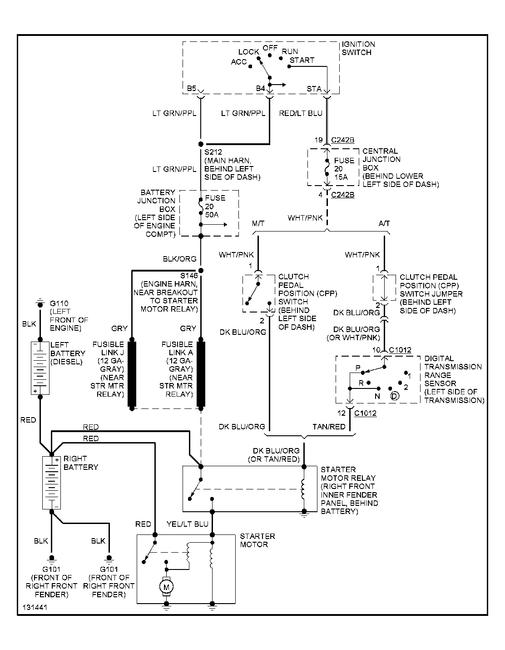
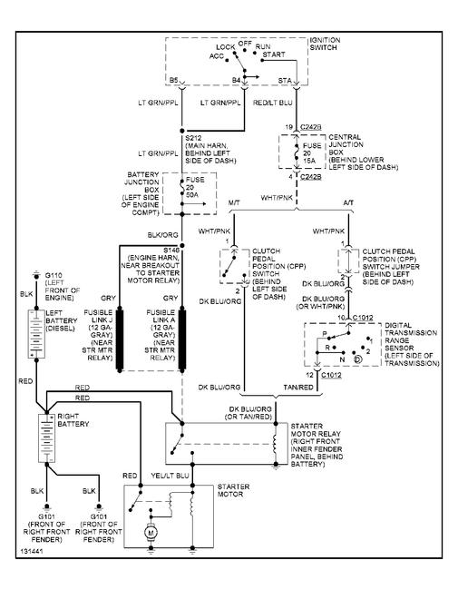
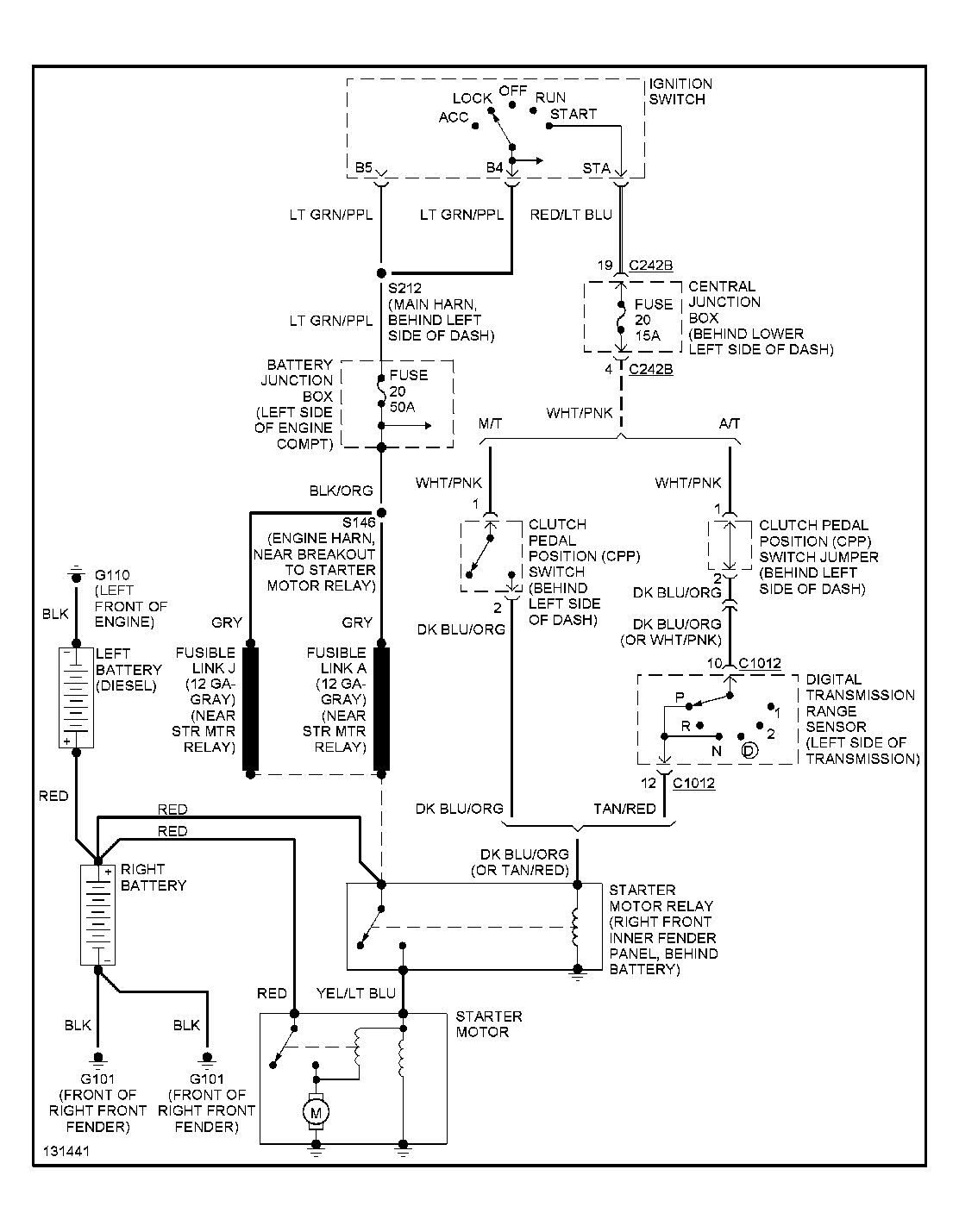
I GRABBED YOU A DIAGRAM FROM "MITCHELL I"

IT SHOULD SHOW EVERYTHING IN THE STARTING SYSTEM......

FUSIBLE LINKS, FUSES, SWITCHES....ETC

IT MIGHT BE EZ TO "BYPASS" A SWITCH OR SOMETHING TO RULE IT OUT

IF IT'S A FUSIBLE LINK....REPLACE IT WITH THE SAME ANIMAL...DO NOT BYPASS IT.....THESE ARE LIKE THE LAST LINE OF DEFENSE, ELIMINATING ONE MAY CAUSE YOUR WHOLE HARNESS, OR EVEN THE TRUCK TO CATCH ON FIRE

THE DIAGRAM ALSO HAS THE LOCATIONS LISTED FOR THE COMPONENTS

IT'S PRETTY SIMPLE TO READ, ACTUALLY FINDING THE STUFF MAY BE HARDER

JUST TO MAYBE HELP YOU ALONG, HAVE YOU TRIED STARTING IN NEUTRAL?

.....SORRY, I'M INTO THE OLDER CARBURETED STUFF, LIKE JEEP CJs AND OLDER FORDS

AIN'T ANY CJs TORN UP AT THE PRESENT, SO I FIGURED I'D ATTEMPT TO HELP SOMEONE ELSE

I FIGURED A GOOD "ROAD MAP" MIGHT AID YOU, EVEN IF I COULDN'T

LEMME KNOW IF THIS HELPS YOU....I NEVER KNOW HOW READABLE THEY ARE ON 2CAR, TILL I POST 'EM

THE MEDIC
Sep 3, 2013 at 8:50 PM