i have power to all my fuses except for fuses 10,32,34.29,and 43

1999 VOLKSWAGEN JETTA
159,000 MILES
Avatar
BENSMITH1
  • MEMBER
  • 6 POSTS
i have a 99 vw jetta 2.0L with engine code aeg. what could the issue be? I turn the ignition on all my lights on dash come on like there suppose to. but when i turn over enough to engage starter it wont turn over. i have power to all the fuses except for ones stated and those have a symbol of a engine with the look of a lightening bolt through the engine. i have power to my starter from the battery as well. would you know the cause of the problem and where to fix it at. or should i bring it to my local dealership+
Jul 18, 2012 at 3:53 PM
Advertisement
Avatar
HMAC300
  • CERTIFIED EXPERT
  • 48,601 POSTS
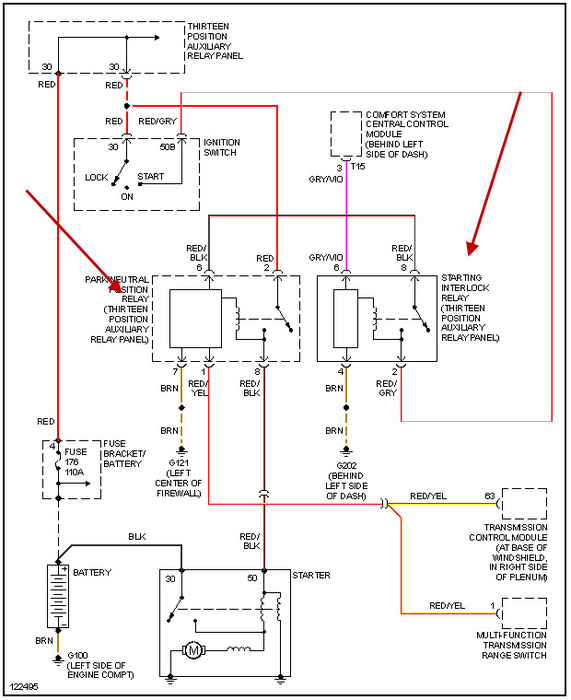
check the two relays i have pinted to and try switching them with another relay. I cannot find fuses 43 or 34 on schematic but some of these go to ecm which may be part of your problem. however this shold definitely be looked at by a pro.
Jul 18, 2012 at 5:06 PM
Avatar
HMAC300
  • CERTIFIED EXPERT
  • 48,601 POSTS
forgot to send diagram sorry
Jul 18, 2012 at 5:06 PM
Advertisement
Avatar
BENSMITH1
  • MEMBER
  • 6 POSTS
thanks for the reply. i come to find out after messing with it more. when i put the test lite to each individual fuse that doesnt have power. when i put the test light to one fuse at a time then turn on my ignition each one will get power for a second then it cuts out. hopefully that helps out more
Jul 18, 2012 at 5:33 PM
Avatar
HMAC300
  • CERTIFIED EXPERT
  • 48,601 POSTS
check the master fuse by battery and also see if iginition siwth is faulty.you only need a test light . also check battery connections for cleanliness as well as battery condition. aupo part stores can check batteries for free so will sears and most auto repair shops.
Jul 18, 2012 at 5:36 PM
Avatar
BENSMITH1
  • MEMBER
  • 6 POSTS
ok. how would i do so checking my ignition switch?
Jul 18, 2012 at 5:41 PM
Avatar
HMAC300
  • CERTIFIED EXPERT
  • 48,601 POSTS
a test light can do it or vom. just ont ehoutput see if it dimms when you go to staart, if it doesn then you'll need replacing.
Jul 18, 2012 at 5:42 PM
Avatar
BENSMITH1
  • MEMBER
  • 6 POSTS
ok. i checked my ignition. it doesnt dim. the lite just completly goes out till i let off the ignition switch
Jul 18, 2012 at 6:32 PM
Avatar
HMAC300
  • CERTIFIED EXPERT
  • 48,601 POSTS
thenif goes out it shouldn't. it should stay on to engage the starter relay at least on the start cycle.if you unplug it and try to jump it that would tellyou if it were bad or not as a check you already have the chart to see which color wires to cross
Jul 18, 2012 at 7:56 PM
Avatar
BENSMITH1
  • MEMBER
  • 6 POSTS
ok. im getting there. and thing you got my problem solved. i crossed 2 wires on my ignition. and the fuses that wasnt getting power. has power constantly. as long as i keep wires in my ignition crossed. so that narrows down to a bad ignition?. thats what i take it as.
Jul 18, 2012 at 9:27 PM
Avatar
HMAC300
  • CERTIFIED EXPERT
  • 48,601 POSTS
i think i understand what you are saying.
Jul 18, 2012 at 10:20 PM
Avatar
BENSMITH1
  • MEMBER
  • 6 POSTS
i hope so. what im saying now is if i cross wires in my ignition the fuses that wasn't getting power is now getting power. but my car still wont start. so if the fuses that wasn't getting power. has power with wires in ignition crossed now. then my ignition has to be bad..
Jul 18, 2012 at 10:27 PM
Avatar
HMAC300
  • CERTIFIED EXPERT
  • 48,601 POSTS
if you jump the red andred/blk wire it shold engagethe starter, it won't start but car should turn over.
Jul 18, 2012 at 10:34 PM