1999 Mercury Sable Horn replacement

1999 MERCURY SABLE
125,000 MILES
Avatar
TOMOBRIEN
  • MEMBER
  • 1 POST
Horn cant seem to find it, looked all over buttoday Need location of horn to replace it doesnt work.went on the internet and still cant find it, dont have a book to look it up, need some help?¿????????????????????????
Jul 4, 2013 at 10:20 AM
Advertisement
Avatar
CJ MEDEVAC
  • CERTIFIED EXPERT
  • 11,004 POSTS


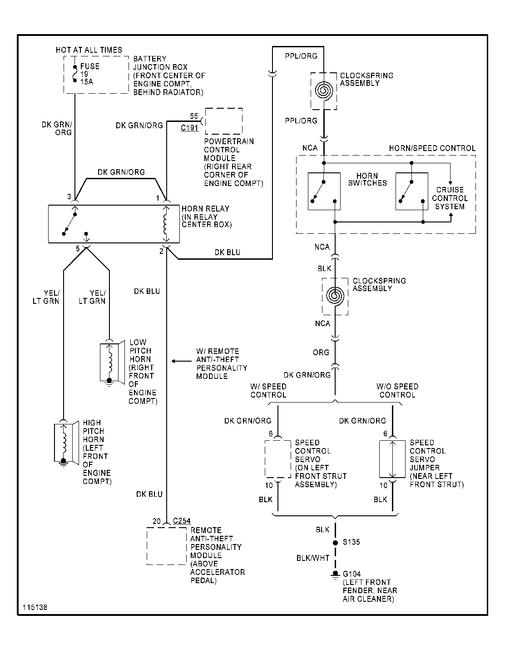
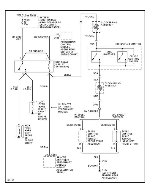
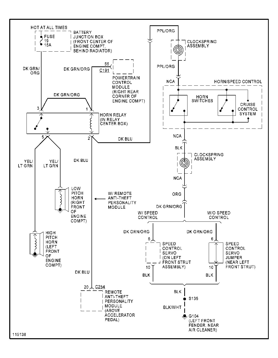
FOUND YOU A WIRING DIAGRAM---LOCATIONS ARE LISTED

IF THE HORN ITSELF IS IN WORKING ORDER (YOU MAY BE ABLE TO JUMPER OFF OF THE BATTERY TO TEST IT) , THIS DIAGRAM WILL SHOW OTHER STUFF THAT COULD BE WRONG....SUCH AS A RELAY, ETC

MY JEEP HORNS ARE EZ TO LOCATE!

LEMME KNOW IF THIS HELPS

THE MEDIC
Jul 4, 2013 at 6:03 PM