☰
Login
Join
×
Home
Answered Questions
Repair Topics
Repair & Service Guides
Popular Questions
Warning Lights
Trouble Codes
How It Works
Testing / Diagnostics
Symptoms
Videos
Login
Become a Member
Home
Mercedes Benz
S420
Electrical
Alternator
Benz s420 fusable link
1999 MERCEDES BENZ S420
180 MILES • V8 • 2WD • AUTOMATIC
CHUCK1959
MEMBER
3 POSTS
FOLLOW
where is the fusable link for the alternator located in a 1999 benz s420
Jul 14, 2011 at 2:18 AM
Advertisement
RASMATAZ
CERTIFIED EXPERT
75,992 POSTS
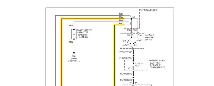
See below:
Images (Click to enlarge)
Jul 14, 2011 at 2:27 AM
CHUCK1959
MEMBER
3 POSTS
where is it physically located? the highlighted area is all the way from the trunk to the alternator
Jul 14, 2011 at 2:42 AM
Advertisement
RASMATAZ
CERTIFIED EXPERT
75,992 POSTS
Dunno where-but check the terminal blocks it doesn't list having a fusible links-
Jul 14, 2011 at 7:05 PM
CHUCK1959
MEMBER
3 POSTS
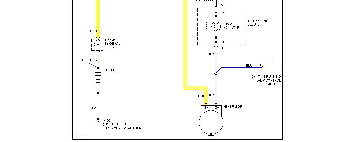
I found the first terminal block in the trunk. No problem here. Any idea where the second terminal block is?
Jul 14, 2011 at 7:35 PM
RIVERMIKERAT
CERTIFIED EXPERT
6,110 POSTS
Here's a picture with a number of helpful items shown.
Image (Click to enlarge)
Jul 15, 2011 at 4:47 AM