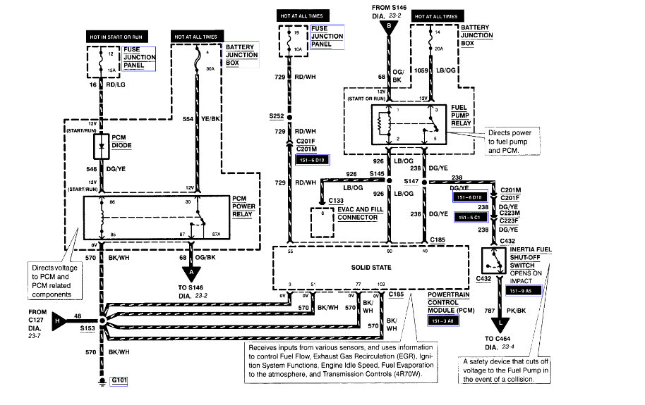
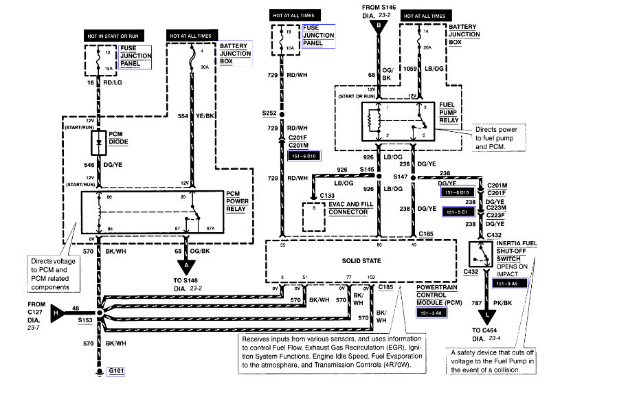
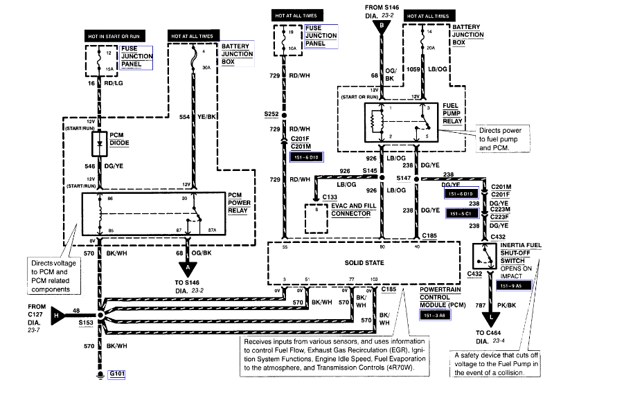
We took it to another mechanic and he could not figure it out either. so my question is is there a wire in the driver door if disconnected will stop the car from starting??? I only ask this because when we replaced the heater core and put it back together it ran fine. but when we noticed the dome light was on 45 or so minutes later we tore apart the driver side door and fiddled with the wires in there and now it will crank but not start. I am not sure if it has anti theft because we had just purchased the car and there is not a anti theft light blinking at all if there is it would be a secure lock anti theft because thats what came in those models the book says some come with it and some don't. so please do you know if the wiring in the door being shorted or hooked back wrong will cause the car to crank but not start????
Mar 10, 2012 at 12:59 AM






