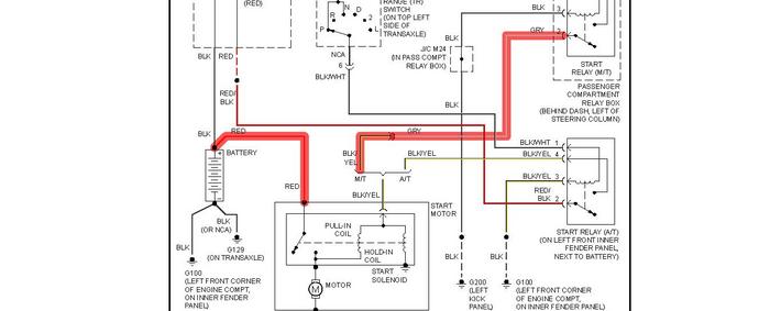
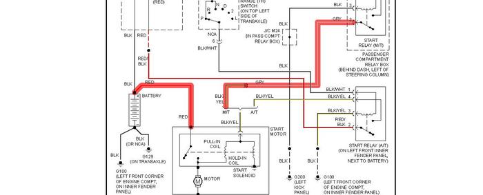
I have a 99 Hyundai Excel. I left my park lights on and flattened the battery. I put the battery on charge over night and when I connected again this morning I had power to the horn, stereo, indicators and hazard lights, but when I turned the key - NOTHING. I took another battery from my 4x4 and put it in, but again nothing. When I connect the battery, My hazard lights flicker, without the key being turned.
What on earth has happened overnight and how can I fix this ? Thanks
What on earth has happened overnight and how can I fix this ? Thanks
Jan 29, 2011 at 2:59 AM


