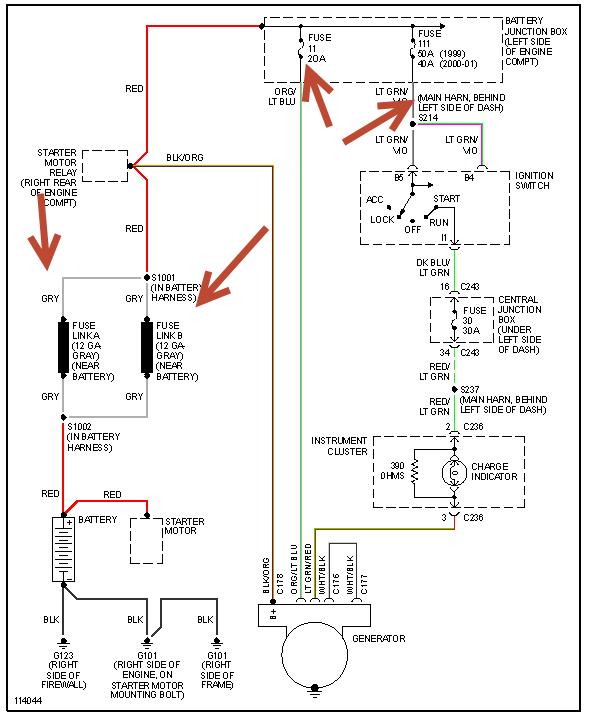
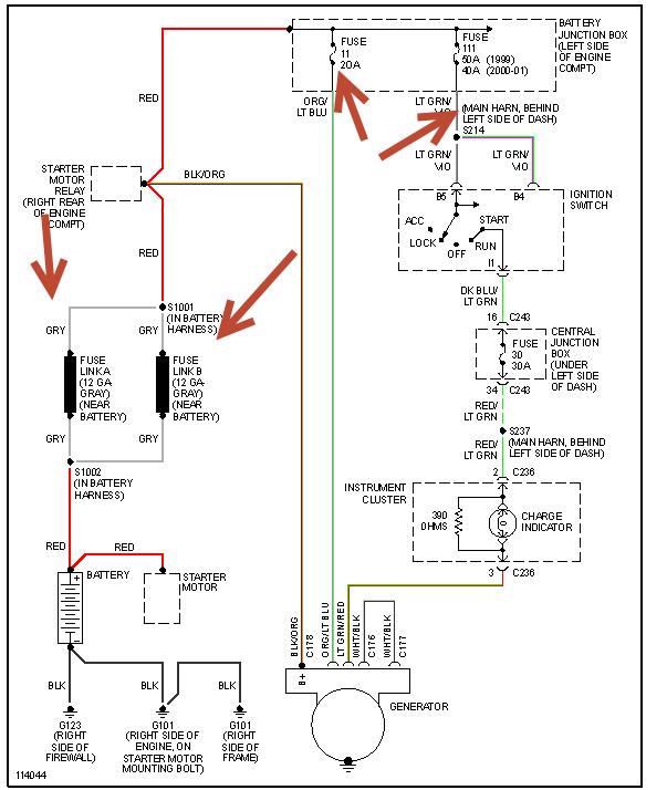
Bought an F150 with flickering lights. Tested the alternator at the auto parts store and voltage was jumping all over the place. Replaced the alternator with a rebuilt one. Did the same thing... Checked all the connections, they were clean.
Battery tested good.
Took out the alternator and swapped it out for another one from the store. Tested good at the store before I put it back in. Still have flickering lights. Dash lights, headlights. Voltage overcharge to the tune of 15.1- 15.8 consistently with both alternators.
What is my next step here?
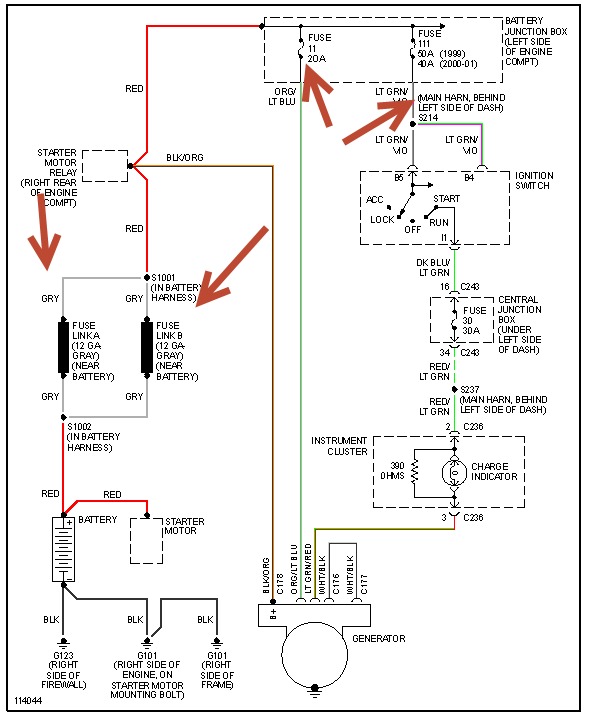
Battery tested good.
Took out the alternator and swapped it out for another one from the store. Tested good at the store before I put it back in. Still have flickering lights. Dash lights, headlights. Voltage overcharge to the tune of 15.1- 15.8 consistently with both alternators.
What is my next step here?
Dec 27, 2013 at 7:11 AM
