Heated Mirror Switch

1999 DODGE RAM
178,000 MILES
Avatar
DARYLBERG
  • MEMBER
  • 1 POST
Hey guy,


So when I hit the button to turn on the heated mirros it blows the blower motor fuse 10a. So when I turn on the heated mirror the heat and or ac and or defrost will not run. This happens every time with out fail. Also the heated mirror turns off at the same time almost like I'm blowing both of them out. I can't find the fuse for the heated mirrors. Is this a grounding issue. I took my door apart a few months ago to change the lock actuater. Please give me as much information in the answer as possible.

Oct 9, 2012 at 1:15 AM
Advertisement
Avatar
DRCRANKNWRENCH
  • CERTIFIED EXPERT
  • 3,380 POSTS
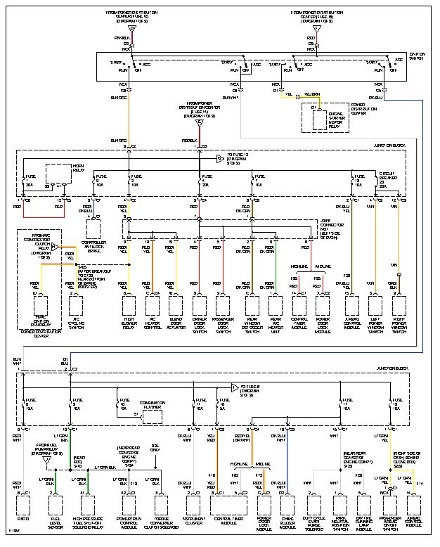
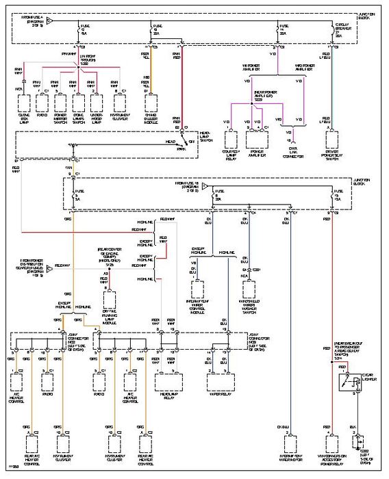
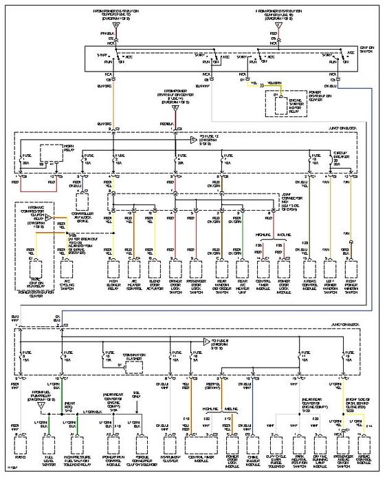
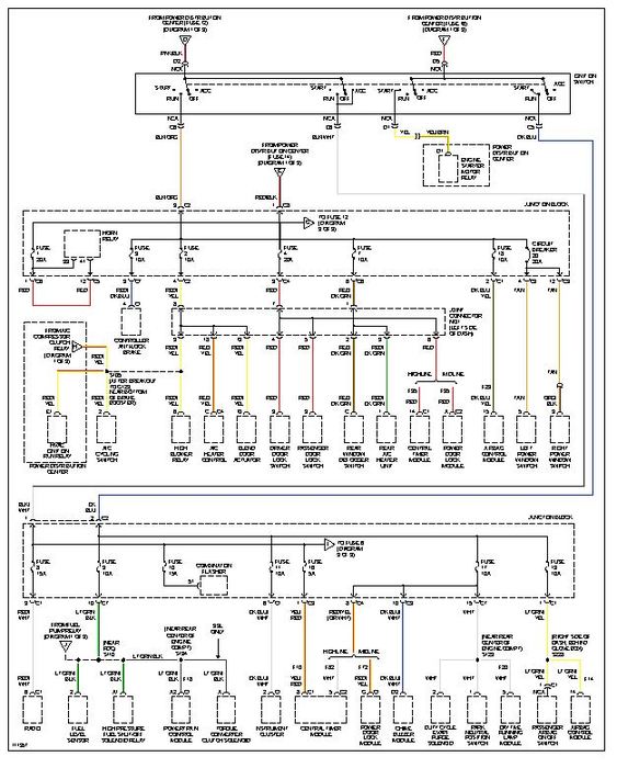
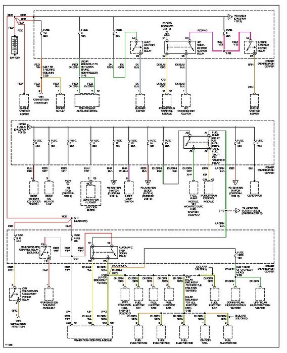
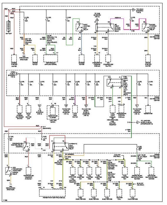
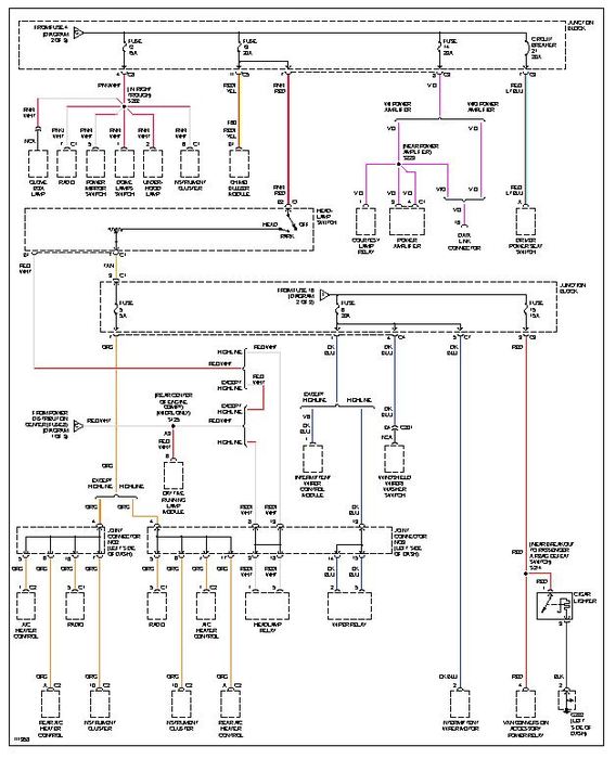
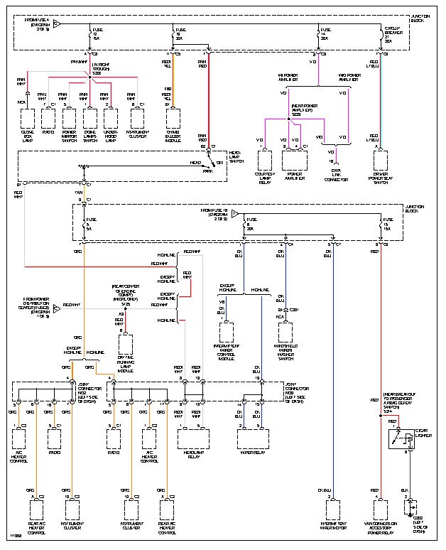
I could not find the heated mirror circuit. Is your model a B1500? I am attaching the AC and power distribution wiring diagrams. the heater in the mirror or the switch may be at fault. you will need to find out which component is causing the issue.
If it is not a B1500, I need to know if its the B2500 Wagon or the B3500 Wagon. So, Let me know and I will replay ASAP with the proper diagrams.
Oct 9, 2012 at 2:37 AM