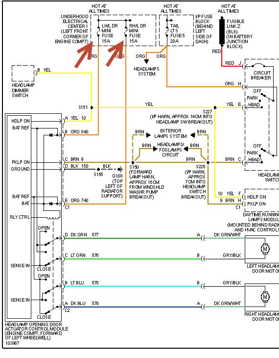
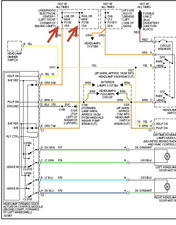
Just changed passenger side headlight motor door.
Lights were off before and after motor door was replaced and headlight door was down before and after motor was replaced.
After replace motor ,turn lights on they go up but light is off,turn lights off they go down but lights come on.
Unplugged module to correct problem and then plug back in after reverse off / on.
Did not correct problem.
What to do to correct problem. ?
Thanks!
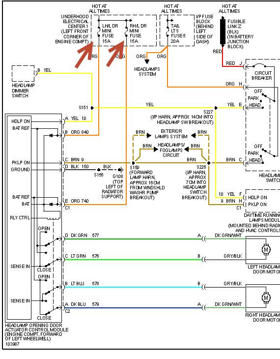
Lights were off before and after motor door was replaced and headlight door was down before and after motor was replaced.
After replace motor ,turn lights on they go up but light is off,turn lights off they go down but lights come on.
Unplugged module to correct problem and then plug back in after reverse off / on.
Did not correct problem.
What to do to correct problem. ?
Thanks!
Jun 3, 2013 at 6:19 PM
