fuel pump

1998 ISUZU HOMBRE
150,000 MILES • 2.2L • 4 CYL • 2WD • MANUAL
Avatar
MURPHY98
  • MEMBER
  • 1 POST
my 98 isuzu stopped running just as i was going over a speed bump .. cranks but does not start.. replaced starter relay switch and fuel relay switch no change cranks but does not start.. ordered fuel pump replaced fuel pump still nothing ( i should also mention that with key in the on position fuel pump does not prime) . also I did not bleed the fuel pump ? not sure if that matters , i would think i would still get the prime and that doesn't explain why it stalled on me in the first place and wont prime ? also while after replacing the pump and no fix i was playing around with my starter relay and jumped it with a paperclip now when i put the starter relay back the truck doesnt even crank and the starter relay doesnt click ? did i blow a fuse ? please help
Aug 19, 2014 at 12:07 AM
Advertisement
Avatar
HMAC300
  • CERTIFIED EXPERT
  • 48,601 POSTS
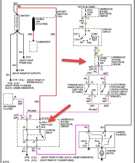
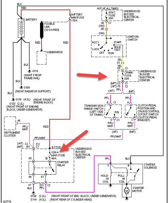
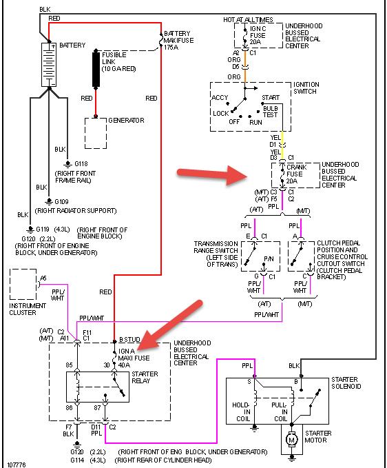
scan for codes and check fuel pressure first. check ecm 1 ecmb and enge 1 fuses. check fuses in pic for starter
Aug 19, 2014 at 5:47 AM
Avatar
DUCK0312
  • MEMBER
  • 1 POST
I have an 1996 Isuzu Hombre and it just quit while I was cruising down the road at 75mph. The engine would turn over, but nothing. The the ECM fuse was blown, and it snapped a spark when I replaced the fuse. I took off the battery cable, replaced the fuse, when I replaced the cable it sparked a big snap at me too. Any Ideas? I really need this vehicle to get to work!
Feb 28, 2019 at 9:50 AM
Advertisement
Avatar
STRAILER
  • CERTIFIED EXPERT
  • 53,854 POSTS
Please post your new question here, you must be logged in.

https://www.2carpros.com/questions/new

Cheers, Ken
Mar 2, 2019 at 1:12 PM