Vacuum hoses

1998 HONDA CIVIC
168,000 MILES • 1.6L • 4 CYL • FWD • AUTOMATIC
Avatar
BKILDOW
  • MEMBER
  • 1 POST
I need a diagram to figure out where the two vacuum ports go on my Honda 1.6l it has aftermarket throttle body, intake, and exhaust
Nov 25, 2014 at 1:01 PM
Advertisement
Avatar
WRENCHTECH
  • CERTIFIED EXPERT
  • 20,761 POSTS
If it has an aftermarket throttle body then you need to contact the manufacturer of the throttle body. We won't have any info on aftermarket parts.
Nov 25, 2014 at 3:56 PM
Avatar
DIVERKYLE
  • MEMBER
  • 1 POST
Four cylinder front wheel drive automatic.

i need a picture of the routing of the vacuum and coolant hoses.
Apr 9, 2019 at 2:14 PM (Merged)
Advertisement
Avatar
BLUELIGHTNIN6
  • CERTIFIED EXPERT
  • 16,542 POSTS


https://www.2carpros.com/forum/automotive_pictures/261618_Noname_2747.jpg


https://www.2carpros.com/forum/automotive_pictures/261618_Graphic_715.jpg

Apr 9, 2019 at 2:14 PM (Merged)
Avatar
JCISNEY22
  • MEMBER
  • 2 POSTS
I have a 97 Honda Civic hatchback manual trans. This car came to my shop converted to a 2.2L vtec engine. Originally had a 1.6 vtec and whoever did the swap has tons of vacuum lines blocked off and open vacuum lines. Wondering if you can get me a vacuum schematic.
Apr 9, 2019 at 2:14 PM (Merged)
Avatar
RASMATAZ
  • CERTIFIED EXPERT
  • 75,992 POSTS
Is it D16Y7 or D16Y8?
Apr 9, 2019 at 2:14 PM (Merged)
Avatar
JCISNEY22
  • MEMBER
  • 2 POSTS
H22A4 is the code on etched on the trans
Apr 9, 2019 at 2:15 PM (Merged)
Avatar
RASMATAZ
  • CERTIFIED EXPERT
  • 75,992 POSTS
See below

Apr 9, 2019 at 2:15 PM (Merged)
Avatar
BRANDON CAPERTON
  • MEMBER
  • 1 POST
Okay, right behind the valve cover kind of at were the manifold meets the block there was a hose that has a red plug and in the middle of the red plug is a really tiny solid tub that goes up and down. When the hose was pulled off the red plug broke. I need to know how to pull that plug out? What the part is called? And the next problem is the guy who had the car before me took all the vacuum lines and hoses off and I need a good diagram so I can rerun all the lines and hoses. Honda Civic with JDM B16A3
Apr 9, 2019 at 2:15 PM (Merged)
Avatar
STEVE W.
  • CERTIFIED EXPERT
  • 15,113 POSTS
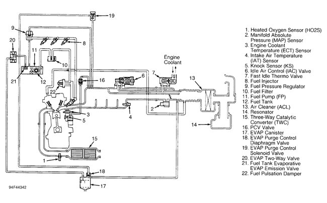
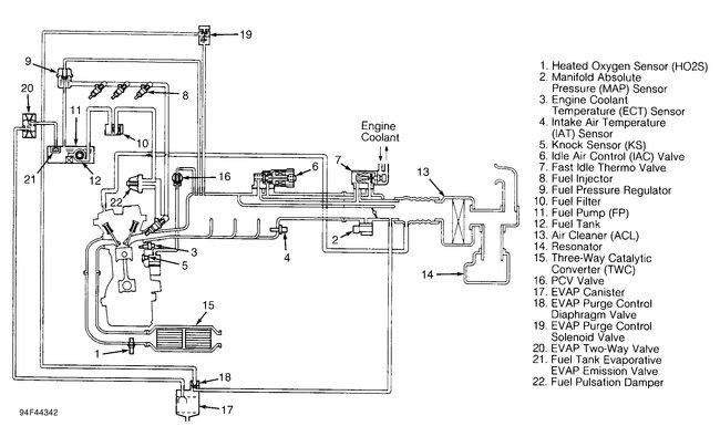
Here are a couple diagrams for that engine. I am not sure what part you are referencing. Perhaps it is listed on one.
Apr 9, 2019 at 2:15 PM (Merged)